Page 465 of 4770
CIRCUIT DESCRIPTION
The rotary solenoid type IAC valve is provided on the intake air chamber and intake air bypassing
the throttle valve is directed to the IAC valve through a passage.
In this way the intake air volume bypas±
sing the throttle valve is regulated, con±
trolling the engine speed.
The ECM operated only the IAC valve to
perform idle±up and provide feedback for
the target idling speed, a VSV for idle±up
control is also added (for air condition±
ing).
Check for open and short in harness and
connector between J/B No.2 and IAC valve,
IAC valve and ECM.
IAC Valve Circuit
Repair or replace harness or connector. Check voltage terminals ISCO, ISCC.
Check for ECM power source circuit.
DIAGNOSTIC CHART
Check operation of the IAC valve.Check and replace ECM.
Replace IAC valve.
± 5S±FE ENGINECIRCUIT INSPECTIONEG1±415
Page 466 of 4770
WIRING DIAGRAM
± 5S±FE ENGINECIRCUIT INSPECTIONEG1±416
Page 467 of 4770
(1) Remove glove compartment
(See page EG1±234),
(2) Disconnect the engine control module con±
nectors.
(3) Turn ignition switch ON.
Measure voltage between terminals ISCO, ISCC
of engine control module connector and body
ground.
Check voltage between terminals ISCO, ISCC of engine control
module connector and body ground.
Check and replace engine control module.
INSPECTION PROCEDURE
Voltage: 9 ±14 V
± 5S±FE ENGINECIRCUIT INSPECTIONEG1±417
Page 468 of 4770
(1) Disconnect IAC valve connector.
(2) Remove IAC valve (See page EG1±213).
(1) Connect the positive (+) lead from the bat±
tery to terminal 2 (+ B) and negative (±) lead
to terminal 3 (ISCC), and check that the valve
is closed.
(2) Connect the. positive (+) lead from the bat±
tery to terminal 2 (+ B) and negative (±) lead
to terminal 1 (ISCO), and check that the valve
is open.
Check for open and short in harness and connector between J/B No.2
and IAC valve, IAC valve and engine control module (See page IN±31).
Check for ECM power source circuit (See page
EG1±403).
Check operation of the IAC valve.
Repair or replace harness or connector.Replace IAC valve. (1) The valve is closed.
(2) The valve is open.
± 5S±FE ENGINECIRCUIT INSPECTIONEG1±418
Page 469 of 4770
CIRCUIT DESCRIPTION
Fuel pump control
The fuel pump is switched on (low voltage at terminal FC) when STA is on or while the NE signal
is input to the ECM.
In the diagram below, when the engine is cranked, current flows from terminal ST of the ignition
switch to the starter relay coil, the starter relay switches on and current flows to coil L1 of the circuit
opening relay. Thus the circuit opening relay switches on, power is supplied to the fuel pump and the
fuel pump operates.
When the STA signal and NE signal are input to the ECM, Tr is turned ON, current flows to coil L2
of the circuit opening relay, the relay switches on and the fuel pump operates.
While the NE signal is generated (engine running), the ECM keeps Tr ON (circuit opening relay ON)
and the fuel pump also keeps operating.
Fuel System Circuit
± 5S±FE ENGINECIRCUIT INSPECTIONEG1±419
Page 470 of 4770
Check for open in harness and connector
between circuit opening relay and fuel pump
and body ground. Check for open in harness and connector
between EFI main relay and circuit opening
relay and ECM.Repair or replace harness or connector. Check for ECM power source circuit.
DIAGNOSTIC CHART
Check for circuit opening relay.
Replace circuit opening relay. Check voltage terminal FC. Check and replace ECM.
Replace fuel pump. Check fuel pump.Repair or replace.
± 5S±FE ENGINECIRCUIT INSPECTIONEG1±420
Page 471 of 4770
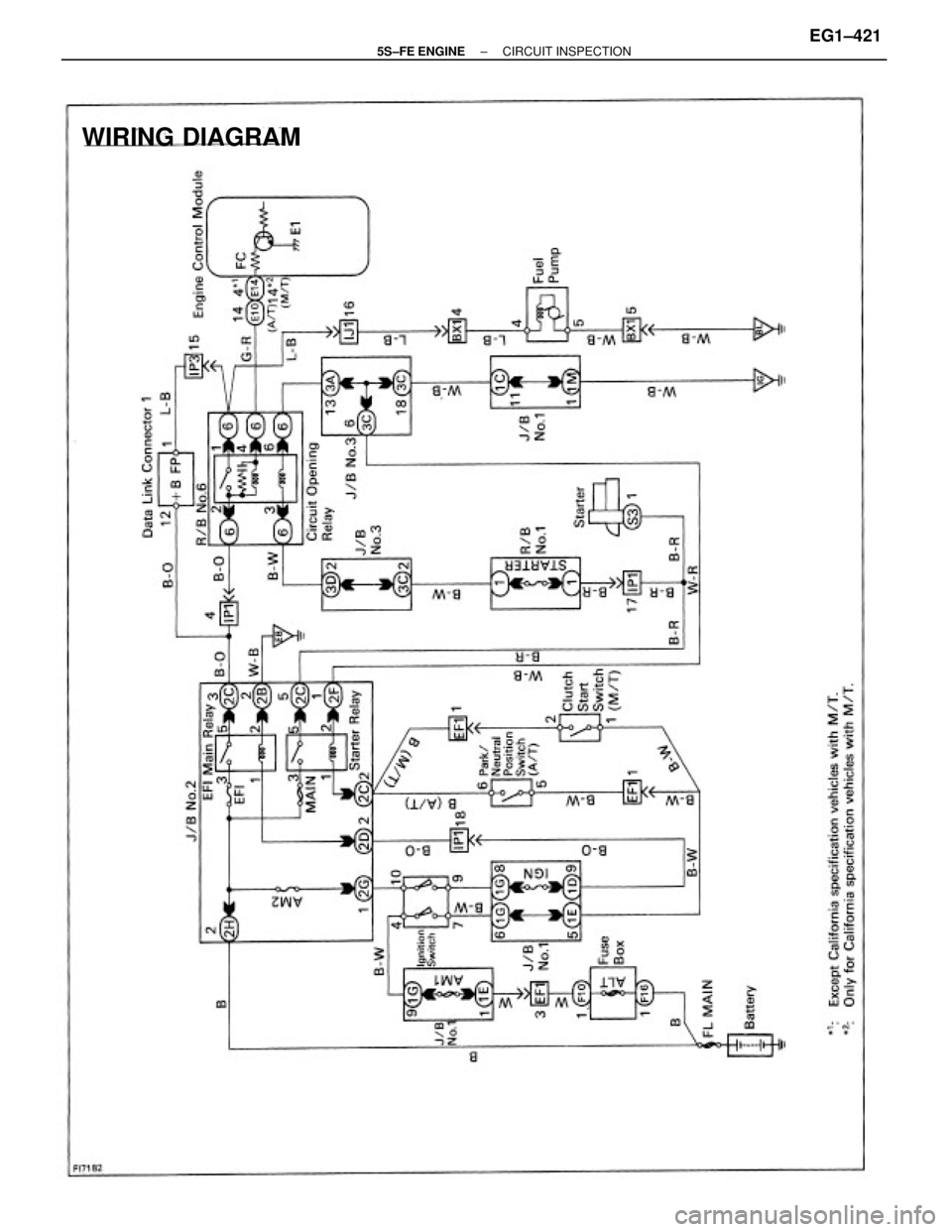
WIRING DIAGRAM
± 5S±FE ENGINECIRCUIT INSPECTIONEG1±421
Page 472 of 4770
(1) Remove glove compartment.
(See page EG1±234).
(2) Turn ignition switch ON.
Measure voltage between terminal FC of engine
control module connector and body ground.
Check voltage between terminals FC of engine control module
connector and body ground.
Check for ECM power source circuit (See page EG1±403).
Check and replace engine control module.
INSPECTION PROCEDURE
Repair or replace. Voltage: 9 ±14 V
± 5S±FE ENGINECIRCUIT INSPECTIONEG1±422