Page 2617 of 4449
![INFINITI FX35 2004 Service Manual EC-1276
[VK45DE]
INJECTOR CIRCUIT
Revision: 2004 November 2004 FX35/FX45
Specification data are reference values and are measured between each terminal and ground.
Pulse signal is measured by CONSULT- INFINITI FX35 2004 Service Manual EC-1276
[VK45DE]
INJECTOR CIRCUIT
Revision: 2004 November 2004 FX35/FX45
Specification data are reference values and are measured between each terminal and ground.
Pulse signal is measured by CONSULT-](/manual-img/42/57021/w960_57021-2616.png)
EC-1276
[VK45DE]
INJECTOR CIRCUIT
Revision: 2004 November 2004 FX35/FX45
Specification data are reference values and are measured between each terminal and ground.
Pulse signal is measured by CONSULT-II.
CAUTION:
Do not use ECM ground terminals when measuring input/output voltage. Doing so may result in dam-
age to the ECM's transistor. Use a ground other than ECM terminals, such as the ground.
: Average voltage for pulse signal (Actual pulse signal can be confirmed by oscilloscope.)
Diagnostic ProcedureABS00CER
1. INSPECTION START
Turn ignition switch to START.
Is any cylinder ignited?
Ye s o r N o
Yes >> GO TO 2.
No >> GO TO 3.
TER-
MINAL
NO.WIRE
COLORITEM CONDITION DATA (DC Voltage)
21
22
23
40
41
42
44
63W
R
P
PU
BR
B
OR
GInjector No. 5
Injector No. 3
Injector No. 1
Injector No. 6
Injector No. 4
Injector No. 2
Injector No. 7
Injector No. 8[Engine is running]
Warm-up condition
Idle speed
NOTE:
The pulse cycle changes depending on rpm at idleBATTERY VOLTAGE
(11 - 14V)
[Engine is running]
Warm-up condition
Engine speed is 2,000 rpmBATTERY VOLTAGE
(11 - 14V)
PBIB0042E
PBIB0043E
Page 2618 of 4449
INJECTOR CIRCUIT
EC-1277
[VK45DE]
C
D
E
F
G
H
I
J
K
L
MA
EC
Revision: 2004 November 2004 FX35/FX45
2. CHECK OVERALL FUNCTION
With CONSULT-II
1. Start engine.
2. Perform “POWER BALANCE” in “ACTIVE TEST” mode with
CONSULT-II.
3. Make sure that each circuit produces a momentary engine
speed drop.
Without CONSULT-II
1. Start engine.
2. Listen to each injector operating sound.
Clicking noise should be heard.
OK or NG
OK >>INSPECTION END
NG >> GO TO 3.
PBIB0133E
PBIB1986E
Page 2619 of 4449
![INFINITI FX35 2004 Service Manual EC-1278
[VK45DE]
INJECTOR CIRCUIT
Revision: 2004 November 2004 FX35/FX45
3. CHECK INJECTOR POWER SUPPLY CIRCUIT
1. Turn ignition switch OFF.
2. Disconnect injector harness connector.
3. Turn ignition INFINITI FX35 2004 Service Manual EC-1278
[VK45DE]
INJECTOR CIRCUIT
Revision: 2004 November 2004 FX35/FX45
3. CHECK INJECTOR POWER SUPPLY CIRCUIT
1. Turn ignition switch OFF.
2. Disconnect injector harness connector.
3. Turn ignition](/manual-img/42/57021/w960_57021-2618.png)
EC-1278
[VK45DE]
INJECTOR CIRCUIT
Revision: 2004 November 2004 FX35/FX45
3. CHECK INJECTOR POWER SUPPLY CIRCUIT
1. Turn ignition switch OFF.
2. Disconnect injector harness connector.
3. Turn ignition switch ON.
4. Check voltage between injector terminal 1 and ground with
CONSULT-II or tester.
OK or NG
OK >> GO TO 5.
NG >> GO TO 4.
4. DETECT MALFUNCTIONING PART
Check the following.
Harness connectors M82, F102
Harness connectors F21, F201
Harness connectors F41, F221
Fuse block (J/B) connector M1
15A fuse
Harness for open or short between injector and fuse
>> Repair open circuit or short to ground or short to power in harness or connectors.
5. CHECK INJECTOR OUTPUT SIGNAL CIRCUIT FOR OPEN AND SHORT
1. Turn ignition switch OFF.
2. Disconnect ECM harness connector.
3. Check harness continuity between injector terminal 2 and ECM terminals 21, 22, 23, 40, 41, 42, 44, 63.
Refer to Wiring Diagram.
4. Also check harness for short to ground and short to power.
OK or NG
OK >> GO TO 7.
NG >> GO TO 6.Voltage: Battery voltage
PBIB1518E
PBIB0582E
Continuity should exist.
Page 2620 of 4449
INJECTOR CIRCUIT
EC-1279
[VK45DE]
C
D
E
F
G
H
I
J
K
L
MA
EC
Revision: 2004 November 2004 FX35/FX45
6. DETECT MALFUNCTIONING PART
Check the following.
Harness connectors F21, F201
Harness connectors F41, F221
Harness for open or short between injector and ECM
>> Repair open circuit or short to ground or short to power in harness or connectors.
7. CHECK INJECTOR
Refer to EC-1279, "
Component Inspection" .
OK or NG
OK >> GO TO 8.
NG >> Replace injector.
8. CHECK INTERMITTENT INCIDENT
Refer to EC-784, "
TROUBLE DIAGNOSIS FOR INTERMITTENT INCIDENT" .
>>INSPECTION END
Component InspectionABS00CES
INJECTOR
1. Disconnect injector harness connector.
2. Check resistance between terminals as shown in the figure.
Removal and InstallationABS00CET
INJECTOR
Refer to EM-188, "FUEL INJECTOR AND FUEL TUBE" . Resistance: 13.5 - 17.5Ω [at 10 - 60°C (50 - 140°F)]
PBIB1727E
Page 2621 of 4449
![INFINITI FX35 2004 Service Manual EC-1280
[VK45DE]
FUEL PUMP CIRCUIT
Revision: 2004 November 2004 FX35/FX45
FUEL PUMP CIRCUITPFP:17042
DescriptionABS00CEU
SYSTEM DESCRIPTION
*: ECM determines the start signal status by the signals of INFINITI FX35 2004 Service Manual EC-1280
[VK45DE]
FUEL PUMP CIRCUIT
Revision: 2004 November 2004 FX35/FX45
FUEL PUMP CIRCUITPFP:17042
DescriptionABS00CEU
SYSTEM DESCRIPTION
*: ECM determines the start signal status by the signals of](/manual-img/42/57021/w960_57021-2620.png)
EC-1280
[VK45DE]
FUEL PUMP CIRCUIT
Revision: 2004 November 2004 FX35/FX45
FUEL PUMP CIRCUITPFP:17042
DescriptionABS00CEU
SYSTEM DESCRIPTION
*: ECM determines the start signal status by the signals of engine speed and battery voltage.
The ECM activates the fuel pump for several seconds after the ignition switch is turned ON to improve engine
startability. If the ECM receives a engine speed signal from the camshaft position sensor (PHASE), it knows
that the engine is rotating, and causes the pump to operate. If the engine speed signal is not received when
the ignition switch is ON, the engine stalls. The ECM stops pump operation and prevents battery discharging,
thereby improving safety. The ECM does not directly drive the fuel pump. It controls the ON/OFF fuel pump
relay, which in turn controls the fuel pump.
COMPONENT DESCRIPTION
A turbine type design fuel pump is used in the fuel tank.
CONSULT-II Reference Value in Data Monitor ModeABS00CEV
Specification data are reference values.
Sensor Input signal to ECM ECM Function Actuator
Crankshaft position sensor (POS)
Camshaft position sensor (PHASE)Engine speed*
Fuel pump control Fuel pump relay
Battery Battery voltage*
Condition Fuel pump operation
Ignition switch is turned to ON Operates for 1 second.
Engine running and crankingOperates.
When engine is stoppedStops in 1.5 seconds.
Except as shown aboveSto ps.
PBIB1508E
MONITOR ITEM CONDITION SPECIFICATION
FUEL PUMP RLY
For 1 second after turning ignition switch ON
Engine running or crankingON
Except above conditions OFF
Page 2622 of 4449
FUEL PUMP CIRCUIT
EC-1281
[VK45DE]
C
D
E
F
G
H
I
J
K
L
MA
EC
Revision: 2004 November 2004 FX35/FX45
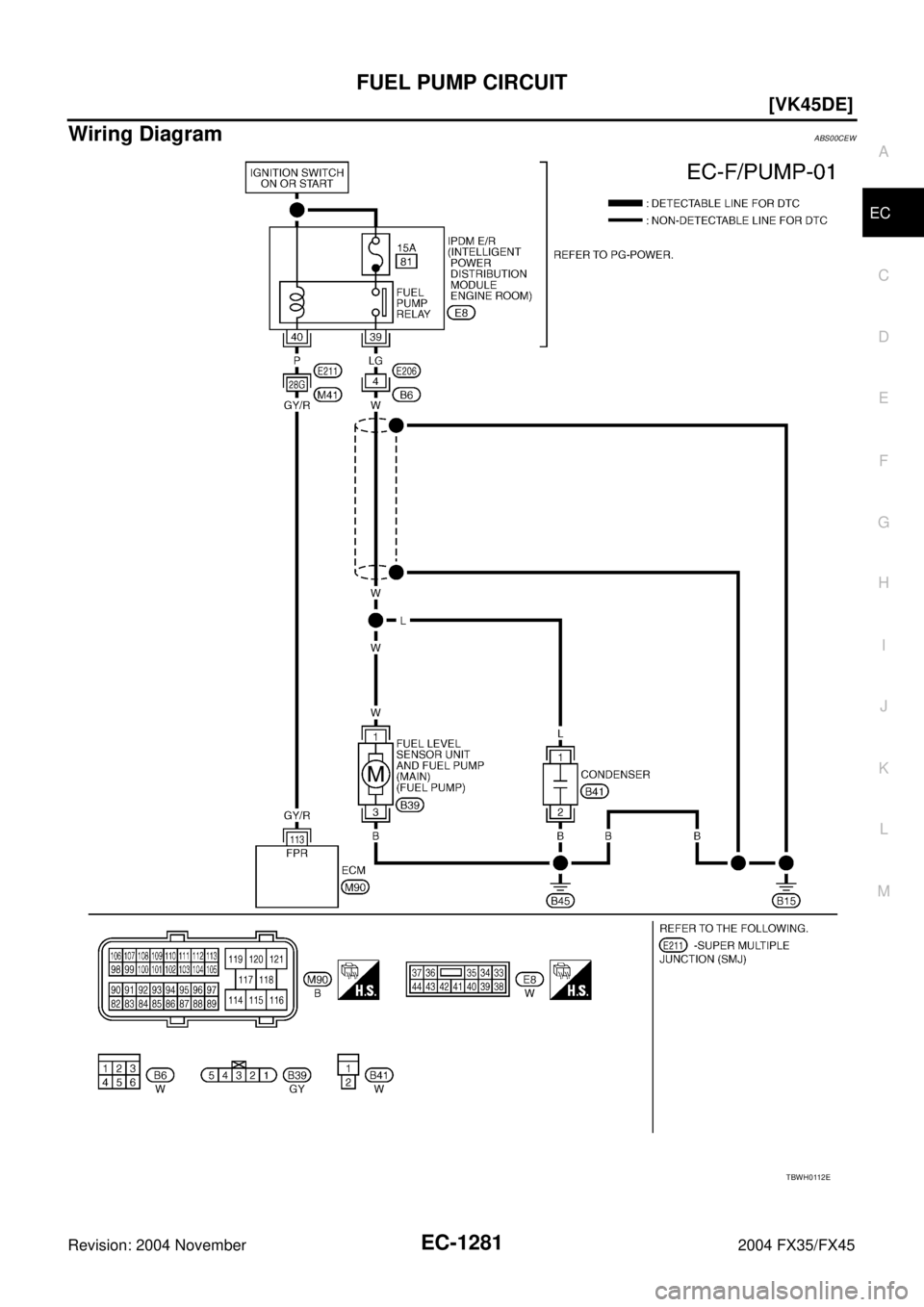
Wiring DiagramABS00CEW
TBWH0112E
Page 2623 of 4449
![INFINITI FX35 2004 Service Manual EC-1282
[VK45DE]
FUEL PUMP CIRCUIT
Revision: 2004 November 2004 FX35/FX45
Specification data are reference values and are measured between each terminal and ground.
CAUTION:
Do not use ECM ground term INFINITI FX35 2004 Service Manual EC-1282
[VK45DE]
FUEL PUMP CIRCUIT
Revision: 2004 November 2004 FX35/FX45
Specification data are reference values and are measured between each terminal and ground.
CAUTION:
Do not use ECM ground term](/manual-img/42/57021/w960_57021-2622.png)
EC-1282
[VK45DE]
FUEL PUMP CIRCUIT
Revision: 2004 November 2004 FX35/FX45
Specification data are reference values and are measured between each terminal and ground.
CAUTION:
Do not use ECM ground terminals when measuring input/output voltage. Doing so may result in dam-
age to the ECM's transistor. Use a ground other than ECM terminals, such as the ground.
Diagnostic ProcedureABS00CEX
1. CHECK OVERALL FUNCTION
1. Turn ignition switch ON.
2. Pinch fuel feed hose with two fingers.
Fuel pressure pulsation should be felt on the fuel feed hose
for 1 second after ignition switch is turned ON.
OK or NG
OK >>INSPECTION END
NG >> GO TO 2.
2. CHECK FUEL PUMP POWER SUPPLY CIRCUIT-I
1. Turn ignition switch OFF.
2. Disconnect ECM harness connector.
3. Turn ignition switch ON.
4. Check voltage between ECM terminal 113 and ground with
CONSULT-II or tester.
OK or NG
OK >> GO TO 5.
NG >> GO TO 3.
TER-
MINAL
NO.WIRE
COLORITEM CONDITION DATA (DC Voltage)
11 3 G Y / R F u e l p u m p r e l a y[Ignition switch: ON]
For 1 second after turning ignition switch ON
[Engine is running]0 - 1.5V
[Ignition switch: ON]
More than 1 second after turning ignition
switch ONBATTERY VOLTAGE
(11 - 14V)
PBIB1491E
Voltage: Battery voltage
PBIB1187E
Page 2624 of 4449
![INFINITI FX35 2004 Service Manual FUEL PUMP CIRCUIT
EC-1283
[VK45DE]
C
D
E
F
G
H
I
J
K
L
MA
EC
Revision: 2004 November 2004 FX35/FX45
3. CHECK FUEL PUMP POWER SUPPLY CIRCUIT-II
1. Turn ignition switch OFF.
2. Disconnect IPDM E/R harne INFINITI FX35 2004 Service Manual FUEL PUMP CIRCUIT
EC-1283
[VK45DE]
C
D
E
F
G
H
I
J
K
L
MA
EC
Revision: 2004 November 2004 FX35/FX45
3. CHECK FUEL PUMP POWER SUPPLY CIRCUIT-II
1. Turn ignition switch OFF.
2. Disconnect IPDM E/R harne](/manual-img/42/57021/w960_57021-2623.png)
FUEL PUMP CIRCUIT
EC-1283
[VK45DE]
C
D
E
F
G
H
I
J
K
L
MA
EC
Revision: 2004 November 2004 FX35/FX45
3. CHECK FUEL PUMP POWER SUPPLY CIRCUIT-II
1. Turn ignition switch OFF.
2. Disconnect IPDM E/R harness connector E8.
3. Turn ignition switch ON.
4. Check voltage between IPDM E/R terminal 40 and ground with
CONSULT-II or tester.
OK or NG
OK >> GO TO 4.
NG >> GO TO 14.
4. DETECT MALFUNCTIONING PART
Check the following.
Harness connectors E211, M41
Harness for open or short between IPDM E/R and ECM
>> Repair open circuit or short to ground or short to power in harness or connectors.
5. CHECK CONDENSER POWER SUPPLY CIRCUIT-I
1. Turn ignition switch OFF.
2. Reconnect all harness connectors disconnected.
3. Disconnect condenser harness connector.
4. Turn ignition switch ON.
5. Check voltage between condenser terminal 1 and ground with
CONSULT-II or tester.
6. Also check harness for short to ground and short to power.
OK or NG
OK >> GO TO 9.
NG >> GO TO 6.Voltage: Battery voltage
PBIB1926E
PBIB1533E
Voltage: Battery voltage should exist for 1 sec-
ond after ignition switch is turned ON.
PBIB0624E