Page 1977 of 4449
EC-636
[VQ35DE]
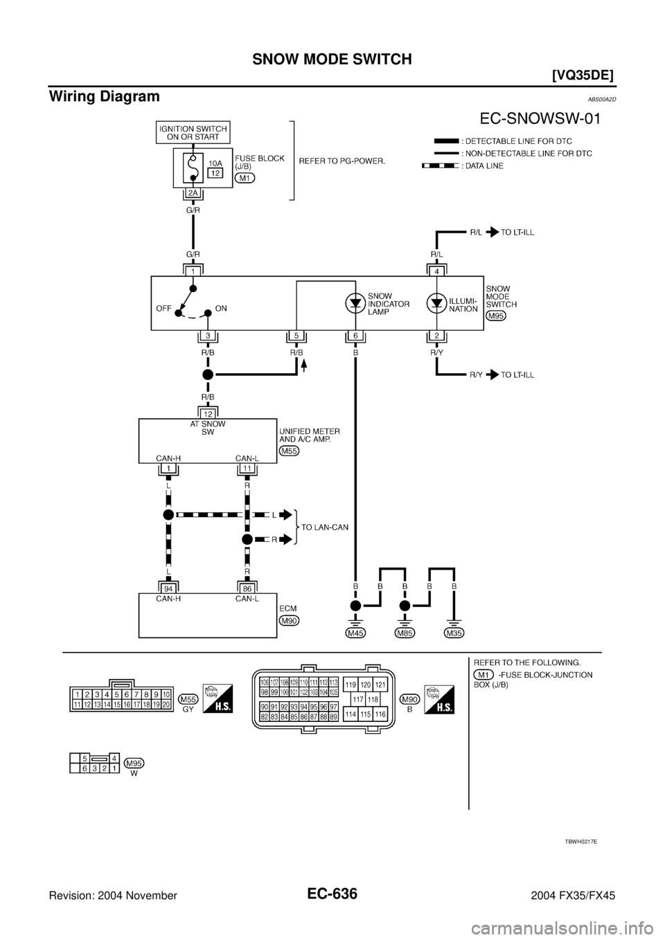
SNOW MODE SWITCH
Revision: 2004 November 2004 FX35/FX45
Wiring DiagramABS00A2D
TBWH0217E
Page 1978 of 4449
SNOW MODE SWITCH
EC-637
[VQ35DE]
C
D
E
F
G
H
I
J
K
L
MA
EC
Revision: 2004 November 2004 FX35/FX45
Diagnostic ProcedureABS00CIK
1. CHECK SNOW MODE SWITICH OVERALL FUNCTION- I
1. Turn ignition switch ON.
2. Select “SNOW MODE SW” in “DATA MONITOR” mode with
CONSULT-II.
3. Check “SNOW MODE SW” indication under the following condi-
tions.
OK or NG
OK >> GO TO 2.
NG >> GO TO 3.
2. CHECK SNOW MODE SWITICH OVERALL FUNCTION- II
1. Start engine.
2. Check the snow mode indicator in the snow mode switch under the following condition.
OK or NG
OK >>INSPECTION END
NG >> GO TO 3.
3. CHECK GROUND CONNECTIONS
1. Turn ignition switch OFF.
2. Loosen and retighten ground three screws on the body. Refer to EC-141, "
Ground Inspection" .
OK or NG
OK >> GO TO 4.
NG >> Repair or replace ground connections.
CONDITION INDICATION
Snow mode switch: ON ON
Snow mode switch: OFF OFF
PBIB2009E
CONDITION INDICATION
Snow mode switch: ON ON
Snow mode switch: OFF OFF
PBIB2195E
Page 1979 of 4449
![INFINITI FX35 2004 Service Manual EC-638
[VQ35DE]
SNOW MODE SWITCH
Revision: 2004 November 2004 FX35/FX45
4. CHECK POWER SUPPLY CIRCUIT-I
1. Disconnect “unified meter and A/C amp.” harness connector.
2. Turn ignition switch ON.
3. INFINITI FX35 2004 Service Manual EC-638
[VQ35DE]
SNOW MODE SWITCH
Revision: 2004 November 2004 FX35/FX45
4. CHECK POWER SUPPLY CIRCUIT-I
1. Disconnect “unified meter and A/C amp.” harness connector.
2. Turn ignition switch ON.
3.](/manual-img/42/57021/w960_57021-1978.png)
EC-638
[VQ35DE]
SNOW MODE SWITCH
Revision: 2004 November 2004 FX35/FX45
4. CHECK POWER SUPPLY CIRCUIT-I
1. Disconnect “unified meter and A/C amp.” harness connector.
2. Turn ignition switch ON.
3. Check voltage between “unified meter and A/C amp.” terminal
12 and ground under the following conditions with CONSULT-II
or tester.
OK or NG
OK >> GO TO 8.
NG >> GO TO 5.
5. CHECK POWER SUPPLY CIRCUIT-II
1. Turn ignition switch OFF.
2. Disconnect snow mode switch.
3. Turn ignition switch ON.
4. Check voltage between snow mode switch terminal 1 and
ground with CONSULT-II or tester.
OK or NG
OK >> GO TO 7.
NG >> GO TO 6.
6. DETECT MALFUNCTIONING PART
Check the following.
10A fuse
Fuse block (J/B) harness connector M1
Harness for open or short between snow mode switch and fuse.
>> Repair open circuit or short to ground or short to power in harness or connectors.
7. CHECK SNOW MODE SWITCH OUT PUT SIGNAL CIRCUIT FOR OPEN AND SHORT
1. Turn ignition switch OFF.
2. Check harness continuity between snow mode switch terminal 3 and “unified meter and A/C amp.” termi-
nal 12. Refer to Wiring Diagram.
3. Also check harness for short to ground and short to power.
OK or NG
OK >> GO TO 8.
NG >> Repair open circuit or short to ground or short to power in harness or connectors.
CONDITION VOLTAGE
Snow mode switch: ON Battery voltage
Snow mode switch: OFF 0V
PBIB2010E
Voltage: Battery voltage.
PBIB2011E
Continuity should exist.
Page 1980 of 4449
![INFINITI FX35 2004 Service Manual SNOW MODE SWITCH
EC-639
[VQ35DE]
C
D
E
F
G
H
I
J
K
L
MA
EC
Revision: 2004 November 2004 FX35/FX45
8. CHECK SNOW MODE INDICATOR LAMP INPUT SIGNAL CIRCUIT FOR OPEN AND SHORT
1. Turn ignition switch OFF. INFINITI FX35 2004 Service Manual SNOW MODE SWITCH
EC-639
[VQ35DE]
C
D
E
F
G
H
I
J
K
L
MA
EC
Revision: 2004 November 2004 FX35/FX45
8. CHECK SNOW MODE INDICATOR LAMP INPUT SIGNAL CIRCUIT FOR OPEN AND SHORT
1. Turn ignition switch OFF.](/manual-img/42/57021/w960_57021-1979.png)
SNOW MODE SWITCH
EC-639
[VQ35DE]
C
D
E
F
G
H
I
J
K
L
MA
EC
Revision: 2004 November 2004 FX35/FX45
8. CHECK SNOW MODE INDICATOR LAMP INPUT SIGNAL CIRCUIT FOR OPEN AND SHORT
1. Turn ignition switch OFF.
2. Disconnect snow mode switch harness connector.
3. Check harness continuity between snow mode switch terminal 5 and “unified meter and A/C amp.” termi-
nal 12. Refer to Wiring Diagram.
4. Also check harness for short to ground and short to power.
OK or NG
OK >> GO TO 9.
NG >> Repair open circuit or short to ground or short to power in harness or connectors.
9. CHECK SNOW MODE INDICATOR LAMP GROUND CIRCUIT FOR OPEN AND SHORT
1. Check harness continuity between snow mode switch terminal 6 and ground.
Refer to Wiring Diagram.
2. Also check harness for short to power.
OK or NG
OK >> GO TO 10.
NG >> Repair open circuit or short to power in harness or connectors.
10. CHECK SNOW MODE INDICATOR LAMP
Check harness continuity between snow mode switch terminals 5 and 6 under the following conditions.
OK or NG
OK >> GO TO 11.
NG >> Replace snow mode switch.
11 . CHECK SNOW MODE SWITCH
Refer to EC-640, "
Component Inspection" .
OK or NG
OK >> GO TO 12.
NG >> Replace snow mode switch.Continuity should exist.
Continuity should exist.
Condition Continuity
1 Should exist.
2 Should not exist.
PBIB2082E
Page 1981 of 4449
EC-640
[VQ35DE]
SNOW MODE SWITCH
Revision: 2004 November 2004 FX35/FX45
12. CHECK “UNIFIED METER AND A/C AMP.”
Refer to DI-28, "
UNIFIED METER AND A/C AMP" .
OK or NG
OK >> GO TO 13.
NG >> Replace “unified meter and A/C amp.”.
13. CHECK INTERMITTENT INCIDENT
Refer to EC-135, "
TROUBLE DIAGNOSIS FOR INTERMITTENT INCIDENT" .
>>INSPECTION END
Component InspectionABS00A2P
SNOW MODE SWITCH
1. Check snow mode switch continuity between terminals 1 and 3
under the following condition.
2. If NG, replace snow mode switch.
CONDITION CONTINUITY
Snow mode switch is ON Should exist
Snow mode switch is OFF Should not exist
PBIB2012E
Page 1982 of 4449
MIL AND DATA LINK CONNECTOR
EC-641
[VQ35DE]
C
D
E
F
G
H
I
J
K
L
MA
EC
Revision: 2004 November 2004 FX35/FX45
MIL AND DATA LINK CONNECTORPFP:24814
Wiring DiagramABS006Z6
TBWM0268E
Page 1983 of 4449
EC-642
[VQ35DE]
MIL AND DATA LINK CONNECTOR
Revision: 2004 November 2004 FX35/FX45
TBWM0269E
Page 1984 of 4449
![INFINITI FX35 2004 Service Manual EVAPORATIVE EMISSION SYSTEM
EC-643
[VQ35DE]
C
D
E
F
G
H
I
J
K
L
MA
EC
Revision: 2004 November 2004 FX35/FX45
EVAPORATIVE EMISSION SYSTEMPFP:14950
DescriptionABS006Z7
SYSTEM DESCRIPTION
The evaporative INFINITI FX35 2004 Service Manual EVAPORATIVE EMISSION SYSTEM
EC-643
[VQ35DE]
C
D
E
F
G
H
I
J
K
L
MA
EC
Revision: 2004 November 2004 FX35/FX45
EVAPORATIVE EMISSION SYSTEMPFP:14950
DescriptionABS006Z7
SYSTEM DESCRIPTION
The evaporative](/manual-img/42/57021/w960_57021-1983.png)
EVAPORATIVE EMISSION SYSTEM
EC-643
[VQ35DE]
C
D
E
F
G
H
I
J
K
L
MA
EC
Revision: 2004 November 2004 FX35/FX45
EVAPORATIVE EMISSION SYSTEMPFP:14950
DescriptionABS006Z7
SYSTEM DESCRIPTION
The evaporative emission system is used to reduce hydrocarbons emitted into the atmosphere from the fuel
system. This reduction of hydrocarbons is accomplished by activated charcoals in the EVAP canister.
The fuel vapor in the sealed fuel tank is led into the EVAP canister which contains activated carbon and the
vapor is stored there when the engine is not operating or when refueling to the fuel tank.
The vapor in the EVAP canister is purged by the air through the purge line to the intake manifold when the
engine is operating. EVAP canister purge volume control solenoid valve is controlled by ECM. When the
engine operates, the flow rate of vapor controlled by EVAP canister purge volume control solenoid valve is
proportionally regulated as the air flow increases.
EVAP canister purge volume control solenoid valve also shuts off the vapor purge line during decelerating and
idling.
PBIB1631E