Page 265 of 4449
AT-188
TROUBLE DIAGNOSIS FOR SYMPTOMS
Revision: 2004 November 2004 FX35/FX45
TROUBLE DIAGNOSIS FOR SYMPTOMSPFP:00007
Wiring Diagram — AT — NONDTCACS007GC
TCWM0254E
Page 266 of 4449
TROUBLE DIAGNOSIS FOR SYMPTOMS
AT-189
D
E
F
G
H
I
J
K
L
MA
B
AT
Revision: 2004 November 2004 FX35/FX45
TCWM0255E
Page 267 of 4449
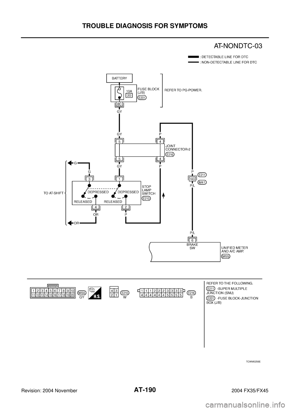
AT-190
TROUBLE DIAGNOSIS FOR SYMPTOMS
Revision: 2004 November 2004 FX35/FX45
TCWM0256E
Page 268 of 4449

TROUBLE DIAGNOSIS FOR SYMPTOMS
AT-191
D
E
F
G
H
I
J
K
L
MA
B
AT
Revision: 2004 November 2004 FX35/FX45
TCM terminals and data are reference value. Measured between each terminal and ground.
A/T CHECK Indicator Lamp Does Not Come OnACS007GD
SYMPTOM:
A/T CHECK indicator lamp does not come on for about 2 seconds when turning ignition switch to
“ON”.
DIAGNOSTIC PROCEDURE
1. CHECK CAN COMMUNICATION LINE
Perform self-diagnosis. Refer to AT- 9 4 , "
SELF-DIAGNOSTIC RESULT MODE" , AT- 1 0 3 , "TCM SELF-DIAG-
NOSTIC PROCEDURE (NO TOOLS)" .
Is a malfunction in the CAN communication indicated in the results?
YES >> Check CAN communication line. Refer to AT- 1 0 5 , "DTC U1000 CAN COMMUNICATION LINE" .
NO >> GO TO 2.
2. CHECK TCM POWER SOURCE
1. Disconnect A/T assembly harness connector.
2. Turn ignition switch ON. (Do not start engine.)
3. Check voltage between A/T assembly harness connector termi-
nals and ground. Refer to AT-130, "
Wiring Diagram — AT —
POWER" .
4. Turn ignition switch OFF.
5. Check voltage between A/T assembly harness connector termi-
nals and ground. Refer to AT-130, "
Wiring Diagram — AT —
POWER" .
OK or NG
OK >> GO TO 4.
NG >> GO TO 3.
TerminalWire
colorItem Condition Data (Approx.)
3 L CAN-H – –
4PUK-line (CONSULT-
II signal)The terminal is connected to the data link connector for CONSULT-II. –
7ORBack-up lamp
relaySelector lever in “R” position. 0V
Selector lever in other positions. Battery voltage
8 R CAN-L – –
Item ConnectorTerminal
(Wire color)Voltag e
TCM F441 (LG) - Ground
Battery voltage 2 (LG) - Ground
6 (Y) - Ground
SCIA2105E
Item ConnectorTerminal
(Wire color)Voltag e
TCM F441 (LG) - Ground
Battery voltage
2 (LG) - Ground
6 (Y) - Ground 0V
SCIA2104E
Page 269 of 4449

AT-192
TROUBLE DIAGNOSIS FOR SYMPTOMS
Revision: 2004 November 2004 FX35/FX45
3. DETECT MALFUNCTIONING ITEM
Check the following items:
Harness for short or open between battery and A/T assembly harness connector terminals 1, 2.
Harness for short or open between ignition switch and A/T assembly harness connector terminal 6
10A fuse (No.37, located in the fuse and fusible link box)
10A fuse (No.83, located in the IPDM E/R)
Ignition switch, Refer to PG-3, "POWER SUPPLY ROUTING CIRCUIT" .
OK or NG
OK >> GO TO 4.
NG >> Repair or replace damaged parts.
4. CHECK TCM GROUND CIRCUIT
1. Turn ignition switch OFF.
2. Disconnect A/T assembly harness connector.
3. Check continuity between A/T assembly harness connector terminals 5(B), 10(B) and ground. Refer to
AT- 1 3 0 , "
Wiring Diagram — AT — POWER" .
4. If OK, check the harness for short circuit to ground or the power
source.
OK or NG
OK >> GO TO 5.
NG >> Repair the open or short circuit in the harness or
connector.
5. CHECK A/T CHECK INDICATOR LAMP CIRCUIT
1. Turn ignition switch OFF.
2. Check the combination meter. Refer to DI-4, "
COMBINATION METERS" .
OK or NG
OK >> GO TO 6
NG >> Replace the combination meter. Refer to DI-26, "
Disassembly and Assembly for Combination
Meter" .
6. CHECK SELF-DIAGNOSTIC RESULTS
Perform self-diagnosis. Refer to AT- 9 4 , "
SELF-DIAGNOSTIC RESULT MODE" .
Do the self-diagnostic results indicate
“TCM-POWER SUPPLY”?
YES >> Check the TCM power circuit. Refer to AT- 1 2 9 , "DTC P1701 TRANSMISSION CONTROL MOD-
ULE (POWER SUPPLY)" .
NO >> GO TO 7.
7. DETECT MALFUNCTIONING ITEM
Check the following items:
The A/T assembly harness connector terminals for damage or loose connection with harness connector.
OK or NG
OK >> Replace the control valve with TCM. Refer to AT- 2 4 2 , "Control Valve with TCM and A/T Fluid Tem-
perature Sensor 2" .
NG >> Repair or replace damaged parts.Continuity should exist.
SCIA2106E
Page 270 of 4449

TROUBLE DIAGNOSIS FOR SYMPTOMS
AT-193
D
E
F
G
H
I
J
K
L
MA
B
AT
Revision: 2004 November 2004 FX35/FX45
Engine Cannot Be Started In “P” or “N” PositionACS007GE
SYMPTOM:
Engine cannot be started with selector lever in “P” or “N” position.
Engine can be started with selector lever in “D”or “R” position.
DIAGNOSTIC PROCEDURE
1. CHECK PNP SWITCH CIRCUIT
Perform self-diagnosis. Refer to AT- 9 4 , "
SELF-DIAGNOSTIC RESULT MODE" , AT- 1 0 3 , "TCM SELF-DIAG-
NOSTIC PROCEDURE (NO TOOLS)" .
Do the self-diagnosis results indicate PNP switch?
YES >> Check the malfunctioning system. Refer to AT- 11 2 , "DTC P0705 PARK/NEUTRAL POSITION
SWITCH" .
NO >> GO TO 2.
2. CHECK CONTROL LINKAGE
Check the control linkage.
Refer to AT- 2 3 4 , "Checking of A/T Position" .
OK or NG
OK >> GO TO 3.
NG >> Adjust control linkage. Refer to AT- 2 3 4 , "
Adjustment of A/T Position" .
3. CHECK STARTING SYSTEM
Check starting system. Refer to SC-10, "
STARTING SYSTEM" .
OK or NG
OK >>INSPECTION END
NG >> Repair or replace damaged parts.
In “P” Position, Vehicle Moves When PushedACS007GF
SYMPTOM:
Even though the selector lever is set in the “P” position, the parking mechanism is not actuated,
allowing the vehicle to be moved when it is pushed.
DIAGNOSTIC PROCEDURE
1. CHECK PNP SWITCH CIRCUIT
Perform self-diagnosis. Refer to AT- 9 4 , "
SELF-DIAGNOSTIC RESULT MODE" , AT- 1 0 3 , "TCM SELF-DIAG-
NOSTIC PROCEDURE (NO TOOLS)" .
Do the self-diagnosis results indicate PNP switch?
YES >> Check the malfunctioning system. Refer to AT- 11 2 , "DTC P0705 PARK/NEUTRAL POSITION
SWITCH" .
NO >> GO TO 2.
2. CHECK CONTROL LINKAGE
Check the control linkage.
Refer to AT- 2 3 4 , "Checking of A/T Position" .
OK or NG
OK >> GO TO 3.
NG >> Adjust control linkage. Refer to AT- 2 3 4 , "
Adjustment of A/T Position" .
Page 271 of 4449

AT-194
TROUBLE DIAGNOSIS FOR SYMPTOMS
Revision: 2004 November 2004 FX35/FX45
3. CHECK PARKING COMPONENTS
Check parking components. Refer to AT- 2 5 3 , "
Parking Components (2WD Models Only)" (2WD models) or
AT- 2 8 6 , "
Disassembly" (AWD models).
OK or NG
OK >> GO TO 4.
NG >> Repair or replace damaged parts.
4. CHECK A/T FLUID CONDITION
1. Remove oil pan. Refer to AT- 2 4 2 , "
Control Valve with TCM and A/T Fluid Temperature Sensor 2" .
2. Check A/T fluid condition. Refer to AT- 5 1 , "
Fluid Condition
Check" .
OK or NG
OK >> INSPECTION END
NG >> Check the malfunction items. If any items are damaged,
repair or replace damaged parts. Refer to AT- 6 5 , "
Symp-
tom Chart" (Symptom No.65).
In “N” Position, Vehicle MovesACS007GG
SYMPTOM:
Vehicle moves forward or backward when selecting “N” position.
DIAGNOSTIC PROCEDURE
1. CHECK PNP SWITCH CIRCUIT
Perform self-diagnosis. Refer to AT- 9 4 , "
SELF-DIAGNOSTIC RESULT MODE" , AT- 1 0 3 , "TCM SELF-DIAG-
NOSTIC PROCEDURE (NO TOOLS)" .
Do the self-diagnostic results indicate PNP switch?
YES >> Check the malfunctioning system. Refer to AT- 11 2 , "DTC P0705 PARK/NEUTRAL POSITION
SWITCH" .
NO >> GO TO 2.
2. CHECK CONTROL LINKAGE
Check the control linkage.
Refer to AT- 2 3 4 , "Checking of A/T Position" .
OK or NG
OK >> GO TO 3.
NG >> Adjust control linkage. Refer to AT- 2 3 4 , "
Adjustment of A/T Position" .
3. CHECK A/T FLUID LEVEL
Check A/T fluid level. Refer to AT- 1 2 , "
Checking A/T Fluid" .
OK or NG
OK >> GO TO 4.
NG >> Refill ATF.
SCIA5199E
SAT638A
Page 272 of 4449

TROUBLE DIAGNOSIS FOR SYMPTOMS
AT-195
D
E
F
G
H
I
J
K
L
MA
B
AT
Revision: 2004 November 2004 FX35/FX45
4. CHECK A/T FLUID CONDITION
1. Remove oil pan. Refer to AT- 2 4 2 , "
Control Valve with TCM and A/T Fluid Temperature Sensor 2" .
2. Check A/T fluid condition. Refer to AT- 5 1 , "
Fluid Condition
Check" .
OK or NG
OK >> GO TO 5.
NG >> Check the malfunction items. If any items are damaged,
repair or replace damaged parts. Refer to AT- 6 5 , "
Symp-
tom Chart" (Symptom No.67).
5. CHECK SYMPTOM
Check again. Refer to AT- 5 5 , "
Check at Idle" .
OK or NG
OK >>INSPECTION END
NG >> GO TO 6.
6. CHECK TCM
1. Check TCM input/output signals. Refer to AT- 9 0 , "
TCM Input/Output Signal Reference Values" .
2. If NG, recheck A/T assembly harness connector terminals for damage or loose connection with harness
connector.
OK or NG
OK >>INSPECTION END
NG >> Repair or replace damaged parts.
Large Shock (“N” to “D” Position)ACS007GH
SYMPTOM:
A noticeable shock occurs when the selector lever is shifted from the “N” to “D” position.
DIAGNOSTIC PROCEDURE
1. CHECK SELF-DIAGNOSTIC RESULTS
Perform self-diagnosis. Refer to AT- 9 4 , "
SELF-DIAGNOSTIC RESULT MODE" .
Do the self-diagnostic results indicate A/T fluid temperature sensor, engine speed signal, accelerator pedal
position sensor, ATF pressure switch 1, front brake solenoid valve, CAN communication line?
YES >> Check the malfunctioning system. Refer to AT- 1 3 9 , "DTC P1710 A/T FLUID TEMPERATURE
SENSOR CIRCUIT" , AT- 1 2 1 , "DTC P0725 ENGINE SPEED SIGNAL" , EC-555, "DTC P2122,
P2123 APP SENSOR" (for VQ35DE) or EC-1225, "DTC P2122, P2123 APP SENSOR" (for
VK45DE), EC-562, "
DTC P2127, P2128 APP SENSOR" (for VQ35DE) or EC-1232, "DTC P2127,
P2128 APP SENSOR" (for VK45DE), EC-576, "DTC P2138 APP SENSOR" (for VQ35DE) or
EC-1246, "
DTC P2138 APP SENSOR" (for VK45DE), AT- 1 3 6 , "DTC P1705 THROTTLE POSI-
TION SENSOR" , AT- 1 7 8 , "DTC P1841 ATF PRESSURE SWITCH 1" , AT- 1 5 6 , "DTC P1757
FRONT BRAKE SOLENOID VALVE" , AT- 1 0 5 , "DTC U1000 CAN COMMUNICATION LINE" .
NO >> GO TO 2.
2. ENGINE IDLE SPEED
Check the engine idle speed. Refer to EC-37, "
Idle Speed and Ignition Timing Check" (for VQ35DE) or EC-
685, "Idle Speed and Ignition Timing Check" (for VK45DE).
OK or NG
OK >> GO TO 3.
NG >> Repair.
SCIA5199E