Page 3257 of 4462

POWER WINDOW SYSTEM GW-17
C
D E
F
G H
J
K L
M A
B
GW
Revision: 2006 December 2006 FX35/FX45
Ground is supplied
to front power window motor (passenger side) terminal 1
through front power window switch (passenger side) terminal 9.
Then, the motor raises the window until the switch is released.
WINDOW DOWN
When the front power window switch (passenger side) is pressed in the down position
Power is supplied
through front power window switch (passenger side) terminal 9
to front power window motor (passenger side) terminal 1.
Ground is supplied
to front power window motor (passenger side) terminal 2
through front power window switch (passenger side) terminal 8.
Then, the motor lowers the window until the switch is released.
POWER WINDOW MAIN SWITCH OPERATION
Signal is sent
though power window main switch terminal 14.
to front power window switch (passenger side) terminal 16
The operation of power window after receive the signal is as same as operate the power window with front
power window switch (passenger side).
Rear Door (LH or RH)
REAR POWER WINDOW SWITCH (LH OR RH) OPERATION
WINDOW UP
When the rear power window switch (LH or RH) is pressed in the up position
Power is supplied
through rear power window switch (LH or RH) terminal 5
to rear power window motor (LH or RH) terminal 2.
Ground is supplied
to rear power window motor (LH or RH) terminal 1
through rear power window switch (LH or RH) terminal 4
through rear power window switch (LH or RH) terminal 3
through power window main switch terminal 3 (LH) or 5 (RH).
Then, the motor raises the window until the switch is released.
WINDOW DOWN
When the rear power window switch (LH or RH) is pressed in the down position
Power is supplied
through rear power window switch (LH or RH) terminal 4
to rear power window motor (LH or RH) terminal 1.
Ground is supplied
to rear power window motor (LH or RH) terminal 2
through rear power window switch (LH or RH) terminal 5
through rear power window switch (LH or RH) terminal 2
through power window main switch terminal 1 (LH) or 7 (RH).
Then, the motor lowers the window until the switch is released.
POWER WINDOW MAIN SWITCH OPERATION
WINDOW UP
When the rear LH or RH switch in the power window main switch is pressed in the up position
Power is supplied
through power window main switch terminal 1 (LH) or 7 (RH)
to rear power window switch (LH or RH) terminal 2
to rear power window switch (LH or RH) terminal 5
to rear power window motor (LH or RH) terminal 2.
Ground is supplied
Page 3258 of 4462

GW-18
POWER WINDOW SYSTEM
Revision: 2006 December 2006 FX35/FX45
to rear power window motor (LH or RH) terminal 1
through rear power window switch (LH or RH) terminal 4
through rear power window switch (LH or RH) terminal 3
through power window main switch terminal 3 (LH) or 5 (RH)
Then, the motor raises the window until the switch is released.
WINDOW DOWN
When the rear LH or RH switch in the power window main switch is pressed in the down position
Power is supplied
through power window main switch terminal 3 (LH) or 5 (RH)
through rear power window switch (LH or RH) terminal 3
through rear power window switch (LH or RH) terminal 4
to rear power window motor (LH or RH) terminal 1.
Ground is supplied
to rear power window motor (LH or RH) terminal 2
through rear power window switch (LH or RH) terminal 5
through rear power window switch (LH or RH) terminal 2
to power window main switch terminal 1 (LH) or 7 (RH)
Then, the motor raises the window until the switch is released.
AUTO OPERATION
The power window AUTO feature enables the driver to open or close the window without holding the window
switch in the down or up position.
Two types of auto operation system are applied to model S50.
The one is applied only for front doors and the other is for all doors.
Page 3259 of 4462

POWER WINDOW SYSTEM GW-19
C
D E
F
G H
J
K L
M A
B
GW
Revision: 2006 December 2006 FX35/FX45
POWER WINDOW SERIAL LINK
Power window main switch, front power window switch (passenger side), and BCM transmit and receive the
signal by power window serial link.
The under mentioned signal is transmitted from BCM to power window main switch and front power window
switch (passenger side)
Keyless power window down signal.
The under mentioned signal is transmitted from power window main switch to front power window switch (pas-
senger side)
Front passenger side door window operation signal.
Power window control by key cylinder switch signal.
Power window lock signal.
Retained power operation signal.
POWER WINDOW LOCK
The power window lock is designed to lock operation of all windows except for driver side door window.
When the lock position, ground of the rear power window switches in the power window main switch is discon-
nected. The power window lock signal is transmitted to front power window switch (passenger side) by power
window serial link. This prevents the power window motors from operating.
RETAINED POWER OPERATION
When the ignition switch is turned to the OFF position from ON or START position.
Power is supplied for 45 seconds
through BCM terminal 53
to power window main switch terminal 10
to rear power window switch (LH and RH) terminals 1.
When power and ground are supplied, the BCM continues to be energized, and the power window can be
operated.
The retained power operation is canceled when the driver or passenger side door is opened.
RAP signal period can be changed by CONSULT-II. Refer to GW-29, "
CONSULT-II Function (BCM)" .
ANTI-PINCH SYSTEM
Power window main switch and front power window switch (passenger side) monitors the power window motor
operation and the power window position (full closed or other) for driver side and passenger side power win-
dow by the signals from encoder and limit switch in front power window motor (driver side and passenger
side).
When power window main switch detects interruption during the following close operation,
automatic close operation when ignition switch is in the “ON” position
automatic close operation during retained power operation
manual close operation during retained power operation
power window main switch or front power window switch (passenger side) controls each power window motor
for open and the power window will be lowered about 150 mm (5.91 in).
POWER WINDOW CONTROL BY THE KEY CYLINDER SWITCH
When ignition key switch is OFF, front power window can be opened or closed by turning the key cylinder
switch UNLOCK / LOCK position more than 1.5 second over condition.
Power window can be opened as the door key cylinder is kept fully turning to the UNLOCK position.
Power window can be closed as the door key cylinder is kept fully turning to the LOCK position.
The power window DOWN stops when the following operations are carried out.
While performing open / close the window, power window is stopped at the position as the door key cylin-
der is placed on NEUTRAL.
When the ignition switch is turned ON while the power window DOWN is operated.
Page 3260 of 4462
GW-20
POWER WINDOW SYSTEM
Revision: 2006 December 2006 FX35/FX45
CAN Communication System DescriptionNIS001QR
CAN (Controller Area Network) is a serial communication line for real time application. It is an on-vehicle mul-
tiplex communication line with high data communication speed and excellent error detection ability. Many elec-
tronic control units are equipped onto a vehicle, and each control unit shares information and links with other
control units during operation (not independent). In CAN communication, control units are connected with 2
communication lines (CAN H line, CAN L line) allowing a high rate of information transmission with less wiring.
Each control unit transmits/receives data but selectively reads required data only.
CAN Communication UnitNIS001QS
Refer to LAN-32, "CAN Communication Unit" .
Page 3261 of 4462
POWER WINDOW SYSTEM GW-21
C
D E
F
G H
J
K L
M A
B
GW
Revision: 2006 December 2006 FX35/FX45
SchematicNIS001QT
TIWH0050E
Page 3262 of 4462
GW-22
POWER WINDOW SYSTEM
Revision: 2006 December 2006 FX35/FX45
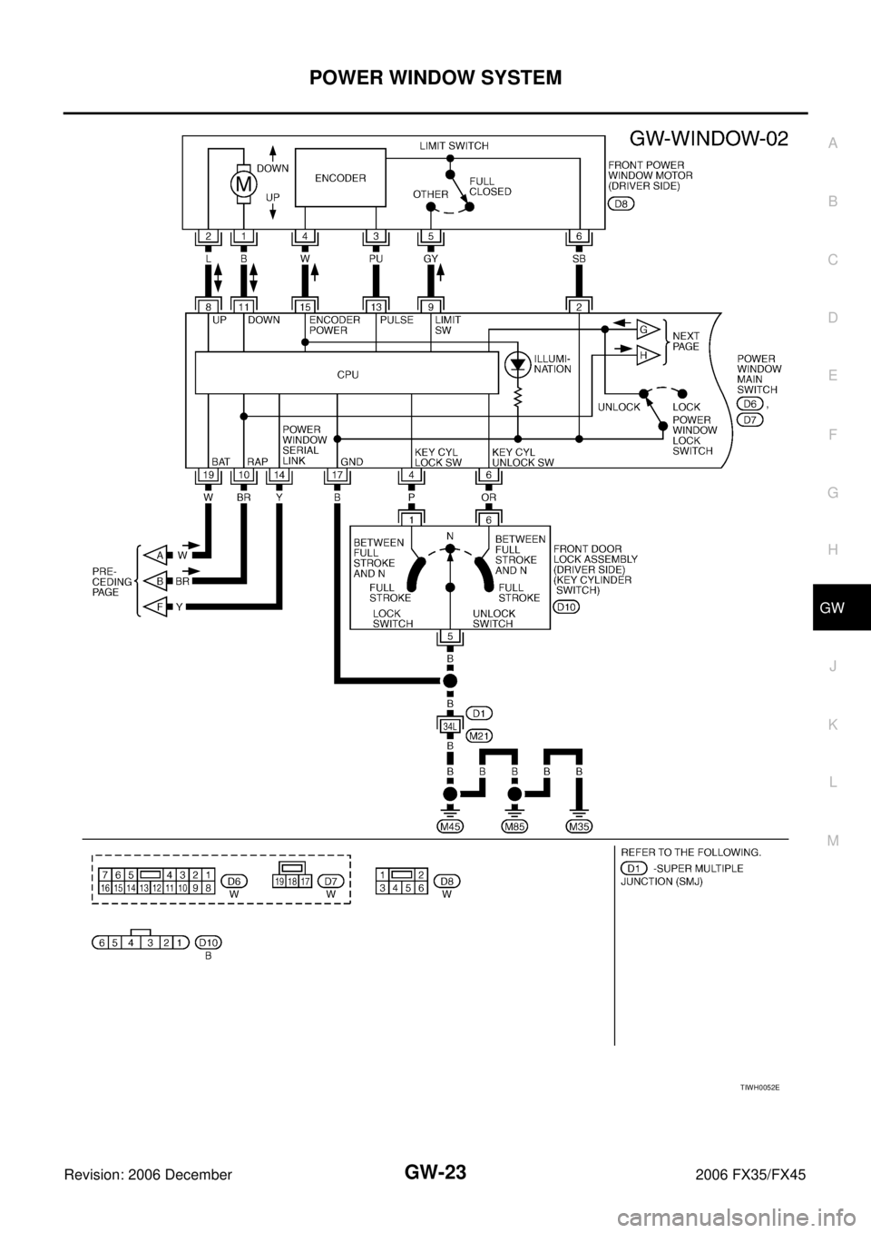
Wiring Diagram — WINDOW —NIS001QU
TIWM1681E
Page 3263 of 4462
POWER WINDOW SYSTEM GW-23
C
D E
F
G H
J
K L
M A
B
GW
Revision: 2006 December 2006 FX35/FX45
TIWH0052E
Page 3264 of 4462
GW-24
POWER WINDOW SYSTEM
Revision: 2006 December 2006 FX35/FX45
TIWM1682E