Page 2153 of 3371

GW-18
POWER WINDOW SYSTEM
Revision: August 20072004 QX56
to rear power vent window relay (OPEN) terminal 5
through rear power vent window relay (OPEN) terminal 3
to rear power vent window motors terminal 1.
Ground is supplied
to rear power vent window relay (CLOSE) terminal 4
through rear power vent window relay (CLOSE) terminal 3
to rear power vent window motors terminal 2.
Then, the motors open the windows until the switch is released.
AUTO OPERATION
The power window AUTO feature enables the driver to open or close the window without holding the window
switch in the down or up position.
POWER WINDOW SERIAL LINK
Main power window and door lock/unlock switch, power window and door lock/unlock switch RH, rear power
window control units and BCM transmit and receive the signal by power window serial link.
The signal is transmitted from BCM to main power window and door lock/unlock switch and power window and
door lock/unlock switch RH
Keyless power window down signal.
Rear power window switch illumination.
The signal is transmitted from main power window and door lock/unlock switch to power window and door
lock/unlock switch RH
Front door window RH operation signal.
Power window control by front door lock assembly LH (key cylinder switch) signal.
Power window lock signal.
Retained power operation signal.
Rear power window operation.
POWER WINDOW LOCK
The power window lock is designed to lock operation of all windows except for front door window LH.
When in the lock position, the power window lock signal is transmitted to power window and door lock/unlock
switch RH by power window serial link. This prevents the power window motor from operating.
RETAINED POWER OPERATION
When the ignition switch is turned to the OFF position from ON or START position.
Power is supplied for 45 seconds
to main power window and door lock/unlock switch terminal 10
from BCM terminal 68.
When power and ground are supplied, the BCM continues to be energized, and the power window can be
operated.
The retained power operation is canceled when the front LH or front RH door is opened.
RAP signal period can be changed by CONSULT-II. Refer to GW-33, "
CONSULT-II Function (BCM)" .
ANTI-PINCH SYSTEM
Main power window and door lock/unlock switch, power window and door lock/unlock switch RH and rear
power window control unit LH and RH monitors the power window motor operation and the power window
position (full closed or other) for each power window by the signals from encoder and limit switch in power win-
dow motor.
When a window switch detects interruption during the following close operation,
automatic close operation when ignition switch is in the ON position
automatic close operation during retained power operation
Main power window and door lock/unlock switch, power window and door lock/unlock switch RH and rear
power window control unit LH and RH controls each power window motor for open and the power window will
be lowered about 150 mm (5.91 in).
Page 2154 of 3371

POWER WINDOW SYSTEM
GW-19
C
D
E
F
G
H
J
K
L
MA
B
GW
Revision: August 20072004 QX56
POWER WINDOW CONTROL BY THE FRONT DOOR LOCK ASSEMBLY LH (KEY CYLINDER
SWITCH)
When ignition key switch is OFF, front power window LH and RH can be opened or closed by turning the front
door lock assembly LH (key cylinder switch) to the UNLOCK / LOCK position for more than 3 seconds.
Front power windows can be opened as the front door lock assembly LH (key cylinder switch) is kept fully
turned to the UNLOCK position.
Front power windows can be closed as the front door lock assembly LH (key cylinder switch) is kept fully
turned to the LOCK position.
While performing open/close operation for the windows, power window is stopped when the front door
lock assembly LH (key cylinder switch) is placed in the NEUTRAL position.
When the ignition switch is turned ON while the power window opening operation is performed, the power
window opening stops.
CAN Communication System DescriptionEIS002UO
Refer to LAN-5, "CAN COMMUNICATION" .
Page 2155 of 3371
GW-20
POWER WINDOW SYSTEM
Revision: August 20072004 QX56
SchematicEIS002UP
LIWA0369E
Page 2156 of 3371
POWER WINDOW SYSTEM
GW-21
C
D
E
F
G
H
J
K
L
MA
B
GW
Revision: August 20072004 QX56
LIWA0370E
Page 2157 of 3371
GW-22
POWER WINDOW SYSTEM
Revision: August 20072004 QX56
Wiring Diagram — WINDOW —EIS002UQ
WIWA1095E
Page 2158 of 3371
POWER WINDOW SYSTEM
GW-23
C
D
E
F
G
H
J
K
L
MA
B
GW
Revision: August 20072004 QX56
LIWA0372E
Page 2159 of 3371
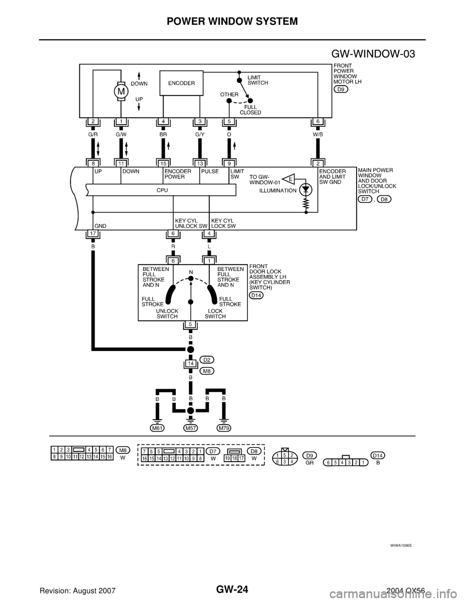
GW-24
POWER WINDOW SYSTEM
Revision: August 20072004 QX56
WIWA1096E
Page 2160 of 3371
POWER WINDOW SYSTEM
GW-25
C
D
E
F
G
H
J
K
L
MA
B
GW
Revision: August 20072004 QX56
WIWA1097E