Page 1745 of 4366
DTC P0340, P0345 CMP SENSOR (PHASE) EC-369
[VQ35DE]
C
D E
F
G H
I
J
K L
M A
EC
Revision: 2006 July 2007 FX35/FX45
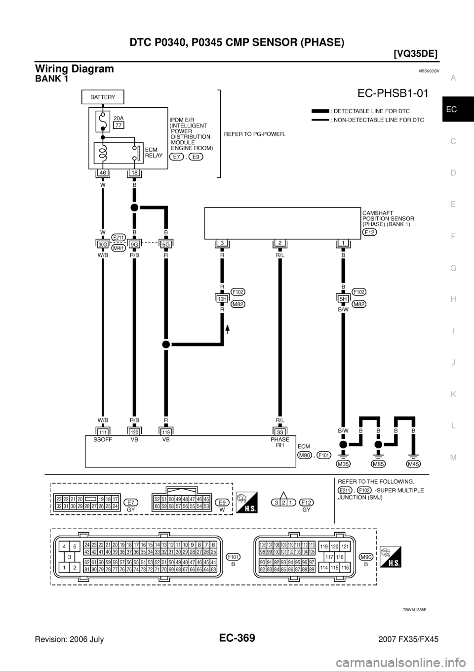
Wiring DiagramNBS003QK
BANK 1
TBWM1388E
Page 1746 of 4366
![INFINITI FX35 2007 Service Manual EC-370
[VQ35DE]
DTC P0340, P0345 CMP SENSOR (PHASE)
Revision: 2006 July 2007 FX35/FX45
Specification data are reference values and are measured between each terminal and ground.
Pulse signal is measu INFINITI FX35 2007 Service Manual EC-370
[VQ35DE]
DTC P0340, P0345 CMP SENSOR (PHASE)
Revision: 2006 July 2007 FX35/FX45
Specification data are reference values and are measured between each terminal and ground.
Pulse signal is measu](/manual-img/42/57018/w960_57018-1745.png)
EC-370
[VQ35DE]
DTC P0340, P0345 CMP SENSOR (PHASE)
Revision: 2006 July 2007 FX35/FX45
Specification data are reference values and are measured between each terminal and ground.
Pulse signal is measured by CONSULT-II.
CAUTION:
Do not use ECM ground terminals when measuring input/output voltage. Doing so may result in dam-
age to the ECM's transistor. Use a ground other than ECM terminals, such as the ground.
: Average voltage for pulse signal (Actual pulse signal can be confirmed by oscilloscope.) TER-
MINAL
NO. WIRE
COLOR ITEM CONDITION DATA (DC Voltage)
33 R/L Camshaft position sensor
(PHASE) (bank 1) [Engine is running]
Warm-up condition
Idle speed
NOTE:
The pulse cycle changes depending on rpm
at idle 1.0 - 4.0V
[Engine is running]
Engine speed: 2,000 rpm 1.0 - 4.0V
111 W / B ECM relay
(Self shut-off) [Engine is running]
[Ignition switch: OFF]
For a few seconds after turning ignition
switch OFF 0 - 1.5V
[Ignition switch: OFF]
More than a few seconds after turning igni-
tion switch OFF BATTERY VOLTAGE
(11 - 14V)
11 9
120 R
R/B Power supply for ECM
[Ignition switch: ON] BATTERY VOLTAGE
(11 - 14V)
PBIB1039E
PBIB1040E
Page 1747 of 4366
DTC P0340, P0345 CMP SENSOR (PHASE) EC-371
[VQ35DE]
C
D E
F
G H
I
J
K L
M A
EC
Revision: 2006 July 2007 FX35/FX45
BANK 2
TBWM1389E
Page 1748 of 4366
![INFINITI FX35 2007 Service Manual EC-372
[VQ35DE]
DTC P0340, P0345 CMP SENSOR (PHASE)
Revision: 2006 July 2007 FX35/FX45
Specification data are reference values and are measured between each terminal and ground.
Pulse signal is measu INFINITI FX35 2007 Service Manual EC-372
[VQ35DE]
DTC P0340, P0345 CMP SENSOR (PHASE)
Revision: 2006 July 2007 FX35/FX45
Specification data are reference values and are measured between each terminal and ground.
Pulse signal is measu](/manual-img/42/57018/w960_57018-1747.png)
EC-372
[VQ35DE]
DTC P0340, P0345 CMP SENSOR (PHASE)
Revision: 2006 July 2007 FX35/FX45
Specification data are reference values and are measured between each terminal and ground.
Pulse signal is measured by CONSULT-II.
CAUTION:
Do not use ECM ground terminals when measuring input/output voltage. Doing so may result in dam-
age to the ECM's transistor. Use a ground other than ECM terminals, such as the ground.
: Average voltage for pulse signal (Actual pulse signal can be confirmed by oscilloscope.)
Diagnostic ProcedureNBS003QL
1. CHECK STARTING SYSTEM
Turn ignition switch to START position.
Ye s o r N o
Yes >> GO TO 2.
No >> Check starting system. (Refer to SC-11, "
STARTING SYSTEM" .)
2. CHECK GROUND CONNECTIONS
1. Turn ignition switch OFF.
2. Loosen and retighten ground screw on the body. Refer to EC-153, "
Ground Inspection" .
OK or NG
OK >> GO TO 3.
NG >> Repair or replace ground connections.
TER-
MINAL
NO. WIRE
COLOR ITEM CONDITION DATA (DC Voltage)
14 BR Camshaft position sensor
(PHASE) (bank 2) [Engine is running]
Warm-up condition
Idle speed
NOTE:
The pulse cycle changes depending on rpm
at idle 1.0 - 4.0V
[Engine is running]
Engine speed: 2,000 rpm 1.0 - 4.0V
11 9
120 R
R/B Power supply for ECM
[Ignition switch: ON] BATTERY VOLTAGE
(11 - 14V)
PBIB1039E
PBIB1040E
Does the engine turn over?
Does the starter motor operate?
PBIB2625E
Page 1749 of 4366
![INFINITI FX35 2007 Service Manual DTC P0340, P0345 CMP SENSOR (PHASE) EC-373
[VQ35DE]
C
D E
F
G H
I
J
K L
M A
EC
Revision: 2006 July 2007 FX35/FX45
3. CHECK CAMSHAFT POSITION (CMP) SENSOR (PHASE) POWER SUPPLY CIRCUIT
1. INFINITI FX35 2007 Service Manual DTC P0340, P0345 CMP SENSOR (PHASE) EC-373
[VQ35DE]
C
D E
F
G H
I
J
K L
M A
EC
Revision: 2006 July 2007 FX35/FX45
3. CHECK CAMSHAFT POSITION (CMP) SENSOR (PHASE) POWER SUPPLY CIRCUIT
1.](/manual-img/42/57018/w960_57018-1748.png)
DTC P0340, P0345 CMP SENSOR (PHASE) EC-373
[VQ35DE]
C
D E
F
G H
I
J
K L
M A
EC
Revision: 2006 July 2007 FX35/FX45
3. CHECK CAMSHAFT POSITION (CMP) SENSOR (PHASE) POWER SUPPLY CIRCUIT
1. Disconnect camshaft position (CMP) sensor (PHASE) harness connector.
2. Turn ignition switch ON.
3. Check voltage between CMP sensor (PHASE) terminal 3 and ground with CONSULT-II or tester.
OK or NG
OK >> GO TO 5.
NG >> GO TO 4.
4. DETECT MALFUNCTIONING PART
Check the following.
Harness connectors E211, M41
Harness connectors F102, M82
Harness for open or short between camshaft position sensor (PHASE) and ECM
Harness for open or short between camshaft position sensor (PHASE) and IPDM E/R
>> Repair open circuit or short to ground or short to power in harness or connectors.
5. CHECK CAMSHAFT POSITION SENSOR (PHASE) GROUND CIRCUIT FOR OPEN AND SHORT
1. Turn ignition switch OFF.
2. Check harness continuity between CMP sensor (PHASE) terminal 1 and ground. Refer to Wiring Diagram.
3. Also check harness for short to power.
OK or NG
OK >> GO TO 7.
NG >> GO TO 6.
6. DETECT MALFUNCTIONING PART
Check the following.
Harness connectors F102, M82
Harness for open or short between CMP sensor (PHASE) and ground
>> Repair open circuit or short to power in harness or connectors.
Voltage: Battery voltage
PBIB1568E
SEF481Y
Continuity should exist.
Page 1750 of 4366
![INFINITI FX35 2007 Service Manual EC-374
[VQ35DE]
DTC P0340, P0345 CMP SENSOR (PHASE)
Revision: 2006 July 2007 FX35/FX45
7. CHECK CAMSHAFT POSITION SENSOR (PHASE) INPUT SIGNAL CIRCUIT FOR OPEN AND SHORT
1. Disconnect ECM harness conn INFINITI FX35 2007 Service Manual EC-374
[VQ35DE]
DTC P0340, P0345 CMP SENSOR (PHASE)
Revision: 2006 July 2007 FX35/FX45
7. CHECK CAMSHAFT POSITION SENSOR (PHASE) INPUT SIGNAL CIRCUIT FOR OPEN AND SHORT
1. Disconnect ECM harness conn](/manual-img/42/57018/w960_57018-1749.png)
EC-374
[VQ35DE]
DTC P0340, P0345 CMP SENSOR (PHASE)
Revision: 2006 July 2007 FX35/FX45
7. CHECK CAMSHAFT POSITION SENSOR (PHASE) INPUT SIGNAL CIRCUIT FOR OPEN AND SHORT
1. Disconnect ECM harness connector.
2. Check harness continuity between ECM terminal 33 (bank 1) or 14 (bank 2) and CMP sensor (PHASE) terminal 2.
Refer to Wiring Diagram.
3. Also check harness for short to ground and short to power.
OK or NG
OK >> GO TO 8.
NG >> Repair open circuit or short to ground or short to power in harness or connectors.
8. CHECK CAMSHAFT POSITION SENSOR (PHASE)
Refer to EC-375, "
Component Inspection" .
OK or NG
OK >> GO TO 9.
NG >> Replace malfunctioning camshaft position sensor (PHASE).
9. CHECK CAMSHAFT (INT)
Check the following.
Accumulation of debris to the signal plate of camshaft rear end
Chipping signal plate of camshaft rear end
OK or NG
OK >> GO TO 10.
NG >> Remove debris and clean the signal plate of camshaft rear end or replace camshaft.
10. CHECK INTERMITTENT INCIDENT
Refer to EC-147, "
TROUBLE DIAGNOSIS FOR INTERMITTENT INCIDENT" .
>> INSPECTION END
Continuity should exist.
SEC905C
Page 1751 of 4366
DTC P0340, P0345 CMP SENSOR (PHASE) EC-375
[VQ35DE]
C
D E
F
G H
I
J
K L
M A
EC
Revision: 2006 July 2007 FX35/FX45
Component InspectionNBS003QM
CAMSHAFT POSITION SENSOR (PHASE)
1. Loosen the fixing bolt of the sensor.
2. Disconnect camshaft position sensor (PHASE) harness connector.
3. Remove the sensor.
4. Visually check the sensor for chipping.
5. Check resistance as shown in the figure.
Removal and InstallationNBS003QN
CAMSHAFT POSITION SENSOR (PHASE)
Refer to EM-83, "CAMSHAFT" .
PBIB0563E
Terminal No. (Polarity) Resistance Ω [at 25 °C (77 °F)]
1 (+) - 2 (-) Except 0 or ∞
1 (+) - 3 (-)
2 (+) - 3 (-)
PBIB0564E
Page 1752 of 4366
![INFINITI FX35 2007 Service Manual EC-376
[VQ35DE]
DTC P0420, P0430 THREE WAY CATALYST FUNCTION
Revision: 2006 July 2007 FX35/FX45
DTC P0420, P0430 THREE WAY CATALYST FUNCTIONPFP:20905
On Board Diagnosis LogicNBS003QO
The ECM monitors INFINITI FX35 2007 Service Manual EC-376
[VQ35DE]
DTC P0420, P0430 THREE WAY CATALYST FUNCTION
Revision: 2006 July 2007 FX35/FX45
DTC P0420, P0430 THREE WAY CATALYST FUNCTIONPFP:20905
On Board Diagnosis LogicNBS003QO
The ECM monitors](/manual-img/42/57018/w960_57018-1751.png)
EC-376
[VQ35DE]
DTC P0420, P0430 THREE WAY CATALYST FUNCTION
Revision: 2006 July 2007 FX35/FX45
DTC P0420, P0430 THREE WAY CATALYST FUNCTIONPFP:20905
On Board Diagnosis LogicNBS003QO
The ECM monitors the switching frequency ratio of air fuel ratio (A/F) sensor 1 and heated oxygen sensor 2.
A three way catalyst 1 with high oxygen storage capacity will indicate a low switching frequency of heated oxy-
gen sensor 2. As oxygen storage capacity decreases, the heated oxygen sensor 2 switching frequency will
increase.
When the frequency ratio of air fuel ratio (A/F) sensor 1 and heated oxygen sensor 2 approaches a specified
limit value, the three way catalyst 1 malfunction is diagnosed.
DTC Confirmation ProcedureNBS003QP
NOTE:
If DTC Confirmation Procedure has been previously conducted, always turn ignition switch OFF and wait at
least 10 seconds before conducting the next test.
WITH CONSULT-II
TESTING CONDITION:
Do not hold engine speed for more than the specified minutes below.
1. Turn ignition switch ON and select “DATA MONITOR” mode with CONSULT-II.
2. Start engine and warm it up to the normal operating tempera- ture.
3. Turn ignition switch OFF and wait at least 10 seconds.
4. Start engine and keep the engine speed between 3,500 and 4,000 rpm for at least 1 minute under no load.
5. Let engine idle for 1 minute.
6. Make sure that “COOLAN TEMP/S” indicates more than 70 °C
(158 °F).
If not, warm up engine and go to next step when “COOLAN
TEMP/S” indication reaches to 70 °C (158 °F).
7. Open engine hood.
PBIB1923E
DTC No. Trouble diagnosis name DTC detecting condition Possible cause
P0420
0420
(Bank 1)
Catalyst system effi-
ciency below threshold
Three way catalyst 1 does not operate prop-
erly.
Three way catalyst 1 does not have enough
oxygen storage capacity.
Three way catalyst 1
Exhaust tube
Intake air leaks
Fuel injector
Fuel injector leaks
Spark plug
Improper ignition timing
P0430
0430
(Bank 2)
SEF189Y