Page 1041 of 2389

(CALIF.)
wWhen air±fuel ratio feed±
back correction value or adap-
tive control value continues at
the upper (lean)
or lower (rich) limit for a certain
period of time or adaptive con-
trol value is not renewed for a
certain period of time.
wWhen feedback frequency of
air±fuel ratio feed±
back correction or adaptive
control is abnormally
high during feedback condition.
(Others)
wOxygen sensor outputs a lean
signal continuously for several
seconds during air±fuel ratio
feedback correction.
wOpen circuit in oxygen sensor
signal (OX).wWater temp. sensor
wInjector circuit
wInjector
wFuel line pressure
wAir flow meter
wAir intake system
wOxygen sensor circuits
wOxygen sensors
wIgnition system
wECU During air±fuel ratio feedback
correction, voltage output from the
main oxygen sensor does exceed a
set value on the lean side and the
rich side continuously for a certain
period.
Water temp. sensor
wInjector circuit
wInjector
wFuel line pressure
wAir flow meter
wCold start injector
wECU wMain oxygen heater circuit
wMain oxygen sensor heater
wECU wIgniter and ignition coil circuit
wIgniter and ignition coil
wECU
wIntake air temp. sensor circuit
wIntake air temp. sensor
wECU Open or short circuit in main oxygen
sensor heater signal
(HT).No NE signal to ECU when the en-
gine speed is above 1,000
rpm.wDistributor circuit
wDistributor
wStarter signal circuit
wECU
wMain oxygen sensor circuit
wMain oxygen sensor
wECU No NE or G signal to ECU
within 2 seconds after engine has
been cranked.
wWater temp. sensor circuit
wWater temp. sensor
wECU
DIAGNOSTIC CODES (2VZ±FE)
Open or short circuit in water temp.
sensor signal (THA).
Open or short circuit in intake air
temp. sensor signal (THA) This appears when none of the oth-
er codes are identified.
wDistributor circuit
wDistributor
wECU
No IGF signal to ECU FI±8
times in succession.
Intake air
Temp. Sensor
Signal
Air±fuel Ratio
Lean
Malfunction Number of
Check engine
blinks
Air±fuel Ratio
Rich
MalfunctionMain oxygen
Sensor Heater
SignalECT control program faulty.
Main oxygen
Sensor Signal
Water temp.
Sensor SignalECT Control
Signal
*CALIF. only Ignition
SignalTrouble area
RPM Signal
RPM SignalDiagnosisSee
page Code
No.System
Normal
wECU
FI±60FI±66
FI±59FI±62IG±4
± EFI SYSTEMDiagnosis SystemFI±27
Page 1042 of 2389

wA/C switch circuit
wA/C switch
wA/C amplifier
wThrottle position sensor circuit
wThrottle position sensor
wNeutral position sensor
wNeutral start switch circuit
wNeutral start switch
wAccelerator pedal and cable
wECU wEGR valve
wEGR hose
wEGR gas temp. sensor cir-
cuit
wEGR gas temp. sensor
wBVSV for EG R
wBVSV circuit for EGR
wECU No SPI signal for 8 seconds when
engine speed in between 2,500 rpm
and 4,500 rpm and coolant temp.
is below 80°V 07609 except when
racing the engine.wNo. 1 vehicle speed sensor
(Meter side) circuit
wNo. 1 vehicle speed sensor
(Meter side)
wECU
A/C signal, or no IDL signal or no
NSW signal to ECU, with the check
terminals TE1 and
E1 shorted. Open circuit in VC signal or short
circuit between VS and
E2 when idle contacts are closed.
wThrottle position sensor cir-
cuit
wThrottle position sensor
wECU
DIAGNOSTIC CODES (2VZ±FE) (Cont'd)
Open or short circuit in throttle posi-
tion sensor signal
(VTA).
No STA signal to ECU until engine
speed reaches 800
rpm with vehicle not moving.
EGR gas temp. below predeter-
mined level during
EGR operation.wSub±oxygen sensor circuit
wSub±oxygen sensor
wECU Open or short circuit in sub±oxy-
gen sensor signal (OX2)
wIgnition switch circuit
wIgnition switch
wECU wAir flow meter circuit
wAir flow meter
wECU wAir flow meter circuit
wAir flow meter
wECU
Open or short circuit in knock sen-
sor signal (KNK).wKnock sensor circuit
wKnock sensor
wECU Open circuit i n E2 or short circuit
between VC and VS.
Knock control program faulty. Throttle
Position
Sensor Signal Number of
Check engine
blinks
Knock Sensor
Signal
Switch
Condition
SignalKnock Control
Signal Air Flow
Meter Signal
Vehicle Speed
Sensor Signal Air flow
Meter SignalSub±oxygen
Sensor Signal
EG R System
MalfunctionStarter Signal
*CALIF. only Trouble area
DiagnosisSee
page System Code
No.
wECUFI±55FI±57
FI±57
FI±67 FI±61
± EFI SYSTEMDiagnosis SystemFI±28
Page 1043 of 2389
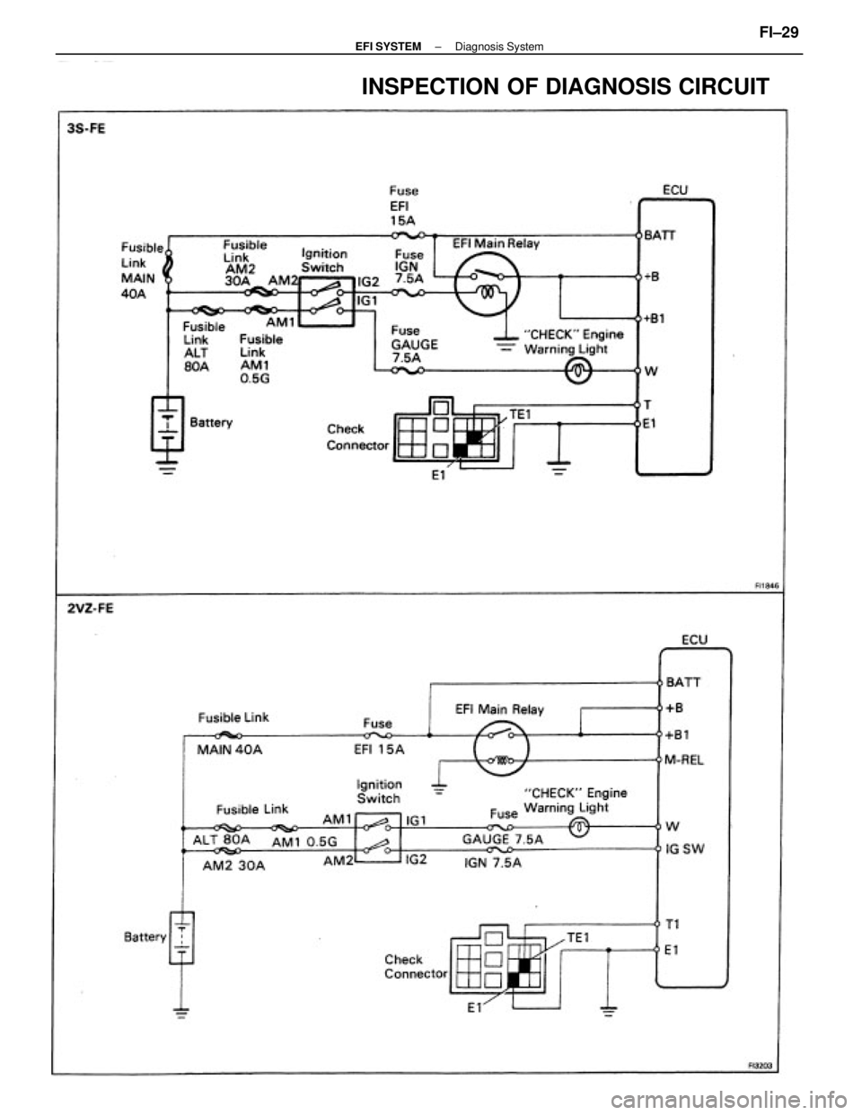
INSPECTION OF DIAGNOSIS CIRCUIT
± EFI SYSTEMDiagnosis SystemFI±29
Page 1044 of 2389
Check wiring between ECU terminal T (T1) and check
connector terminal TE 1, and ECU
terminal E 1 and check connector terminal El. Is there diagnostic code output when check
connector terminals TE 1 and E 1 and short
circuited? Does ºCHECKº engine warning light come on when
ECU terminal W is grounded to the body?
Does ºCHECKº engine warning tight come
on when ignition switch is at ON?
Check bulb, fuse and wiring between ECU and
ignition switch.
Does ºCHECKº engine warning light go out after
repair according to malfunction code? Does ºCHECKº engine warning light go off when
the engine is started?
Check wiring between ECU and ºCHECKº
engine warning light.Check wiring between
ECU terminal El and body
ground.
Cancel out diagnostic code. Further repair required.Try another
ECU.Try another
ECU.
Repair or replace.Repair or replace.
System Normal
System Normal
System OKRepair.
BAD
BAD
BAD
YES YES
YESYES
YES
± EFI SYSTEMDiagnosis SystemFI±30
Page 1045 of 2389
FUEL SYSTEM
Fuel Pump
± EFI SYSTEMFuel System (Fuel Pump)FI±68
Page 1046 of 2389
± EFI SYSTEMFuel System (Fuel Pump)FI±69
Page 1047 of 2389
ON±VEHICLE INSPECTION
1. CHECK FUEL PUMP OPERATION
(a) Turn the ignition switch ON.
NOTICE: Do not start the engine.
(b) Using SST, connect terminals +B and FP of the check con-
nector.
SST 09843±18020
(e) Turn the ignition switch OFF.
If there is no pressure, check the following
parts:
wFusible links
wFuses (ER 15 A, IGN 7.5 A)
wER main relay
wFuel pump
wECU
wWiring connections (e) Check that there is pressure in the hose from the fuel
filter.
HINT: At this time, you will hear fuel return noise.
(d) Remove SST.
SST 09843±18020
± EFI SYSTEMFuel System (Fuel Pump)FI±70
Page 1048 of 2389
(f) Install SST (pressure gauge) to the delivery pipe (3S±
FE) or LH delivery pipe (2VZ±FE) with new two gas-
kets and the union bolt.
SST 09268±45012
Torque: 3S±FE 180 kg±cm (13 ft±Ib, 18 N±m)
2VZ±FE 200 kg±cm (14 ft±lb, 20 N ±m)
(g) Wipe off any splattered gasoline.
(h) Reconnect the battery negative H cable. (c) Disconnect the cold start injector connector.
(d) Put a suitable container or shop towel under the cold
start injector pipe (3S±FE) or tube (2VZ±FE).
(e) Remove the union bolt and two gaskets, and discon-
nect the cold start injector tube from the delivery pipe
(3S±FE) or LH delivery pipe (2VZ±FE).
HINT: Slowly loosen the union bolt. 2. CHECK FUEL PRESSURE
(a) Check the battery voltage is above 12 volts.
(b) Disconnect the cable from the negative (±) terminal of the
battery.
± EFI SYSTEMFuel System (Fuel Pump)FI±71