Page 945 of 3061
TROUBLE DIAGNOSIS
BRC-17
< SERVICE INFORMATION >[VDC/TCS/ABS]
C
D
E
G
H
I
J
K
L
MA
B
BRC
N
O
P
WFWA0315E
Page 946 of 3061
BRC-18
< SERVICE INFORMATION >[VDC/TCS/ABS]
TROUBLE DIAGNOSIS
WFWA0316E
Page 947 of 3061
TROUBLE DIAGNOSIS
BRC-19
< SERVICE INFORMATION >[VDC/TCS/ABS]
C
D
E
G
H
I
J
K
L
MA
B
BRC
N
O
P
WFWA0317E
Page 948 of 3061
BRC-20
< SERVICE INFORMATION >[VDC/TCS/ABS]
TROUBLE DIAGNOSIS
WFWA0318E
Page 949 of 3061
TROUBLE DIAGNOSIS
BRC-21
< SERVICE INFORMATION >[VDC/TCS/ABS]
C
D
E
G
H
I
J
K
L
MA
B
BRC
N
O
P
WFWA0319E
Page 950 of 3061
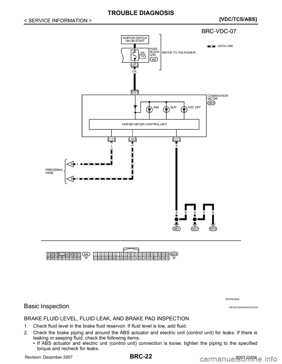
BRC-22
< SERVICE INFORMATION >[VDC/TCS/ABS]
TROUBLE DIAGNOSIS
Basic Inspection
INFOID:0000000003532780
BRAKE FLUID LEVEL, FLUID LEAK, AND BRAKE PAD INSPECTION
1. Check fluid level in the brake fluid reservoir. If fluid level is low, add fluid.
2. Check the brake piping and around the ABS actuator and electric unit (control unit) for leaks. If there is
leaking or seeping fluid, check the following items.
• If ABS actuator and electric unit (control unit) connection is loose, tighten the piping to the specified
torque and recheck for leaks.
WFWA0320E
Page 951 of 3061
![INFINITI QX56 2007 Factory Service Manual TROUBLE DIAGNOSIS
BRC-23
< SERVICE INFORMATION >[VDC/TCS/ABS]
C
D
E
G
H
I
J
K
L
MA
B
BRC
N
O
P
• If there is damage to the connection flare nut or ABS actuator and electric unit (control unit) threa INFINITI QX56 2007 Factory Service Manual TROUBLE DIAGNOSIS
BRC-23
< SERVICE INFORMATION >[VDC/TCS/ABS]
C
D
E
G
H
I
J
K
L
MA
B
BRC
N
O
P
• If there is damage to the connection flare nut or ABS actuator and electric unit (control unit) threa](/manual-img/42/57029/w960_57029-950.png)
TROUBLE DIAGNOSIS
BRC-23
< SERVICE INFORMATION >[VDC/TCS/ABS]
C
D
E
G
H
I
J
K
L
MA
B
BRC
N
O
P
• If there is damage to the connection flare nut or ABS actuator and electric unit (control unit) threads,
replace the damaged part and recheck for leaks.
• When there is fluid leaking or seeping from a fluid connection, use a clean cloth to wipe off the fluid and
recheck for leaks. If fluid is still seeping out, replace the damaged part. If the fluid is leaking at the ABS
actuator and electric unit (control unit), replace the ABS actuator and electric unit (control unit) assem-
bly.
CAUTION:
The ABS actuator and electric unit (control unit) cannot be disassembled and must be replaced
as an assembly.
3. Check the brake pads for excessive wear.
POWER SYSTEM TERMINAL LOOSENESS AND BATTERY INSPECTION
Make sure the battery positive cable, negative cable and ground connection are not loose. In addition, make
sure the battery is sufficiently charged.
ABS WARNING LAMP, SLIP INDICATOR LAMP AND VDC OFF INDICATOR LAMP INSPECTION
1. Make sure ABS warning lamp, SLIP indicator lamp and VDC OFF indicator lamp (when VDC OFF switch
is off), turn on for approximately 2 seconds when the ignition switch is turned ON. If they do not, check the
VDC OFF indicator lamp and the VDC OFF switch. Refer to BRC-53, "
Component Inspection". Check
CAN communications. If there are no errors with the VDC OFF switch or CAN communication system,
replace combination meter. Refer to DI-5
.
2. Make sure the lamps turn off approximately 2 seconds after the ignition switch is turned ON. If the lamp
does not turn off, conduct self-diagnosis of ABS actuator and electric unit (control unit). If no malfunctions
are detected in self-diagnosis, replace combination meter. Refer to DI-5
.
3. With the engine running, make sure the VDC OFF indicator lamp turns on and off when the VDC OFF
switch is turned on and off. If the indicator lamp status does not correspond to switch operation, check the
VDC OFF switch. Refer to BRC-53, "
Component Inspection".
4. After conducting the self-diagnosis, be sure to erase the error memory. Refer to BRC-26, "
CONSULT-II
Function (ABS)".
Warning Lamp and Indicator TimingINFOID:0000000003532781
×: ON
—: OFF
Control Unit Input/Output Signal StandardINFOID:0000000003532782
REFERENCE VALUE FROM CONSULT-II
CAUTION:
The display shows the control unit calculation data, so a normal value might be displayed even in the
event the output circuit (harness) is open or short circuited.
ConditionABS
warning lampVDC OFF
indicator lampSLIP
indicator lampRemarks
When the ignition switch is OFF — — — —
After the ignition switch is turned ON
for approx. 1 second×××—
After the ignition switch is turned ON
for approx. 2 seconds——— —
When the VDC OFF switch is
pressed (VDC function OFF)—×——
ABS/TCS/VDC malfunction×××—
××—When the ABS actuator and elec-
tric unit (control unit) is malfunc-
tioning (power supply or ground
malfunction).
When the VDC is malfunctioning —××—
Page 952 of 3061
![INFINITI QX56 2007 Factory Service Manual BRC-24
< SERVICE INFORMATION >[VDC/TCS/ABS]
TROUBLE DIAGNOSIS
Monitor item Display contentData monitor
Note: Error inspection
checklist
ConditionReference value in
normal operation
N POSI SIGPNP swi INFINITI QX56 2007 Factory Service Manual BRC-24
< SERVICE INFORMATION >[VDC/TCS/ABS]
TROUBLE DIAGNOSIS
Monitor item Display contentData monitor
Note: Error inspection
checklist
ConditionReference value in
normal operation
N POSI SIGPNP swi](/manual-img/42/57029/w960_57029-951.png)
BRC-24
< SERVICE INFORMATION >[VDC/TCS/ABS]
TROUBLE DIAGNOSIS
Monitor item Display contentData monitor
Note: Error inspection
checklist
ConditionReference value in
normal operation
N POSI SIGPNP switch signal ON/
OFF conditionA/T shift position = N position ON
LAN-7
A/T shift position = other than N
positionsOFF
P POSI SIGPNP switch signal ON/
OFF conditionA/T shift position P position ON
LAN-7
A/T shift position = other than P
positionsOFF
GEAR A/T gear position1st gear 1
— 2nd gear 2
3rd gear 3
4th gear 4
5th gear 5
FR RH SENSOR
FR LH SENSOR
RR RH SENSOR
RR LH SENSORWheel speedVehicle stopped 0 [km/h (MPH)]
BRC-34, "
Wheel Sensor
System Inspection"Vehicle running (Note 1)Almost in accor-
dance with speed-
ometer display
(within ±10%)
ACCEL POS SIG Open/close condition
of throttle valve (linked
with accelerator pedal).Accelerator pedal not de-
pressed (ignition switch is ON)0%
LAN-7
Depress accelerator pedal (ig-
nition switch is ON)0 to 100%
ENGINE SPEED With engine runningWith engine stopped 0 rpm
BRC-35, "
Engine System
Inspection"Engine runningAlmost in accor-
dance with ta-
chometer display
STR ANGLE SIGSteering angle detect-
ed by steering angle
sensorStraight-ahead Approx. 0 deg
BRC-36, "
Steering Angle
Sensor System"Steering wheel turned –756 to 756 deg
YAW RATE SENYaw rate detected by
yaw rate sensorVehicle stopped Approx. 0 d/sBRC-37, "
Yaw Rate/Side/
Decel G Sensor System
Inspection"Vehicle running –100 to 100 d/s
SIDE G-SENSORTransverse G detected
by side G-sensorVehicle stopped
Approx. 0 m/s
2BRC-37, "Yaw Rate/Side/
Decel G Sensor System
Inspection"Vehicle running
–16.7 to 16.7 m/s2
BATTERY VOLTBattery voltage sup-
plied to ABS actuator
and electric unit (con-
trol unit)Ignition switch ON 10 to 16VBRC-41, "
ABS/TCS/VDC
Control Unit Power and
Ground Systems Inspec-
tion"
STOP LAMP SWStop lamp switch oper-
ationBrake pedal depressed ONBRC-40, "
Stop Lamp
Switch System Inspec-
tion"Brake pedal not depressed OFF
OFF SWVDC OFF switch
ON/OFF status VDC OFF switch ON
(When VDC OFF indicator
lamp is ON)ON
BRC-53, "
Component In-
spection"VDC OFF switch OFF
(When VDC OFF indicator
lamp is OFF)OFF
ABS WARN LAMPABS warning lamp ON
condition (Note 2)ABS warning lamp ON ON
—
ABS warning lamp OFF OFF