Page 1 of 134

BRC-1
BRAKE CONTROL SYSTEM
F BRAKES
CONTENTS
C
D
E
G
H
I
J
K
L
M
SECTION BRC
A
B
BRC
Revision: 2006 November2007 350Z
BRAKE CONTROL SYSTEM
ABS
PRECAUTIONS .......................................................... 4
Precautions for Supplemental Restraint System
(SRS) “AIR BAG” and “SEAT BELT PRE-TEN-
SIONER” .................................................................. 4
Precautions for Battery Service ................................ 4
Precautions for Brake System .................................. 4
Precautions for Brake Control .................................. 4
PREPARATION ........................................................... 6
Special Service Tools ............................................... 6
Commercial Service Tools ........................................ 6
SYSTEM DESCRIPTION ............................................ 7
System Diagram ....................................................... 7
ABS Function ........................................................... 7
EBD Function ........................................................... 7
Hydraulic Circuit Diagram ........................................ 8
CAN Communication ................................................ 8
SYSTEM DESCRIPTION ...................................... 8
TROUBLE DIAGNOSIS .............................................. 9
Fail-Safe Function .................................................... 9
ABS, EBD SYSTEM .............................................. 9
How to Proceed with Diagnosis ............................... 9
BASIC CONCEPT ................................................. 9
DIAGNOSIS FLOWCHART ................................ 10
ASKING COMPLAINTS ....................................... 11
EXAMPLE OF DIAGNOSIS SHEET .................... 11
Component Parts Location ..................................... 12
Schematic .............................................................. 13
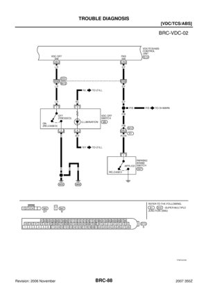
Wiring Diagram — ABS — ..................................... 14
Control Unit Input/Output Signal Standard ............. 18
REFERENCE VALUE FROM CONSULT-III ........ 18
CONSULT- II Functions (ABS) ............................... 19
CONSULT-III MAIN FUNCTION .......................... 19
Self-Diagnosis ........................................................ 19
OPERATION PROCEDURE ............................... 19
HOW TO ERASE SELF-DIAGNOSIS RESULTS ... 19
DISPLAY ITEM LIST ........................................... 20
Data Monitor ........................................................... 21
DISPLAY ITEM LIST ........................................... 21Active Test .............................................................. 22
TEST ITEM .......................................................... 22
Correct and Quick Diagnosis .................................. 23
DIAGNOSIS PRECAUTIONS ............................. 23
ABS WARNING LAMP ON/OFF TIMING ............ 23
Basic Inspection ..................................................... 23
BRAKE FLUID AMOUNT, LEAKS, AND BRAKE
PADS INSPECTION ............................................ 23
POWER SYSTEM TERMINAL LOOSENESS
AND BATTERY INSPECTION ............................. 24
ABS WARNING LAMP INSPECTION ................. 24
TROUBLE DIAGNOSIS FOR SYSTEM .................... 25
Wheel Sensor System ............................................ 25
INSPECTION PROCEDURE .............................. 25
ABS Actuator and Electric Unit (Control Unit) ........ 27
INSPECTION PROCEDURE .............................. 27
ABS Actuator and Electric Unit (Control Unit) Power
and Ground Systems .............................................. 27
INSPECTION PROCEDURE .............................. 27
ABS Actuator Relay or ABS Motor Relay Power Sys-
tem .......................................................................... 29
INSPECTION PROCEDURE .............................. 29
Stop Lamp Switch System ...................................... 30
INSPECTION PROCEDURE .............................. 30
ABS Actuator and Electric Unit (Control Unit) 2 ..... 31
INSPECTION PROCEDURE .............................. 31
CAN Communication System ................................. 31
INSPECTION PROCEDURE .............................. 31
TROUBLE DIAGNOSIS FOR SYMPTOMS .............. 32
Excessive ABS Function Operation Frequency ...... 32
Unexpected Pedal Reaction ................................... 32
The Braking Distance is Long ................................. 33
The ABS Function Does Not Operate .................... 33
Pedal Vibration or ABS Operation Sound Occurs ... 33
WHEEL SENSORS ................................................... 34
Removal and Installation ........................................ 34
COMPONENTS ................................................... 34
REMOVAL ........................................................... 34
INSTALLATION ................................................... 34
Page 2 of 134

BRC-2Revision: 2006 November2007 350Z SENSOR ROTOR ...................................................... 35
Removal and Installation ........................................ 35
REMOVAL ........................................................... 35
INSTALLATION .................................................... 35
ABS ACTUATOR AND ELECTRIC UNIT (ASSEM-
BLY) ........................................................................... 36
Removal and Installation ........................................ 36
COMPONENTS ................................................... 36
TCS/ABS
PRECAUTIONS ......................................................... 37
Precautions for Supplemental Restraint System
(SRS) “AIR BAG” and “SEAT BELT PRE-TEN-
SIONER” ................................................................. 37
Precautions for Battery Service .............................. 37
Precautions for Brake System ................................ 37
Precautions for Brake Control ................................ 37
PREPARATION ......................................................... 39
Special Service Tools ............................................. 39
Commercial Service Tools ...................................... 39
SYSTEM DESCRIPTION .......................................... 40
System Diagram ..................................................... 40
TCS Function .......................................................... 40
ABS Function .......................................................... 40
EBD Function ......................................................... 40
Hydraulic Circuit Diagram ....................................... 41
CAN Communication .............................................. 41
SYSTEM DESCRIPTION .................................... 41
TROUBLE DIAGNOSIS ............................................ 42
Fail-Safe Function .................................................. 42
TCS SYSTEM ...................................................... 42
ABS, EBD SYSTEM ............................................ 42
How to Proceed with Diagnosis .............................. 42
BASIC CONCEPT ............................................... 42
DIAGNOSIS FLOWCHART ................................. 43
ASKING COMPLAINTS ....................................... 44
EXAMPLE OF DIAGNOSIS SHEET .................... 44
Component Parts Location ..................................... 45
Schematic ............................................................... 46
Wiring Diagram — TCS — ..................................... 47
Control Unit Input/Output Signal Standard .............. 51
REFERENCE VALUE FROM CONSULT-III ........ 51
CONSULT- II Functions (ABS) ................................ 52
CONSULT-III MAIN FUNCTION .......................... 52
Self-diagnosis ......................................................... 53
OPERATION PROCEDURE ................................ 53
HOW TO ERASE SELF-DIAGNOSIS RESULTS ... 53
DISPLAY ITEM LIST ........................................... 53
Data Monitor ........................................................... 55
DISPLAY ITEM LIST ........................................... 55
Active Test .............................................................. 57
TEST ITEM .......................................................... 57
Correct and Quick Diagnosis .................................. 57
DIAGNOSIS PRECAUTIONS .............................. 57
ABS WARNING LAMP, TCS OFF INDICATOR
LAMP AND SLIP INDICATOR LAMP ON/OFF TIMING ................................................................ 59
Basic Inspection ...................................................... 59
BRAKE FLUID AMOUNT, LEAKS, AND BRAKE
PADS INSPECTION ............................................ 59
POWER SYSTEM TERMINAL LOOSENESS
AND BATTERY INSPECTION ............................. 59
ABS WARNING LAMP, TCS OFF INDICATOR
LAMP, SLIP INDICATOR LAMP INSPECTION .... 60
TROUBLE DIAGNOSIS FOR SYSTEM .................... 61
Wheel Sensor System ............................................ 61
INSPECTION PROCEDURE ............................... 61
Engine System ........................................................ 63
INSPECTION PROCEDURE ............................... 63
ABS Actuator and Electric Unit (Control Unit) ......... 63
INSPECTION PROCEDURE ............................... 63
ABS Actuator and Electric Unit (Control Unit) Power
and Ground Systems .............................................. 64
INSPECTION PROCEDURE ............................... 64
ABS Actuator Relay or ABS Motor Relay Power Sys-
tem .......................................................................... 65
INSPECTION PROCEDURE ............................... 65
Stop Lamp Switch System ...................................... 66
INSPECTION PROCEDURE ............................... 66
ABS Actuator and Electric Unit (Control Unit) 2 ...... 67
INSPECTION PROCEDURE ............................... 67
CAN Communication System ................................. 67
INSPECTION PROCEDURE ............................... 67
Component Inspection ............................................ 68
TCS OFF SWITCH .............................................. 68
TROUBLE DIAGNOSIS FOR SYMPTOMS .............. 69
Excessive ABS Function Operation Frequency ...... 69
Unexpected Pedal Reaction ................................... 70
The Braking Distance Is Long ................................. 70
The ABS Function Does Not Operate ..................... 70
Pedal Vibration or ABS Operation Sound Occurs ... 71
The Vehicle Jerks Around During TCS/ABS Control ... 71
WHEEL SENSORS ................................................... 73
Removal and Installation ......................................... 73
COMPONENTS ................................................... 73
REMOVAL ............................................................ 73
INSTALLATION .................................................... 73
SENSOR ROTOR ...................................................... 74
Removal and Installation ......................................... 74
REMOVAL ............................................................ 74
INSTALLATION .................................................... 74
ABS ACTUATOR AND ELECTRIC UNIT (ASSEM-
BLY) ........................................................................... 75
Removal and Installation ......................................... 75
COMPONENTS ................................................... 75
VDC/TCS/ABS
PRECAUTIONS ......................................................... 76
Precautions for Supplemental Restraint System
(SRS) “AIR BAG” and “SEAT BELT PRE-TEN-
SIONER” ................................................................. 76
Precautions for Battery Service .............................. 76
Precautions for Brake System ................................ 76
Precautions for Brake Control ................................. 77
Page 3 of 134

BRC-3
C
D
E
G
H
I
J
K
L
MA
B
BRC
Revision: 2006 November2007 350Z PREPARATION ......................................................... 78
Special Service Tools ............................................. 78
Commercial Service Tools ...................................... 78
ON-VEHICLE SERVICE ........................................... 79
Adjustment of Steering Angle Sensor Neutral Posi-
tion ......................................................................... 79
SYSTEM DESCRIPTION .......................................... 80
System Diagram ..................................................... 80
VDC Function ......................................................... 80
TCS Function ......................................................... 80
ABS Function ......................................................... 81
EBD Function ......................................................... 81
Hydraulic Circuit Diagram ...................................... 81
CAN Communication .............................................. 81
SYSTEM DESCRIPTION .................................... 81
TROUBLE DIAGNOSIS ............................................ 82
Fail-Safe Function .................................................. 82
VDC/TCS SYSTEM ............................................. 82
ABS, EBD SYSTEM ............................................ 82
How to Proceed With Diagnosis ............................. 82
BASIC CONCEPT ............................................... 82
DIAGNOSIS FLOWCHART ................................ 83
ASKING COMPLAINTS ...................................... 84
EXAMPLE OF DIAGNOSIS SHEET ................... 84
Component Parts Location ..................................... 85
Schematic .............................................................. 86
Wiring Diagram — VDC — ..................................... 87
Control Unit Input/Output Signal Standard ............. 94
REFERENCE VALUE FROM CONSULT-III ........ 94
CONSULT-III Functions (ABS) ............................... 96
CONSULT-III MAIN FUNCTION .......................... 96
Self-Diagnosis ........................................................ 96
OPERATION PROCEDURE ............................... 96
HOW TO ERASE SELF-DIAGNOSIS RESULTS ... 96
DISPLAY ITEM LIST ........................................... 97
Data Monitor ........................................................... 99
DISPLAY ITEM LIST ........................................... 99
Active Test ............................................................ 101
TEST ITEM ....................................................... 101
Correct and Quick Diagnosis ............................... 101
DIAGNOSIS PRECAUTIONS ........................... 101
ABS WARNING LAMP, VDC OFF INDICATOR
LAMP, SLIP INDICATOR LAMP AND BRAKE
WARNING LAMP ON/OFF TIMING .................. 103
Basic Inspection ................................................... 103
BRAKE FLUID AMOUNT, LEAKS, AND BRAKE
PADS INSPECTION .......................................... 103
POWER SYSTEM TERMINAL LOOSENESS
AND BATTERY INSPECTION .......................... 103
ABS WARNING LAMP, VDC OFF INDICATOR
LAMP, SLIP INDICATOR LAMP INSPECTION . 103
TROUBLE DIAGNOSIS FOR SYSTEM ................. 105
Wheel Sensor System .......................................... 105
INSPECTION PROCEDURE ............................ 105
Engine System ..................................................... 107
INSPECTION PROCEDURE ............................ 107
VDC/TCS/ABS Control Unit 1 .............................. 107
INSPECTION PROCEDURE ............................ 107Pressure Sensor System ......................................108
INSPECTION PROCEDURE ............................108
Steering Angle Sensor System .............................110
INSPECTION PROCEDURE ............................110
Yaw Rate/Side G Sensor System ..........................111
INSPECTION PROCEDURE .............................111
Solenoid and VDC Change-Over Valve System ...113
INSPECTION PROCEDURE ............................113
ABS Motor and Motor Relay System ....................116
INSPECTION PROCEDURE ............................116
Actuator Relay System .........................................118
INSPECTION PROCEDURE ............................118
Stop Lamp Switch System ....................................119
INSPECTION PROCEDURE ............................119
VDC/TCS/ABS Control Unit Power and Ground
Systems ................................................................120
INSPECTION PROCEDURE ............................120
VDC/TCS/ABS Control Unit 2 ...............................121
INSPECTION PROCEDURE ............................121
Brake Fluid Level Switch System .........................121
INSPECTION PROCEDURE ............................121
CAN Communication System ...............................122
INSPECTION PROCEDURE ............................122
Component Inspection ..........................................122
VDC OFF SWITCH ...........................................122
ABS MOTOR RELAY AND ACTUATOR RELAY .123
VDC/TCS/ABS ACTUATOR ..............................123
TROUBLE DIAGNOSIS FOR SYMPTOMS ............124
Excessive ABS Function Operation Frequency ....124
Unexpected Pedal Reaction .................................124
The Braking Distance Is Long ..............................125
The ABS Function Does Not Operate ..................125
Pedal Vibration or ABS Operation Sound Occurs .125
Vehicle Jerks During VDC/TCS/ABS Control .......126
WHEEL SENSORS .................................................128
Removal and Installation ......................................128
COMPONENTS .................................................128
REMOVAL .........................................................128
INSTALLATION .................................................128
VDC/TCS/ABS CONTROL UNIT ............................129
Removal and Installation ......................................129
REMOVAL .........................................................129
INSTALLATION .................................................129
SENSOR ROTOR ...................................................130
Removal and Installation ......................................130
REMOVAL .........................................................130
INSTALLATION .................................................130
VDC/TCS/ABS ACTUATOR ...................................131
Removal and Installation ......................................131
COMPONENTS .................................................131
G SENSOR ..............................................................132
Removal and Installation ......................................132
REMOVAL .........................................................132
INSTALLATION .................................................132
STEERING ANGLE SENSOR ................................133
Removal and Installation ......................................133
REMOVAL .........................................................133
INSTALLATION .................................................133
Page 4 of 134
![NISSAN 350Z 2007 Z33 Brake Control System Workshop Manual BRC-4
[ABS]
PRECAUTIONS
Revision: 2006 November2007 350Z
[ABS]PRECAUTIONSPFP:00001
Precautions for Supplemental Restraint System (SRS) “AIR BAG” and “SEAT
BELT PRE-TENSIONER”
NFS0001M
The Sup NISSAN 350Z 2007 Z33 Brake Control System Workshop Manual BRC-4
[ABS]
PRECAUTIONS
Revision: 2006 November2007 350Z
[ABS]PRECAUTIONSPFP:00001
Precautions for Supplemental Restraint System (SRS) “AIR BAG” and “SEAT
BELT PRE-TENSIONER”
NFS0001M
The Sup](/manual-img/5/758/w960_758-3.png)
BRC-4
[ABS]
PRECAUTIONS
Revision: 2006 November2007 350Z
[ABS]PRECAUTIONSPFP:00001
Precautions for Supplemental Restraint System (SRS) “AIR BAG” and “SEAT
BELT PRE-TENSIONER”
NFS0001M
The Supplemental Restraint System such as “AIR BAG” and “SEAT BELT PRE-TENSIONER”, used along
with a front seat belt, helps to reduce the risk or severity of injury to the driver and front passenger for certain
types of collision. This system includes seat belt switch inputs and dual stage front air bag modules. The SRS
system uses the seat belt switches to determine the front air bag deployment, and may only deploy one front
air bag, depending on the severity of a collision and whether the front occupants are belted or unbelted.
Information necessary to service the system safely is included in the SRS and SB section of this Service Man-
ual.
WARNING:
To avoid rendering the SRS inoperative, which could increase the risk of personal injury or death
in the event of a collision which would result in air bag inflation, all maintenance must be per-
formed by an authorized NISSAN/INFINITI dealer.
Improper maintenance, including incorrect removal and installation of the SRS, can lead to per-
sonal injury caused by unintentional activation of the system. For removal of Spiral Cable and Air
Bag Module, see the SRS section.
Do not use electrical test equipment on any circuit related to the SRS unless instructed to in this
Service Manual. SRS wiring harnesses can be identified by yellow and/or orange harnesses or
harness connectors.
Precautions for Battery ServiceNFS0001N
Before disconnecting the battery, lower both the driver and passenger windows. This will prevent any interfer-
ence between the window edge and the vehicle when the door is opened/closed. During normal operation, the
window slightly raises and lowers automatically to prevent any window to vehicle interference. The automatic
window function will not work with the battery disconnected.
Precautions for Brake SystemNFS0001O
Recommended fluid is brake fluid “DOT 3”. Refer to MA-11, "RECOMMENDED FLUIDS AND LUBRI-
CANTS" .
Never reuse drained brake fluid.
Be careful not to splash brake fluid on painted areas such as body. If brake fluid is splashed, wipe it off
and flush area with water immediately.
Never use mineral oils such as gasoline or kerosene to clean. They will ruin rubber parts and cause
improper operation.
Use a flare nut wrench when removing flare nuts, and use a flare
nut crowfoot and torque wrench when tighten brake tube flare
nuts.
When installing brake tubes, be sure to check torque.
Brake system is an important safety part. If a brake fluid leak is
detected, always disassemble the affected part. If a malfunction
is detected, replace part with a new one.
Before working, turn ignition switch OFF and disconnect electri-
cal connector of ABS actuator and electric unit (control unit) or
the battery negative terminal.
WARNING:
Clean brake pads and shoes with a waste cloth, then wipe with a dust collector.
Precautions for Brake ControlNFS0001P
During ABS operation, brake pedal lightly vibrates and a mechanical noise may be heard. This is normal.
Just after starting vehicle after ignition switch ON, brake pedal may vibrate or motor operating noise may
be heard from engine compartment. This is a normal status of operation check.
Stopping distance may be longer than that of vehicles without ABS when vehicle drives on rough, gravel,
or snow-covered (fresh, deep snow) roads.
SBR686C
Page 5 of 134
PRECAUTIONS
BRC-5
[ABS]
C
D
E
G
H
I
J
K
L
MA
B
BRC
Revision: 2006 November2007 350Z
When an error is indicated by ABS or another warning lamp, collect all necessary information from cus-
tomer (what symptoms are present under what conditions) and check for simple causes before starting
diagnostic servicing. Besides electrical system inspection, check booster operation, brake fluid level, and
oil leaks.
If tire size and type are used in an improper combination, or brake pads are not Genuine NISSAN parts,
stopping distance or steering stability may deteriorate.
If there is a radio, antenna, or antenna lead-in wire (including wiring) near control module, ABS function
may have a malfunction or error.
If aftermarket parts (car stereo, CD player, etc.) Have been installed, check for incidents such as harness
pinches, open circuits, and improper wiring.
Page 6 of 134
BRC-6
[ABS]
PREPARATION
Revision: 2006 November2007 350Z
PREPARATIONPFP:00002
Special Service ToolsNFS0001Q
The actual shapes of Kent-Moore tools may differ from those of special service tools illustrated here.
Commercial Service ToolsNFS0001R
Tool number
(Kent-Moore No.)
Tool nameDescription
ST30720000
(J-25405)
Drift
a: 77 mm (3.03 in) dia.
b: 55.5 mm (2.185 in) dia.
Installation rear sensor rotor ST27863000
( — )
Drift
a: 74.5 mm (2.933 in) dia.
b: 62.5 mm (2.461 in) dia.
KV40104710
( — )
Drift
a: 76.3 mm (3.004 in) dia.
b: 67.9 mm (2.673 in) dia.
ZZA0701D
ZZA0832D
ZZA0832D
Tool nameDescription
1. Flare nut crowfoot
a: 10 mm (0.39 in) / 12 mm (0.47 in)
2. Torque wrenchInstalling brake tube
S-NT360
Page 7 of 134
![NISSAN 350Z 2007 Z33 Brake Control System Workshop Manual SYSTEM DESCRIPTION
BRC-7
[ABS]
C
D
E
G
H
I
J
K
L
MA
B
BRC
Revision: 2006 November2007 350Z
SYSTEM DESCRIPTIONPFP:00000
System DiagramNFS0001S
ABS FunctionNFS0001T
The Anti-Lock Braking System is a fu NISSAN 350Z 2007 Z33 Brake Control System Workshop Manual SYSTEM DESCRIPTION
BRC-7
[ABS]
C
D
E
G
H
I
J
K
L
MA
B
BRC
Revision: 2006 November2007 350Z
SYSTEM DESCRIPTIONPFP:00000
System DiagramNFS0001S
ABS FunctionNFS0001T
The Anti-Lock Braking System is a fu](/manual-img/5/758/w960_758-6.png)
SYSTEM DESCRIPTION
BRC-7
[ABS]
C
D
E
G
H
I
J
K
L
MA
B
BRC
Revision: 2006 November2007 350Z
SYSTEM DESCRIPTIONPFP:00000
System DiagramNFS0001S
ABS FunctionNFS0001T
The Anti-Lock Braking System is a function that detects wheel revolution while braking, and it improves
handling stability during sudden braking by electrically preventing 4 wheel lock. Maneuverability is also
improved for avoiding obstacles.
If the electrical system breaks down, then the Fail-Safe function starts, the ABS becomes inoperative, and
the ABS warning lamp turns on.
Electrical System Diagnosis by CONSULT-III is available.
EBD FunctionNFS0001U
Electronic Brake Distribution is a function that detects subtle slippages between the front and rear wheels
during braking, and it improves handling stability by electronically controlling the Brake Fluid Pressure
which results in reduced rear wheel slippage.
In case of electrical system break down, the Fail-Safe function is activated, the EBD and ABS becomes
inoperative, and the ABS warning lamp and brake warning lamp are turned on.
Electrical System Diagnosis by CONSULT-III is available.
SFIA3404E
Page 8 of 134
BRC-8
[ABS]
SYSTEM DESCRIPTION
Revision: 2006 November2007 350Z
Hydraulic Circuit DiagramNFS0001W
CAN CommunicationNFS0001X
SYSTEM DESCRIPTION
CAN (Controller Area Network) is a serial communication line for real time application. It is an on-vehicle mul-
tiplex communication line with high data communication speed and excellent error detection ability. Many elec-
tronic control units are equipped onto a vehicle, and each control unit shares information and links with other
control units during operation (not independent). In CAN communication, control units are connected with 2
communication lines (CAN H line, CAN L line) allowing a high rate of information transmission with less wiring.
Each control unit transmits/receives data but selectively reads required data only. Refer to LAN-48, "
CAN Sys-
tem Specification Chart" .
SFIA3263E