Page 1041 of 1139
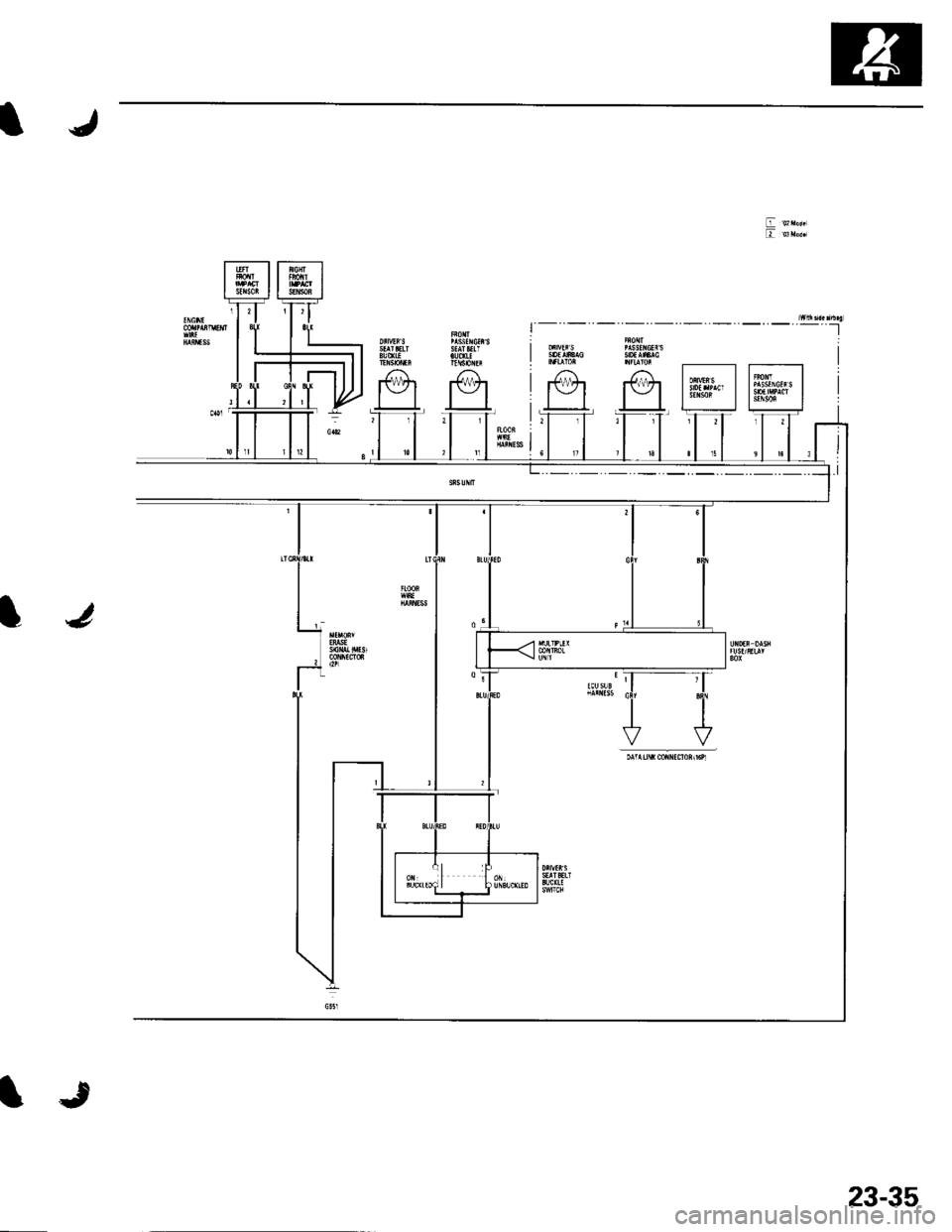
SRS
Circuit Diagram
rrssf c ssrarsftrrrl$0[n
J
4
i___':--_:"1
r-----Tr-i
23-34
\J
Page 1042 of 1139
IJ
IJ
tr ozr"*tr ul"ar
NJfltl
1i|-(tzl
IJ
23-35
Page 1043 of 1139

sRs
J
a
DTC Troubleshooting
DTC 1-1: Open in Driver's Airbag Inflator
DTC 1-2: Increased Resistance in Driver's
Airbag Inflator
Special Tools Required. SRS inflator simulator 07SAZ-TB4011A. SRS simulator lead F 07XAZ-S230100
1. Erase the DTC memory (see page 23-26).
2. Turn the ignition switch ON {ll), and check that the
SRS indicator comes on for aboul 6 seconds and
then goes off.
Does the SBS indicator stay on?
YES-Go to step 3.
NO Intermittent failure, system is OK at this time.
Go to Troubleshooting Intermittent Failures (see
page 23-26).
3. Turn the ignition switch OFF. Disconnect the
battery negative cable, and wait for 3 minutes.
4. Disconnect the driver's airbag 4P connector (A)
from the cable reel.
07sAz-TB4011A
07xaz-s230100
5. Connect the SRS inflator simulator (2 Q
connectors) and the simulator lead F to the cable
reet.
23-36
6. Reconnect the battery negative cable.
7. Erase the DTC memory.
8. Read the DTC,
ls DTC 1-1 or DTC 1-2 indicated?
YES-Go to step 9.
NO Open or increased resistance in the driver's
airbag inflator; replace the driver's airbag (see page
23-113).t
9. Turn the ignition switch OFF. Disconnect the
battery negative cable, and wait ior 3 minutes.
10. Disconnect the front passenger's airbag 4P
connector from dashboard wire harness B (see step
3 on page 23-21).
1 1. Disconnect both seat belt tensioners 2P connectors
from the floor wire harness (see step 5 on page 23-
22t.
12. Disconnect SRS unit connector A (18P)from the
SRS unit (see step 7 on page 23-22). Do not
disconnect the special tool from the cable reel.
Page 1044 of 1139

13. Check resistance between the No. 7 and the No. '16
terminals and between the No. 6 and the No. 15
terminals of SRS unit connector A (18P). There
should be 2.0 3.0 0.
SRS UNIT CONNECTOR A I18P)
Wire side of female terminals
ls the resistance as specilied?
YES-Faulty SRS unit or poor contact at SRS unit
connector A (18P) and the SRS unit, check the
connection between the connector and the SRS
unit. lf the connection is OK, replace the SRS unit
(see page 23-122).1
NO-Open or increased resistance in dashboard
wire harness B orthe cable reel; replace the cable
reel. lf the problem still present, replace dashboard
wire harness B.
DTC 1-3: Short to Another Wire or Decreased
Resistance in Driver's Airbag Inflator
SpecialTools Required. SRS inflator simulator 07SAZ-T8401 1A. SRS simulator lead F 07XAZ-S230100
1. Erasethe DTC memory (see page 23-26).
2. Turn the ignition switch ON (ll), and check that the
SRS indicator comes on for about 6 seconds and
then goes of{.
Does the SRS indicator stay on?
YES-Go to step 3.
NO Intermittent failure, system is OK at this time.
Go to Troubleshooting Intermittent Failures (see
page 23-261.
Turn the ignition switch OFF. Disconnect the
battery negative cable, and wait for 3 minutes,
Disconnect the driver's airbag 4P connector (A)
from the cable reel.
07sAz-T84011A
07xAz-s230100
Connectthe SRS inflator simulator {2 0
connectors) and the simulator lead F to the cable
reel.
Reconnect the battery negative cable.
Erase the DTC memory.1.
(cont'd)
23-37
Page 1045 of 1139

sRs
DTC Troubleshooting {cont'd)
8. Read the DTC.
Is DTC 1-3 indicated?
YES Go to step 9.
NO Short in the driver's airbag; replace the
driver's airbag (see page 23-'l 13).1
9. Turn the ignition switch OFF. Disconnect the
battery negative cable, and wait for 3 minutes.
10. Disconnect the front passenger's airbag 4P
connector from dashboard wire harness B (see step
3 on page 23-21).
1 '1. Disconnect both seat belt tensioner 2P connectors
from the floor wire harness (see step 5 on page 23-
22t.
12. Disconnect SRS unit connectorA (18P)from the
SRS unit (see step 7 on page 23-221.
13. Disconnectthe special tool from the cable reel.
23-38
IJ
14. Check resistance between the No. 7 and the No. 16
terminals and between the No.6 and the No. 15
terminals of SRS unit connectorA (18P). There
should be an open circuit, or at least 1 M Q .
SRS UNIT CONNECTOR A {18P)
GRN/WHT GRN/RED
GRN/YELGRN/BLK
Wire side of female terminals
ls the rcsistance as specified?
YES Faulty SRS unit; replace the SRS unit (see
page 23-122],.a
NO Go to step 15.
Disconnect the cable reel from dashboard wire
harness B. Check resistance between the No,7 and
the No. 16 terminals and between the No. 6 and the
No. 15 terminals of SRS unit connector A (18P).
There should be an open circuit, or at least 1 M Q .
ls the resistance as specified?
YES Replace the cable reel.I
NO-Replace dashboard wire harness B.l
Page 1046 of 1139

s
DTC 1-4: Short to Power in Driver's Airbag
Inflator
SpecialTools Bequired. sRS inflator simulator 07SAZ-T84011A. SRS simulator lead F 07XAZ-S230100
1. Erase the DTC memory (see page 23-26).
2. Turn the ignition switch ON (ll), and check that the
SRS indicator comes on for about 6 seconds and
then goes off.
Does the SRS indicator stay on?
YES Go to step 3.
NO Intermittent failure, system is OK at this time.
Go to Troubleshooting Intermittent Failures (see
page 23-26).
3. Turn the ignition switch OFF. Disconnect the
battery negative cable, and wait for 3 minutes.
4. Disconnect the driver's airbag 4P connector (A)
from the cable reel.
07sAz-T84011A
Connect the SRS inflator simulator (2 0
connectors) and the simulator lead F to the cable
reel.
Reconnect the battery negative cable.
Erase the DTC memory.
6.
1.
9.
10.
't 4.
11.
12.
Read the DTC.
ls DTC 1-4 indicated?
YES-Go to step 9.
NO-Short to power in the driver's airbag; replace
the driver's airbag (see page 23-1 13).1
Turn the ignition switch OFF. Disconnect the
battery negative cable, and wait for 3 minutes.
Disconnect the front passenger's airbag 4P
connector from dashboard wire harness B (see step
3 on page 23'21).
Disconnect both seat belt tensioner 2P connectors
from the floor wire harness (see step 5 on page 23-
221.
Disconnect SRS unit connector A (18P)from the
SRS unit (see step 7 on page 23-22).
Disconnect the special tool from the cable reel.
Reconnect the battery negative cable.
(cont'd)
23-39
Page 1047 of 1139

SRS
16.
DTC Troubleshooting (cont'd)
Turn the ignition switch ON {ll).
Check for voltage between the No. 7 terminal of
SRS unit connector A (18P) and body ground, the
No. 16 terminal and body ground, the No.6
terminal and body ground, and the No. 15 terminal
and body ground. There should be 0.5 V or less.
SRS UNIT CONNECTOR A {18P)
11.
Wire side ol lemale terminals
Is the voltage as specilied?
YES-Faulty SRS uniU replace the SRS unit (see
page 23-122) .a
NO Go to step 17.
Turn the ignition switch OFF.
Disconnect the cable reel from dashboard wire
harness B.
Turn the ignition switch ON (ll).
Check for voltage between the No. 7 terminal of
SRS unit connector A (18P) and body ground, the
No. 16 terminal and body ground, the No. 6
terminal and body ground, and the No. 15 terminal
and body ground. There should be 0.5 V or less.
ls the voltage as specitied?
YES Replace the cable reel.l
NO-Replace dashboard wire harness B.l
18.
19.
20.
23-40
1.
IJ
L
DTC 1-5: Short to Ground in Driver's Airbag
lnflator
Special Tools Required. SRS inflator simulator 07SM-TB4011A. SRS simulator lead F 07XM-S230100
1. Erase the DTC memory (see page 23-26).
2. Turn the ignition switch ON (ll), and checkthatthe
SRS indicator comes on for about 6 seconds and
then goes oIf.
Does the SBS indicator stay on?
YES Go to step 3.
NO-lntermittent failure, system is OK at this time.
Go to Troubleshooting Intermittent Failures (see
page 23-26).
3. Turn the ignition switch OFF. Disconnect the
battery negative cable, and wait for 3 minutes.
4. Disconnect the driver's airbag 4P connector (A)
from the cable reel.
07sAz-T84011A
07xaz-s230100
Connect the SRS inflator simulator (2 0
connectors) and the simulator lead F to the cable
reet.
Reconnect the battery negative cable.
Erase the DTC memory.
a
Page 1048 of 1139

8. Read the DTC.
ls DTC 1-5 indicated?
YES-Go to step 9.
NO Short to ground in the driver's airbag inflator;
replace the driver's airbag (see page 23-1 13).I
9. Turn the ignition switch OFF. Disconnect the
battery negative cable, and wait for 3 minutes.
'10. Disconnectthe front passenger's airbag 4P
connector from dashboard wire harness B (see step
2 on page 23-21) .
11. Disconnect both seat belt tensioner 2P connectors
from the floor wire harness (see step 5 on page 23-
22t.
12. Disconnect SRS unit connector A (18P) fromthe
SRS unit (see step 7 on page 23-22],.
13. Disconnectthe specialtoolfrom the cable reel.
14. Check resistance between the No.7 terminal of
SRS unit connector A {18P) and body ground, the
No. 16 terminal and body ground, the No. 6
terminal and body ground. and the No. 15 terminal
and body ground. There should be an open circuit,
or at least 1 M Q.
SRS UNIT CONNECTOR A I18PI
GRN/WHT GRN/RED
16.
Wire side of female terminals
ls the resistance as specified?
YES-Faulty SRS unit; replace the SRS unit {see
page 23-1221 .f
NO-Go to step 15.
Disconnect the cable reel from dashboard wire
harness B.
Check resistance between the No.7 terminal of
SRS unit connector A (18P) and body ground, the
No. 16 terminal and body ground. the No, 6
terminal and body ground, and the No. 15 terminal
and body ground. There should be an open circuit,
or at least 1 fvl Q .
ls the resistance as specified?
YES Replace the cable reel.I
NO Replace dashboard wire harness B.l
23-41