Page 230 of 364
CIRCUIT DIAGRAMS - LIGHTING3-43
Ignition
switch (IG2)Ignition
switch (IG1)
•Intercooler
water spray
•Manual A/C
•Full auto A/C
•Full auto A/C
•Manual A/C
•Cooling
Generic
fuse
J/B
(
)
•ABS
•ACD, AYC
•ACD (vehicle w/out AYC)
•SRS airbags, seatbelt pre-
tensioners
•Intercooler water spray
•Windscreen washer / wiper
•Warning lights
•Engine control
•Needle meters
•Charging
•Electric stowable remote
control door mirrors
•Generic spare connector
•Cabin lights, boot
compartment lights, ignition
key cylinder illumination light,
door ajar indicator light
Dimmer
passing
switch
Column switch
(
)
Lighting
switch()
Power
supply
Page 231 of 364
CIRCUIT DIAGRAMS - LIGHTING3-44
Headlight (continued)
Fusible
link
Generic
fuse
J/B
()
Door switch
(front : RH)
Front side
Page 233 of 364
CIRCUIT DIAGRAMS - LIGHTING3-46
Tail light, front side light, licence plate light, lighting monitor buzzer
Battery
Front ECU
Dedicated
fuse
Headlight
ASSY
(position : LH)Headlight
ASSY
(position : RH)Tail light
relay
()Note :
*1: Except discharge type headlights
*2: Discharge type headlights
Rear
combination light
(Tail : LH)Licence
plate
lights
Page 234 of 364
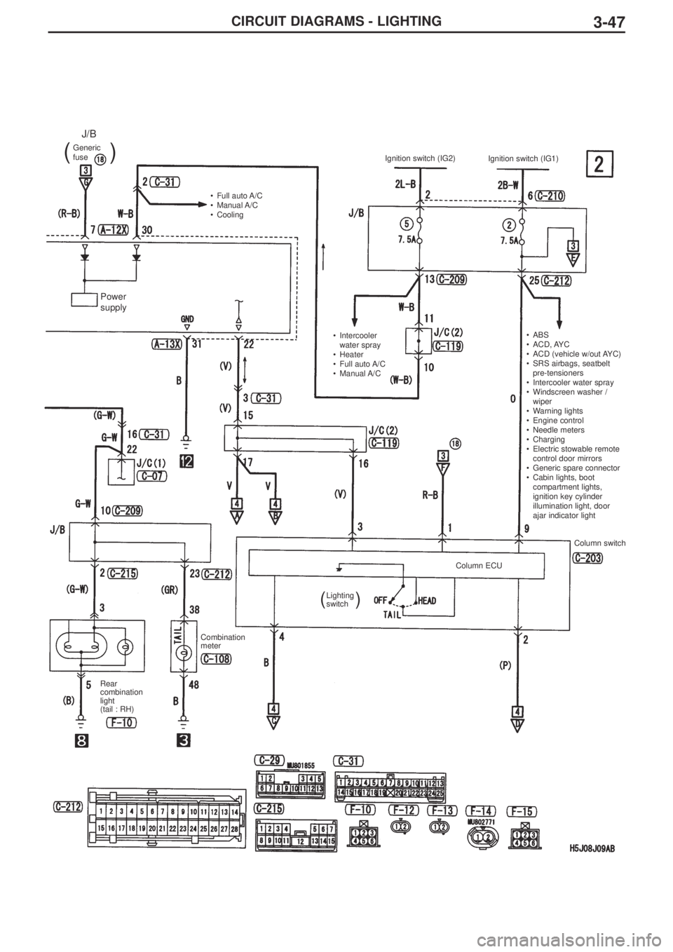
CIRCUIT DIAGRAMS - LIGHTING3-47
Generic
fuse
J/B
(
)
•Full auto A/C
•Manual A/C
•Cooling
•Intercooler
water spray
•Heater
•Full auto A/C
•Manual A/C •ABS
•ACD, AYC
•ACD (vehicle w/out AYC)
•SRS airbags, seatbelt
pre-tensioners
•Intercooler water spray
•Windscreen washer /
wiper
•Warning lights
•Engine control
•Needle meters
•Charging
•Electric stowable remote
control door mirrors
•Generic spare connector
•Cabin lights, boot
compartment lights,
ignition key cylinder
illumination light, door
ajar indicator light Ignition switch (IG2)
Ignition switch (IG1)
Column switch
Column ECU
Lighting
switch
Combination
meter
Rear
combination
light
(tail : RH)
(
)
Power
supply
Page 235 of 364
CIRCUIT DIAGRAMS - LIGHTING3-48
Tail light, front side light, licence plate light, lighting monitor buzzer (continued)
Fusible
link
Generic
fuse
J/B
()
Door switch
(front : RH)
Front side
Power
supply
Page 240 of 364
3-53CIRCUIT DIAGRAMS - LIGHTING
Buzzer
Engine
control
Diagnosis
connector
Front side
Vehicle
speed
sensor•ABS
•ACD, AYC
•ACD (vehicle
w/out AYC)
•SRS airbags,
seatbelt pre-
tensioners
•Intercooler water
spray
•Windscreen
washer / wiper
•Warning lights
•Engine control
•Needle meters
•Charging
•Turn signal lights,
hazard lights
•Tail lights, position
lights, licence
plate lights,
lighting monitor
warning buzzer
•Fog lamps
•Headlights
•Rear washer /
wiper
(
()
)Generic
fuse
J/B
Generic
fuse
J/B
Page 241 of 364
CIRCUIT DIAGRAMS - LIGHTING3-54
Fog lamps
Battery
Dedicated
fuse
Fog lamp
relayFront ECU
Tail light
relay
Dedicated
fuse
Tail lights, position
lights, licence plate
lights, lighting monitor
warning buzzer
Fog lamp
switch Fog lamps
Combination
meter
()
Page 243 of 364
3-56CIRCUIT DIAGRAMS - LIGHTING
Fog lamps (cont’d)
Fusible link
Diagnosis
connector
Front side
J/B side connector Generic
fuse
J/B
()
Power
supply