Page 1004 of 4731

VEHICLE SECURITY (THEFT WARNING) SYSTEM BL-189
C
D E
F
G H
J
K L
M A
B
BL
Revision: 2005 July 2005 FX
Canceling the Set Vehicle Security System
When one of the following operations is performed, the armed phase is canceled.
1. Unlock the doors with the key, key fob or Intelligent Key.
2. Turn ignition switch “ON” or “ACC” position.
Canceling the Alarm Operation of the Vehicle Security System
When unlock the door with the key, key fob or Intelligent Key the alarm operation is canceled.
Activating the Alarm Operation of the Vehicle Security System
Make sure the system is in the armed phase. (The security indicator lamp brinks every 2.4 seconds.)
When the following operation 1 or 2 is performed, the system sounds the horns and flashes the headlamps for
about 50 seconds.
1. Hood, back door or any door is opened during armed phase.
2. Disconnecting and connecting the battery connector before canceling armed phase.
POWER SUPPLY
Power is supplied at all times
through 10A fuse [No.19, located in the fuse block (J/B)]
to security indicator lamp terminal 1.
through 50A fusible link (letter M , located in the fuse and fusible link box)
to BCM terminal 55.
through 15A fuse [No.22, located in the fuse block (J/B)]
to BCM terminal 42.
through 15A fuse [No.34, located in the fuse and fusible link box]
to horn relay terminal 2.
through 10A fuse [No.71, located in the IPDM E/R]
to IPDM E/R internal CPU.
through 15A fuse [No.78, located in the IPDM E/R]
to IPDM E/R internal CPU.
With the ignition switch in the ACC or ON position, power is supplied
through 10A fuse [No. 6, located in the fuse block (J/B)]
to BCM terminal 11.
INITIAL CONDITION TO ACTIVATE THE SYSTEM
The operation of the vehicle security system is controlled by the doors, hood and back door.
To activate the vehicle security system, BCM must receive signals indicating the doors, hood and back door
are closed and the doors are locked by key fob, Intelligent Key or ignition key.
When a door is open, BCM terminal 12 (passenger side door), 13 (rear RH door), 62 (driver side door), 63
(rear LH door) receives a ground signal from each door switch.
When front door LH is unlocked by power window main switch (door lock and unlock switch),
BCM terminal 22 receives a signal from terminal 14 of power window main switch with power window serial
link.
When front door RH is unlocked by front power window switch (passenger side) (door lock and unlock switch),
BCM terminal 22 receives a signal from terminal 16 of front power window switch (passenger side) with power
window serial link.
When the hood is open, IPDM E/R receives a ground signal
to IPDM E/R terminal 56
through hood switch terminal 2
through hood switch terminal 1
through body grounds E21, E50 and E51.
The IPDM E/R then sends a signal to the BCM through the CAN SYSTEM.
When the back door is open,
to BCM terminal 58
through back door closure motor terminal 7
Page 1005 of 4731

BL-190
VEHICLE SECURITY (THEFT WARNING) SYSTEM
Revision: 2005 July 2005 FX
through back door closure motor terminal 8
through body grounds B15 and B45.
VEHICLE SECURITY SYSTEM ALARM OPERATION
The vehicle security system is triggered by
opening a door
opening the back door
opening the hood
detection of battery disconnect and connect.
The vehicle security system will be triggered once the system is in armed phase,
When BCM receives a ground signal at terminals 12 (passenger side door), 13 (rear RH door), 58 (back door),
62 (driver side door), 63 (rear LH door), or receives a signal from the IPDM E/R (hood switch).
When the vehicle security system is triggered,
ground is supplied intermittently from IPDM E/R terminals 38 and 60.
When headlamp high relay (with built-in IPDM E/R) and horn relay are energized and then power is supplied
to headlamps (LH and RH) and horns (HIGH and LOW).
The headlamps flash and the horn sounds intermittently.
The alarm automatically turns off after 50 seconds, but will reactivate if the vehicle is tampered with again.
VEHICLE SECURITY SYSTEM DEACTIVATION
To deactivate the vehicle security system, a door or the back door must be unlocked with the key, key fob or
Intelligent Key.
When the key is used to unlock a door, BCM terminal 22 receives signal
from terminal 14 of the power window main switch (door lock and unlock switch).
When the BCM receives either one of these signals or unlock signal from key cylinder switch, key fob or Intel-
ligent Key, the vehicle security system is deactivated. (Disarmed phase)
PANIC ALARM OPERATION
Remote keyless entry system may or may not operate vehicle security system (horn and headlamps) as
required.
When the remote keyless entry system is triggered, ground is supplied intermittently from IPDM E/R terminals
38 and 60.
When headlamp relay (which built-in IPDM E/R) and horn relay are energized and then power is supplied to
headlamps (LH and RH) and horns (HIGH and LOW).
The headlamp flashes and the horn sounds intermittently.
The alarm automatically turns off after 25 seconds or when BCM receives any signal from key fob or Intelligent
Key.
Page 1006 of 4731
VEHICLE SECURITY (THEFT WARNING) SYSTEM BL-191
C
D E
F
G H
J
K L
M A
B
BL
Revision: 2005 July 2005 FX
CAN Communication System DescriptionAIS004OU
CAN (Controller Area Network) is a serial communication line for real time application. It is an on-vehicle mul-
tiplex communication line with high data communication speed and excellent error detection ability. Many elec-
tronic control units are equipped onto a vehicle, and each control unit shares information and links with other
control units during operation (not independent). In CAN communication, control units are connected with 2
communication lines (CAN H line, CAN L line) allowing a high rate of information transmission with less wiring.
Each control unit transmits/receives data but selectively reads required data only.
CAN Communication UnitAIS004OV
Refer to LAN-30, "CAN COMMUNICATION" .
Page 1007 of 4731
BL-192
VEHICLE SECURITY (THEFT WARNING) SYSTEM
Revision: 2005 July 2005 FX
SchematicAIS004OW
TIWM0978E
Page 1008 of 4731
VEHICLE SECURITY (THEFT WARNING) SYSTEM BL-193
C
D E
F
G H
J
K L
M A
B
BL
Revision: 2005 July 2005 FX
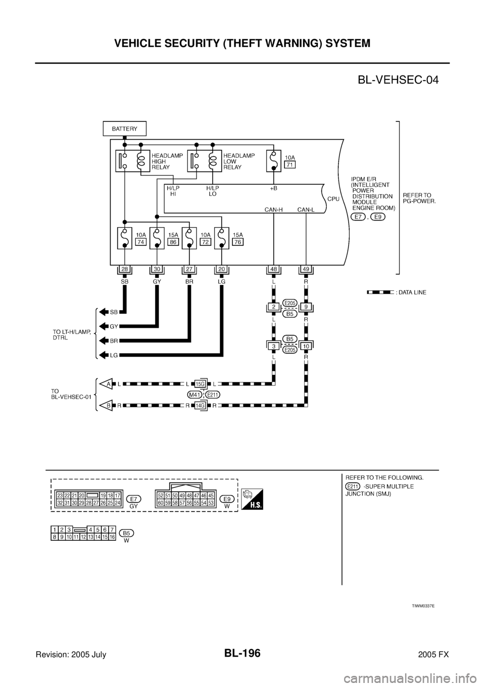
Wiring Diagram -VEHSEC-AIS004OX
TIWM0979E
Page 1009 of 4731
BL-194
VEHICLE SECURITY (THEFT WARNING) SYSTEM
Revision: 2005 July 2005 FX
TIWM0550E
Page 1010 of 4731
VEHICLE SECURITY (THEFT WARNING) SYSTEM BL-195
C
D E
F
G H
J
K L
M A
B
BL
Revision: 2005 July 2005 FX
TIWH0094E
Page 1011 of 4731
BL-196
VEHICLE SECURITY (THEFT WARNING) SYSTEM
Revision: 2005 July 2005 FX
TIWM0337E