
88C-7
MR-372-J84-88C100$059.mif
V5
AIRBAG RC5 
Vdiag: 14AIRBAGS AND PRETENSIONERS
Fault finding – Introduction88C
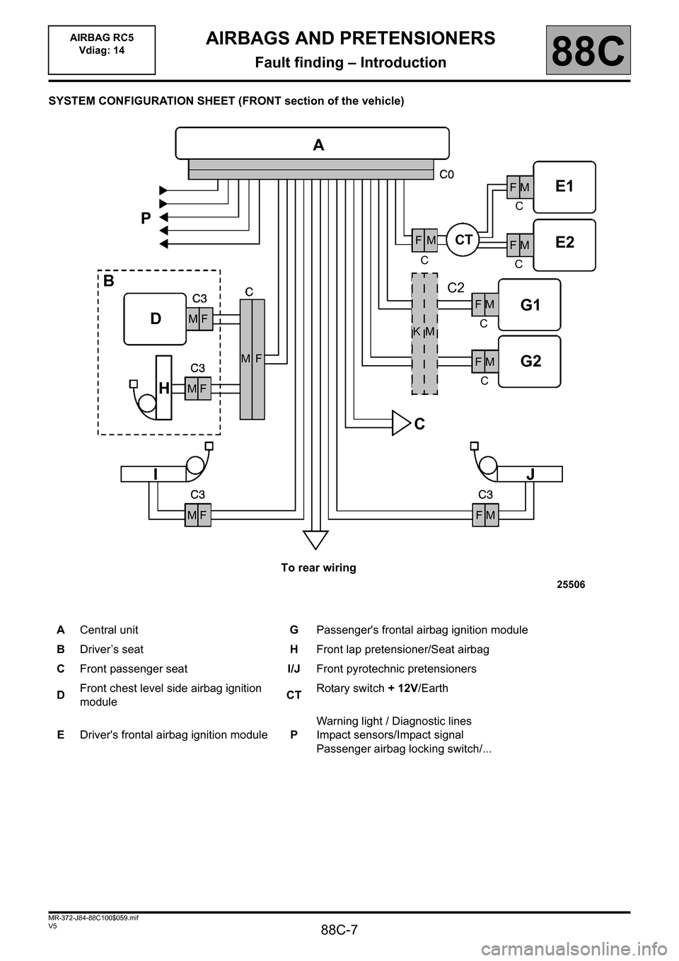
SYSTEM CONFIGURATION SHEET (FRONT section of the vehicle)
ACentral unitGPassenger's frontal airbag ignition module
BDriver’s seatHFront lap pretensioner/Seat airbag
CFront passenger seatI/JFront pyrotechnic pretensioners
DFront chest level side airbag ignition 
moduleCTRotary switch + 12V/Earth
EDriver's frontal airbag ignition modulePWarning light / Diagnostic lines
Impact sensors/Impact signal
Passenger airbag locking switch/...
 K   M
 M  F
A
CT
E1
E2
G1
G2
J
 F  M
 F  M
 F  M
 F  M
 F  M
 F  M
 M  F
 M  F
C
IH D
C CCC
C
BP
M   F
C2
To rear wiring 

88C-11
MR-372-J84-88C100$118.mif
V5
88C
AIRBAGS AND PRETENSIONERS
Fault finding – System operation
The purpose of the air bag system RC5 P1/P2 is to provide optimum safety protection for all of the vehicle 
occupants.
Special notes:
The MEGANE is equipped with driver and passenger seat belt buckle pretensioners in the front section.
The MEGANE is equipped with an "anti-submarine" airbag inside the seat base
The MEGANE is equipped with driver and passenger chest-level airbags in the rear section.
 
On MEGANE phase 1, 
Warning light management: the status of the airbag fault warning light takes priority in relation to the status of 
the passenger airbag warning light.
Impact management: a single level is emitted over the CAN line.
On MEGANE phase 2, 
Warning light management: the two warning lights cannot be separated and the status of the passenger airbag 
warning light is maintained when the airbag fault warning light illuminates. 
Impact management: two levels of separate impacts are emitted over the CAN line.
Frontal impacts:
This function is performed entirely inside the computer. Accelerometers measure the violence of the impact. Vehicle 
speed, driver's seat position, passenger airbag locking switching position and  the accelerometer measurements 
determine the strategy that the computer adopts to trigger the ignition modules. The front and rear seat belt inertia 
reels, the front seat belt pretensioners, the face air bags (levels 1 and 2) can also be triggered or not according to 
the entry parameters.
Side impacts:
This function is performed by the computer and the side impact sensors.
The position of the passenger airbag locking switch and the accelerometer measurements determine the strategy 
that the computer adopts to trigger the ignition modules. The seat belt inertia reels, the seat belt pretensioners, 
the front chest airbags and the curtain airbags thus may or may not be triggered.
Seat belt locking monitoring:
This function is performed by the instrument panel. The computer only sends the driver's seat belt buckle sensor 
status. A warning light on the instrument panel is displayed if the driver is not wearing his seat belt, and a buzzer 
reminds the driver of this when the vehicle speed exceeds 12 mph (20 km/h).
Inhibition of passenger trigger lines:
This function is performed by the computer and the passenger airbag locking switch.
The choice of whether or not to deactivate the passenger airbags must be made before the vehicle speed exceeds 
0.3 mph (0.5 km/h). The computer measures an impedance (100Ω= Passenger Airbag deactivated; 
400Ω= Passenger Airbag active). Above the threshold, any action on the locking switch results in storage of 
the fault DF193and the instrument panel warning light is illuminated.
The front passenger airbag (levels 1 and 2), the passenger lap belt pretensioner and the front passenger 
chest-level airbag are deactivated when the locking switch is in the OFF position or when the fault 
DF193 "Change of passenger airbag locking status" is present in the computer memory. 
Monitoring the information displayed on the instrument panel:
The instrument panel controls the correct working of warning lights "air bag failure" and "air bag OFF" and informs 
the air bag computer about possible warning light circuit failures through the multiplex network.
AIRBAG RC5
Vdiag: 14 

88C-12
MR-372-J84-88C100$177.mif
V5
88C
AIRBAGS AND PRETENSIONERS
Fault finding – Computer track allocation
AIRBAG COMPUTER
22-track connector
64-track connectorDescription Track Track Description
-Front passenger airbag level 212 1 -Front passenger airbag level 2
-Front passenger airbag level 113 2 -Front passenger airbag level 1
-Driver's front airbag level 114 3 -Driver's front airbag level 1
-Driver's front airbag level 215 4 -Driver's front airbag level 2
Not used16 5Not used
Not used17 6Not used
Earth18 7 + after ignition feed.
Not used19 8Not used
Not used20 9Not used
– Passenger airbags locking switch21 10Multiplex line L
+ Passenger airbags locking switch22 11Multiplex line H
Description Track Track Description
+Driver's front pretensioner/inertia reel 133Not used
-Driver's front pretensioner/inertia reel234Not used
+Driver's seat lap belt/seat base airbag335Not used
-Driver's seat lap bet/seat base airbag436Not used
Not used537+Passenger front pretensioner/inertia reel
Not used638-Passenger front pretensioner/inertia reel
Not used7 39 +Passenger seat lap belt/seat base airbag
Not used840-Passenger seat lap belt/seat base airbag
-Driver's seat position sensor941+Rear passenger inertia reel
+Driver's seat position sensor10 42 -Rear passenger inertia reel
+Driver's seat belt buckle switch11 43 +Passenger front chest-level side airbag
- Driver's seat belt buckle contact12 44 -Passenger front chest-level side airbag
Not used13 45 +Side curtain airbag on passenger side
Not used14 46 - Passenger side curtain airbag
AIRBAG RC5
Vdiag: 14 

88C-13
MR-372-J84-88C100$177.mif
V5
AIRBAG RC5 
Vdiag: 14AIRBAGS AND PRETENSIONERS
Fault finding – Computer track allocation88C
64 track connector (continued):
ALLOCATION OF TRACKS FOR SIDE IMPACT SENSORS
2-track connector:Description Track Track Description
+Driver's front chest-level side airbag15 47Not used
-Driver's front chest-level side airbag16 48Not used
+Side curtain airbag on driver's side17 49Not used
+ Driver's side curtain airbag18 50Not used
+Driver's rear inertia reel19 51Not used
- Driver's rear inertia reel20 52Not used
Not used21 53Not used
Not used22 54Not used
Not used23 55Not used
Not used24 56Not used
Not used25 57 + Passenger chest-level airbag rear
Not used26 58 -Passenger chest-level airbag rear
+Side impact sensor on driver's side27 59Not used
-Side impact sensor on driver's side28 60Not used
+ Driver's chest-level airbag rear29 61 +Side impact sensor on passenger side
- Driver's chest-level airbag rear30 62 -Side impact sensor on passenger side
Not used31 63Not used
Not used32 64Not used
Description Track Track Description
Signal + 1 2 Signal -
REMINDER
The front chest side airbag, Seat base/lap airbags, Seat positions sensors, seat belt buckle sensor 
and passenger presence sensor funtions pass through an R323 or R324 8 track black intermediate 
connector attached under each seat. 

88C-14
MR-372-J84-88C100$236.mif
V5
88C
AIRBAGS AND PRETENSIONERS
Fault finding – Replacement of components
REPLACING A SYSTEM COMPONENT
Disconnect the battery before removing and refitting any pyrotechnic component (airbag module, 
pretensioner or seat belt retractor).
REPLACING THE AIRBAG COMPUTER
BEFORE REPLACING THE COMPUTER IT IS ESSENTIAL THAT YOU CONTACT THE TECHLINE.
To ensure that the returned computer's fault can be analysed, do not use command RZ001 "Fault memory" 
when DF001 "Computer" is present or stored.
The airbag computers are sold in locked mode to avoid all risk of accidental triggering (all ignition lines are inhibited).
The "locked" mode is indicated when the airbag fault warning light on the instrument panel illuminates.
Follow this procedure to replace an airbag computer:
– check that the ignition is switched off,
– replace the computer,
– modify the computer configuration if necessary,
– write the VIN to the computer using the diagnostic tool command VP010 Write VIN,
– switch off the ignition,
– carry out a check using the diagnostic tool,
– unlock the computer using the command VP007 Unlock computer, only if there are no faults declared by the 
diagnostic tool and check that the warning light has gone out.
After the computer has been replaced, if there are abnormalities on the impact sensors, it is necessary to check that 
the sensors fitted are compatible with the airbag computer connected to the vehicle. If not, it is necessary to order 
the sensors which are specifically for the respective airbag.
Note: 
After the airbag computer is replaced, if the engine no longer starts, restore the injection operation by applying the 
following procedure:
– Run command RZ001 to clear the faults from the injection computer memory (even if no present or stored faults 
are declared).
– Switch off the ignition and wait for loss of dialogue with the injection computer.
–Drive for 1 minute at a speed greater than 21 mph (35 km/h) to restore the operation of the steering column 
lock.
AIRBAG RC5
Vdiag: 14 

88C-15
MR-372-J84-88C100$295.mif
V5
88C
AIRBAGS AND PRETENSIONERS
Fault finding – Configurations and programming
CLEARING
RZ001: fault memory.
This command is used for clearing the stored faults from the computer.
CONFIGURATIONS/CONFIGURATION READING
To simplify the Autoliv RC5 P1/P2 AIRBAG computer configuration, the diagnostic tool offers automatic 
configuration commands for the airbag trigger lines and sensors according to the equipment level of the 
various versions.
CONFIGURATIONS/CONFIGURATION READ PROCEDURES 
Passenger airbag locking mode "BY KEY" or "WITHOUT"
LEFT or RIGHT-hand drive version
Because of probable computer part number unification in the Parts Department, some sensors or trigger 
lines may have to be deconfigured after using standard configuration commands. Diagnostic tool title Configuration reading Configuration
Passenger airbag locking modeLC060 CF248
Diagnostic tool title Configuration reading Configuration
Driving sideLC088 SC005
AIRBAG RC5
Vdiag: 14 

88C-17
MR-372-J84-88C100$295.mif
V5
AIRBAG RC5 
Vdiag: 14AIRBAGS AND PRETENSIONERS
Fault finding – Configurations and programming88C
Sensors "WITH or "WITHOUT"
Diagnostic tool titleConfiguration 
readingConfiguration
Driver's seat position sensorLC086 SC005
Driver's side sensorLC025 SC005
Passenger's side sensorLC026 SC005
Driver's seat belt buckle sensorLC073 SC005
Vehicle type readingLC014 SC005 

88C-18
MR-372-J84-88C100$295.mif
V5
AIRBAG RC5 
Vdiag: 14AIRBAGS AND PRETENSIONERS
Fault finding – Configurations and programming88C
OTHER COMMANDS
–VP006: Lock computer.
This command should be used for any operation on the system. It permits inhibition of all trigger lines.
–VP007: Unlock computer.
This command is used to unlock the computer when it is new or if it has been deactivated via the 
command VP006.
–VP010: Enter VIN.
This command is used to enter the VIN number into the computer.
–SC004: Read impact context.
Use this command during repair of the vehicle following an impact. The command enables the list of 
trigger lines active and the system status upon impact to be accessed in the computer which is being 
replaced.
–SC005: Configuration of System Components.
This command is used to configure the ignition lines and the vehicle sensors. 
The command displays the current configuration of the ignition lines and sensors and is used to enter the 
required configurations in accordance with the specifications of each vehicle.