Page 1 of 394
Downloaded from www.Manualslib.com manuals search engine
Page 2 of 394

Downloaded from www.Manualslib.com manuals search engine HOW TO USE THE MANUAL
PRESENTATION
To facilitate the use of the manual. operations have been qrouped in three volumes
- Volume 1 contains
- the CHARACTERISTICS ADJUSTMENTS CHECKS
This volume is essential for all workshops for repairs or overhauls
Volume 2 contains the operations usually carried out and concerning
- REMOVAL and FITTlNG
- RECONDITIONING
- ELECTRICAL. HEATING and AIR-CONDITIONING SYSTEMS
BODYWORK
- Volume 3 deals with the CX Diesel.
cd
E The above volumes are sold separately. They are presented bound in dark red Fibrex with,a
1~ MULTO 1) type mechanism to facilitate the insertion of supplements or the extraction of a
-
cl3 particular operation required by the workshop
L
a COMPOSITION
Every volume comprises
- the list of operations contained in the volume
- these operations filed in numerical sequence
- the list of all the tools mentioned in the operations and the manufacturing drawings for special
tools which are not sold but are intended to be manufactured by the workshop itself (‘(MR)) tools).
Page 3 of 394

Downloaded from www.Manualslib.com manuals search engine OPERATIONS
The sequence of operations has been devised in order to obtain the best standard of work in the
shortest possible time.
The numbering of the operations is made up as follows
a) The code letter for the car (/ MA 3) for all CX vehicles except
CX vehicles with ,c Fuel Injection )I.
b ) A number made up of three figures denoting the unit or its component.
c ) A figure code designating the type of repair
- the figures 0 0 0 indicate the characteristics of the car
the figures 0 0 indicate the characteristics of the unit
- the figure 0 indicates checks and adjustments
the figures 1 4. 7 indicate removal or fitting
- the figures 2. 5. 8 indicate dismantling or reassembly and
the figures 3 6 9 indicate reconditioning
The thumb-indexing which corresponds to the list of operations enables the particular operation
to be found without difficulty. TOOLING
Special tooling is denoted in the text by a number followed by the letter ‘I
The part-numbers inferior to the 6000 series concern tools aiready in use and common to vehicles
previously introduced and to CX vehicles.
The 6000 series refers to tools specially designed for CX vehicles
Additional tools of local manufacture are indicated in the text by a number preceded by the index
MR manufacturing drawings for these tools appear at the end of the particular volume filed in
numerical order. TIGHTENING TORQUES :
Torques are expressed in the following units
either in metres Newton ( m.N ) the legal unit for measuring torque. with the corresponding
amount in metre-kilogrammes ( m.kg )
or in decanewtonmetres ( da Nm ) 9.8i Nm 1 m.kg ci.981 daNm
The numbers corresponding to the torques are (t rounded off 1)
Examples 2 m.N 0.2
m..kg 60 m.N 6
m.kg
IMPORTANT When a tightening torque figure is followed by the words 11 torque wrench 11 the
operution must without fail be carried out with a torque wrench.
IMPORTANT WlTHOUT FAIL after each operation or group of operations there is a chapter
headed (, TIGHTENING TORQUES ,,; the screws nuts or studs which are underlined
indicate
that they are of a special grade ,c SECURITY HARDWARE 1). When refitting it is ESSENTIAL
to use this type of HARDWARE TO THE EXCLUSION OF ANY OTHER. ADVISORY SERVICE
For a!1 technical information concerning these vehicles please contact
The Service Department,
Citroen Cars Ltd..,
Mill St.,
Slough Berks. GE. Tel. Slough 23808
or DEPARTEMENT TECHNIQUE APRES-VENTE
ASSISTANCE TECHNIQUE -
92000 NANTERRE - FRANCE - Tel. 204 40 00 :
.- ---
Page 4 of 394

Downloaded from www.Manualslib.com manuals search engine Operation
number
VIA. 000
VIA. 00
VIA. 00-600
vlA. 00-655
VIA. 01
WA. 02
MA. 03
MA. 100-00
MA. 112-O
MA. 120-O
MA. 142-000
MA. 142-00
MA. 142-00 a
MA. 142-00 b
MA. 142-00 SI
MA. 142-O
MA. 142-O SD
MA. 144-00
MA. 144-O
MA. 173-O
MA. 210-00
MA. 210-00 a
MA. 210-O
MA. 210-O a
MA. 220-O
MA. 221-O
MA. 230-00
MA. 230-O
MA. 236-O
MA. 312-00
MA. 314-O
MA. 320-00
MA. 320-O LIST OF OPERATIONS
IN MANUAL 818-l
cc CX Petrol )) uehicles
DESCRIPTION GENERAL
General characteristics
Jacking and towing points
Exterior and interior dimensions
Fitting the rubbing rails
Protection of the electrical units
Working on the hydraulic system : fitting precautions
Recommended materials ENGINE - CA,RBURATlON - IGNITION - COOLING
+O 2
Characteristics and special features of the engine (M 20/616, M 22/ 617,
M 23/623 and M 23/622 )
Checking and adjusting the valve operation :
- Adjusting the rocker clearance
Checking the engine timing
General features of the carburation
Characteristics and special features of the carburettor (M 20/616 engine )
Characteristics and special features of the carburettor ( M 22/617 engine )
Characteristics and special features of the carburettor ( M 23/ 623 engine )
Characteristics and special features of the anti-pollution system
I SWEDISH Jlurket r,c~kicles )
Adjusting the carburettor - adjusting the idling speed
Checking and adjusting the anti-pollution system
(SIVI:‘DfSH Mdrkct rvhicles J
Characteristics and special features of the electronic fuel injection system
(L.~etKJnic )
Checking and adjusting the electronic fuel injection system (1..Jetrolzic)
Checking the petrol feed system
- Petrol pump, and petrol filter
Characteristics and special features of the ignition system
Characteristics and special features of the electronic ignition system
Checking and adjusting the ignition
Checkinq and adjusting the electronic ignition
Checking the oil pressure (on
the rvhicle )
Filling and adjusting the pneumatic oil gauge
Characteristics and special features of the cooling system
Working on the cooling system
Aligning the pulleys CLUTCH - TORQUE CONVERTER
*O 3
Characteristics and special features of the pedal-operated clutch
Checking and adjusting the pedal-operated clutch control
- Checking the clutch clearance
Characteristics and special features of the torque converter
- Characteristics
- Operating diagram of the torque converter
Checking and adjusting the gap of the contacts controlling the electro-valve
- Checking the pressure in the converter oil-feed system
Page 5 of 394

Downloaded from www.Manualslib.com manuals search engine .r.
-/1
LIST OF OPERATIONS
IN MANUAL 818-1
a CX Petrol )) 7,rhifles
--
-
f-7
i---- _--
-
Operation
number
MA. 330-00
MA . . 344-O
MA. 372-00
MA. 390-00
MA. 390-O
MA. 410-00
MA. 410-O
MA. 420-00
MA. 420-O
MA. 430-00
MA. 430-O
MA. 434-O
MA. ,440-00
MA. 440-O DESCRIPTION GEARBOX and GEARBOX CQNTROL
*O 4
Characteristics and special features of the gearbox
- Four-speed gearbox with pedal-operated clutch
- Gearbox.with torque converter
- Draining and refilling the gearbox and the torque converter
- Five-speed gearbox with pedal-operated clutch
Adjusting the gearbox control mechanism DRIVE SttiFTS
Characteristics and special features of the drive-shafts SOURCE AND RESERVE OF PRESSURE
Characteristics and special features of the source and reserve of pressure -
hydraulic system
Checking the hydraulic components on the vehicle FRONT AXLE
+O 7
Characteristics and special features of the front axle
Checking and adjusting the front axle :
- Checking the camber
- Checking and adjusting the castor angle
- Checking and adjusting the wheel alignment
- Checking and adjusting the steering geometry
- Checking the steering for straight line deviation (
whirfes cjq77ippcJrl with REAR AXLE
*O 8
Characteristics and special features of the rear axle
Checking and adjusting the rear axle SUSPENSION SYSTEM
I,0 9
Characteristics and special features of the suspension system
Checking and adjusting the suspension and its controls
Adjusting the anti-roll bar STEERING SYSTEM
*@
Characteristics and special features of the steering system
- Manual steering
- Power steering with powered return
Checking and adjusting the steering (see Op. MA. 410-O )
Ob
4
Ob 5
Ok 6
Ok 7
O+ 8
O1) 9
Page 6 of 394

Downloaded from www.Manualslib.com manuals search engine LIST OF OPERATIONS
IN MANUAL 818-l
Operation
number
MA. 450-00
MA,. 451-O
MA. 453-O
MA. 454-O
MA. 510-00
MA. 51 O-00 a
MA. 510-00 b
MA. 530-00
MA. 530-O
MA. 540-O
MA. 560-O
MA. 640-00
MA. 640-O
MA. 642-00
MA. 961-O
MA. 700-00
MA. 840-O
MA. 841-O
MA. 844-O
MA. 852-O
MA. 961-O DESCRIPTION BRAKES
Characteristics and special features of the braking system
Checking the brake components
Checking and adjusting the hydraulic brake control
- Bleeding the brakes on (( Saloon )) and (( Estate H vehicles (‘)/ lO76- )
- Bleeding the’brakes on (( Estate )) vehicles (
-911976)
- Adjusting the brake pedal free play
Checking and adjusting the handbrake ELECTRICITY - HEATING
I,0 12
Electrical installation ( 9, 1074 -1,1975)
- All C..X 2000 t’cJllicl0.Y. ( cJ.vc-u[)t those 1.ittcd with optimnl towitzg (,rjriiptueflt )
Electrical installation ( I/ 1975 - 711975)
- All <.X 2000 nrtcl 2200 I c>hiclcs (esrept optiwnl towing ccjrli/mv~~t )
Electrical installation ( c)/ 1 !J7 5 - J
- All Pnllas whirlck (Of 1975 :.I __._._.___............................ (Pfiges j-4)
- Prc,.s tige (I 1976 ----tJ . . . . . . . . . . . . . . . . .._.................. (Pngc~s 5-8)
- Estntc SIIpw IIf 1976 -1 . . . . . . . . . . . . . . . . . . . . . . . . . . . . . . . . . . . . (Pugc,s 9-12 )
- I~~strriv~cut pajf~,I. nil r~c~hicles (9!’ 1975 - ) . ( Page 13 )
- Tvrqrl~~ COIlI erter. (l/l976 - ) . . . . . . . . . . . . . . . . . . . . . . . . . . . . . . . . . . . . ( I’ogc, 14 )
- Air rotiditioffir~g ( - 7:
1076 ) : . . . (PcIgc- 16)
- Air covditiorli,lg (7! 1976 - J . . . .
- ‘l’orytrc~ coilr’f’rter + air contlitiotfirfg ( 12/ 1976 - )
- I?Iect~~r~ic j&l
if~iectiov . . . . . . . . . . . . . . . . . . . . . . . . . . . . . . . . . . . . . . . . . . . . . . . . . .
Characteristics of the electrical units
Checking the electrical units
Checking and adjusting the headlamps
Checking and adjusting the windscreen wiper
Pngc 17)
Pogc 15 )
Pup 19)
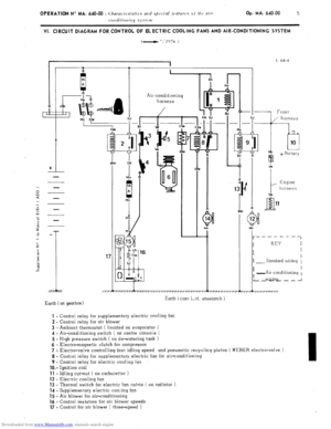
Characteristics and special features of the air-conditioning system
- Refrigeration
Checking and adjusting the air-conditioning system
- Refrigeration
Characteristics of the (( FROID - 20 )) heating system
Checking and repairing a rear window heating element
(Set, r/JP cc I~OI~~‘WOKK 1) rilnptc~rj
BODYWORK
*0 13
Securing the body-shell to the assembled under-frame
Adjusting the body panels
Adjusting the front and rear doors
Adjusting the boot lid
Adjusting the bonnet
- Adjusting the bonnet
- Unlocking the bonnet ( if the bonnet control is uncoupled )
Checking and repairing a rear window heating element TOOLING
Special (( T )) Tools *O 14
Manufacturing diagrams for special tools not sold (cc MR )) tools )
O1)
11
Ol) 12
Ok 13
O1) 14
Page 7 of 394

Downloaded from www.Manualslib.com manuals search engine -
I
GENERAL i
OPERATION No MA. 000 : ‘Gcuerul chnrurteristics Op. MA. 000
‘I 1
,r-
IDENTIFICATION OF ALL (( CX n VEHICLES
SALOONS i
1
Guarantee Official French fiscal 1
Commercial symbol
symbol symbol Enqine typ’e
ratinq
cx 2000
9-l 971v MB MA series MB M 20/616
11 hp
cx 2200
l-1975 - 7-l 976
MC MA series MC M 22/617 12 hp
Manual gearbox or torque cotr7~erte1
CX 2200 Diesel 12.1975 _t
CX 0 Prestiqe 1) 2-l 976 -
CX 2400 91976 -
Manual gearbox or torque conilerter MG
MA series MG M 22/621 9 hp
MK
MA series MK M 23/623 13 hp
MJ MA series MJ M 23/623 13 hi
CX 2400 GTI
j-1977 A ME MA series ME
‘M 23/62i 13 hp
Mal7ual ~-speed gearbox
ESTATES AND AMBULAkES
1
.--
,-
.--.
,/ Guarantee Official French fiscal
Commercial symbol
symbol symbol Engine type
ratinq
cx 2000
l-1976 - MD
MA series MD M 20/616
llhp
CX 2200 Diesel
2-1976
__t MH MA series
MH M 22/621 9 hp
CX 2400
9-1976 0. MF MA series
MF M 23/623 13 hp
* CX 2000 Ambulance
911976 - MA series MD M 20/616
11 hp
CX 2200 Ambulance
Diesel
9-1976 - MHA
MA series MH M 22/621
9 hp
CX 2400 Ambulance
9-1976 - MFA MA series
MF M 23/623 13 hp
- * This mhicle is for export only.
Page 8 of 394
Downloaded from www.Manualslib.com manuals search engine 2 : a m OPERATION No MA. 000 : GmeraII characteristics. 7 /
/