
b
gn1t10
O
sWitch
llR
o
19t
iUO
P
coll
auefC
uW
tri
Dutot
r
let11
ina
o
OC
B
ll
ll
L
R
G
@
o
H
a
rnesS
clarnp
S1
atK
tunin
sign
a
tnoo
t
oth1
citcuit
lflc
K
ptellenunt
cirCuit
rowel
sVI
tdl
ing
citCuit
putY
contto
ciIcuit
rn
l
0
r
W
o
O
l
Il
S
3
Ignition
unit
EeA40
R
1
ncoi1
blY
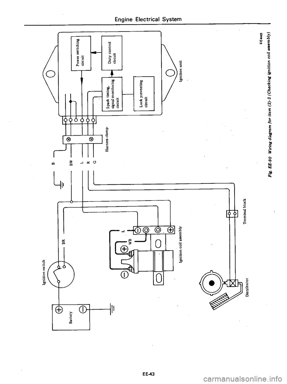
Fig
EE
90
Wirinll
dioS
for
ite
2
2
CMC
nll
i
Iln1
0

The
ignition
coil
is
an
oil
f1l1ed
type
The
ignition
coil
case
is
filled
with
oil
which
has
good
insulating
and
heat
radiating
characteristics
The
ignition
coil
has
a
greater
ratio
between
the
primary
and
secondary
windings
to
step
up
battery
voltage
t
high
voltage
This
causes
stronger
sparks
to
jump
the
spark
plug
gap
The
cap
is
made
of
alkyd
resin
which
offers
high
resistance
to
lectric
arc
and
increased
insulation
The
ignition
coil
and
resistor
should
be
handled
as
a
matched
set
When
high
tension
wire
is
installed
to
ignition
coil
there
should
be
no
clearance
between
their
caps
I
EE354
1
High
tension
wire
2
Rubber
cap
Fig
EE
94
Correcl
installation
of
high
t
Mjon
win
SPECIFICATIONS
Type
Primary
voltage
Spark
gap
Primary
resistance
at
200C
680F
Secondary
resistance
at
200C
680
F
KSl
External
resistor
at20
C
680F
n
Engine
Electrical
System
IGNITION
COIL
California
models
f
ID
@
J
C
ID
I
1W
1
R
bber
cap
for
ignition
coil
2
Secondary
terminal
3
Cap
4
Primary
terminal
5
Spring
6
Secondary
winding
7
Primary
winding
Notes
a
Do
not
disconnect
high
tension
wires
from
spark
plugs
during
en
gine
mnning
California
models
only
b
RoD
up
high
tension
wire
mbber
cap
and
instaD
high
tension
wire
to
ignition
coil
securely
Refer
to
Figure
EE
9S
Non
califomia
models
EE314
8
Side
core
9
Insulator
coil
10
Center
core
11
Segment
12
Case
13
Rubber
cap
Cor
terminal
Fig
EE
93
Sectional
view
of
ignition
coil
Fig
EE
95
Installing
high
tension
wire
Non
California
California
models
models
C6R
618
HS
15
18
CIT
16
STC
9
12
12
more
than
7
0
28
more
than
7
0
28
1
08
to
1
32
0
45
to
0
55
8
24
to
12
4
8
5
to
12
7
1
5
1
3
0
4
0
9
V
mm
in
n
EE
46

DESCRIPTION
INSPECTION
CLEANING
AND
REGAP
DESCRIPTION
The
spark
plugs
are
of
the
conven
tional
type
having
14
mm
0
551
in
threads
The
spark
plug
gaps
are
1
0
to
1
1
mm
0
039
to
0
043
in
on
Cali
fomia
models
and
0
8
to
0
9
mm
0
031
to
0
035
in
on
non
California
models
The
inspection
and
cleaning
should
be
made
every
suitable
mainte
nance
period
If
necessary
replace
Note
All
spark
plugs
installed
on
an
engine
must
be
of
the
same
brand
and
the
same
number
of
heat
range
INSPECTION
L
Remove
spark
plug
wire
by
pulling
on
boot
not
on
wire
itself
2
Remove
spark
plugs
3
Check
electrodes
and
inner
and
outer
porcelains
of
plugs
noting
the
type
of
deposits
and
the
degree
of
electrode
erosion
Refer
to
Figure
EE
96
Normal
Brown
to
grayish
tan
de
posits
and
slight
electrode
wear
indicate
correct
spark
plug
heat
range
Carbon
fouled
Dry
fluffy
carbon
deposits
on
the
insulator
and
electrode
are
usually
caused
by
slow
speed
driving
in
city
weak
ignition
too
rich
fuel
mixture
dirty
air
cleaner
etc
It
is
advisable
to
replace
with
plugs
having
hotter
heat
range
Oil
fouled
Wet
black
deposits
indi
cate
excessive
oil
entrance
into
combustion
chamber
through
worn
rings
and
pistons
or
excessive
clear
ance
between
valve
guides
and
stems
If
the
same
condition
re
mains
after
repair
use
a
hotter
plug
Engine
Electrical
System
SPARK
PLUG
CONTENTS
EE
4B
EE
47
EE
47
EE
47
SERVICE
DATA
AND
SPECIFICATIONS
TROUBLE
DIAGNOSES
AND
CORRECTIONS
EE
4B
Overheating
White
or
light
gray
in
sulator
with
black
or
gray
brown
spots
and
bluish
burnt
electrodes
indicate
engine
overheating
More
over
the
appearance
results
from
incorrect
ignition
timing
loose
Normal
Overheating
EE079
4
After
cleaning
dress
electrodes
with
a
smaU
fine
file
to
flatten
the
surfaces
of
both
center
and
side
electwdes
in
parallel
Set
spark
plug
gap
to
specification
5
InstaU
spark
plugs
and
torque
each
plug
to
L5
to
2
0
kg
m
11
to
14
ft
Ib
6
Connect
spark
plug
wires
CLEANING
AND
REGAP
Clean
spark
plugs
in
a
sand
blast
type
cleaner
Avoid
excessive
blasting
Clean
and
remove
carbon
or
oxide
deposits
but
do
not
wear
away
porcelain
If
deposits
are
too
stubborn
EE
47
spark
plugs
low
fuel
pump
pres
sure
wrong
selection
of
fuel
a
hotter
plug
etc
It
is
advisable
to
replace
with
plugs
having
colder
heat
range
Ir
i
Carbon
fould
Worn
Fig
EE
96
Spark
plug
discard
plugs
After
cleaning
spark
plugs
renew
firing
surface
of
electrodes
with
me
mentioned
aboVe
Then
gap
spark
plugs
to
specified
values
with
a
round
wire
feeler
gauge
All
spark
plugs
new
or
used
should
have
the
gap
checked
and
reset
by
bending
ground
electrode
EEOBO
Fig
EE
97
Setting
park
plug
gap

Engine
Electrical
System
SERVICE
DATA
AND
SPECIFICATIONS
California
models
Non
California
models
For
Canada
except
for
Canada
BP6ES
ll
BP6ES
BPR6ES
Standard
L45PW
ll
L45PW
BP4E
ll
BP5ES
ll
BP4E
BP5ES
BPR4ES
Type
Hot
type
L46PW
ll
L47PW
ll
L46PW
L47PW
BPR5ES
Cold
type
BP7ES
ll
BP7ES
BPR7ES
LMPW
ll
LMPW
1
0
to
l
l
0
8
to
0
9
0
8
to
0
9
Plug
gap
mm
in
0
039
to
0
043
0
031
to
0
D35
0
031
to
0
035
Tightening
torque
kg
m
ft
Ib
I
1
5
to
2
0
11
to
14
TROUBLE
DIAGNOSES
AND
CORRECTIONS
When
engine
does
not
start
If
there
is
no
problem
in
fuel
system
ignition
system
should
be
checked
This
can
be
easily
done
by
detaching
a
high
tension
wire
from
spark
plug
starting
engine
and
ob
serving
condition
of
spark
that
occurs
between
high
tension
wire
and
spark
plug
terminal
After
checking
this
repair
as
necessary
Note
On
California
models
disc
on
nect
anti
dieseling
solenoid
valve
connector
to
cut
off
supply
of
fuel
to
engine
and
then
observe
the
condition
of
spaIks
while
starter
motor
is
in
operation
Condition
Location
Probable
cause
Corrective
action
No
spark
at
all
Distributor
Faulty
insulation
of
condenser
Non
Cali
Replace
fomia
models
Breakage
of
lead
wire
on
low
tension
side
Repair
Poor
insulation
of
cap
and
rotor
head
Replace
Seized
points
Non
California
models
Repair
Open
pick
up
coil
California
models
Replace
Air
gap
wider
than
specification
Cali
Adjust
fornia
models
Ignition
coil
Wire
breakage
or
short
circuit
of
coil
Replace
with
new
one
High
tension
wire
Wire
coming
off
Repair
Faulty
insulation
Replace
Transistor
ignition
Faulty
transistor
ignition
unit
Replace
unit
California
models
EE
4B

Condition
Spark
length
I
to
2
rnm
0
039
to
0
079
in
Of
irregular
More
than
6
rnm
0
236
in
Engine
Electrical
System
Location
Probable
cause
Distributor
Point
gap
too
wide
Non
California
mo
dels
Oil
on
point
Non
California
models
Burned
points
Non
California
models
Spark
plugs
Spark
plug
gap
too
wide
Too
much
carbon
Broken
neck
of
insulator
Expiration
of
plug
life
Air
gap
too
wide
California
models
Distributor
Transistor
ignition
unit
California
models
Faulty
transistor
ignition
unit
Corrective
action
Correct
Clean
Replace
Correct
or
replace
Clean
or
replace
Replace
Replace
Correct
Replace
2
Engine
rotates
but
does
not
run
smoothly
This
may
be
caused
by
the
ignition
system
or
other
engine
condi
Hons
not
related
to
ignition
Therefore
first
a
complete
inspection
of
ignition
system
should
be
carried
out
Condition
Engine
misses
Location
Probable
cause
Distributor
Dirty
point
Non
California
models
Foreign
mattef
on
pick
up
coil
California
models
Improper
point
gap
Non
California
mo
dels
Impropef
air
gap
California
models
Leak
of
electricity
at
cap
and
rotor
head
Damaged
insulation
of
condenser
Non
California
models
Malfunctioning
contact
arm
Non
Cali
fornia
models
Faulty
contact
arm
spring
Non
Cali
fornia
models
Breakage
of
lead
wire
Non
California
models
Breakage
of
pick
up
coil
lead
wire
Cali
fornia
models
Worn
or
shaky
breaker
plate
Worn
or
shaky
distributor
driving
shaft
Layer
short
circuit
or
inferior
quality
coil
Ignition
coil
High
tension
wire
Deterioration
of
insulation
with
con
sequent
leak
of
electricity
EE
49
Corrective
ac
ion
Clean
Clean
Correct
Correct
Repair
or
replace
Replace
Oil
shaft
Replace
Replace
Replace
Replace
assembly
Replace
assembly
Replace
with
good
one
Replace

Condition
Engine
causes
knocking
very
often
Engine
does
not
deliver
enough
power
Location
Spark
plugs
Transistor
ignition
unit
California
models
Distributor
Spark
plugs
Distributor
Spark
plugs
Engine
Electrical
System
Probable
cause
Fouled
Leak
of
electricity
at
upper
porcelain
insulator
Faulty
transistor
ignition
unit
Improper
ignition
timing
too
advanced
Coming
off
or
breakage
of
governor
spring
Worn
pin
or
hole
of
governor
Burnt
too
much
Improper
ignition
timing
too
retarded
Improper
functioning
governor
Point
gap
too
narrow
Non
California
models
Foreign
particles
stuck
in
air
gap
Cali
fornia
models
Fouled
EE
50
Corrective
action
Clean
Repair
or
replace
Replace
Correct
Correct
or
replace
Replace
Replace
Correct
Replace
assembly
Correct
Oean
Oean

Engine
Removal
Installation
ENGINE
REMOVAL
AND
INSTAllATION
REMOVAL
INSTALLATION
ENGINE
MOUNTING
INSULATORS
REMOVAL
It
is
much
easier
to
remove
engine
and
transmission
as
a
single
unit
than
to
remove
them
separately
After
re
moval
engine
can
be
separated
from
transntission
assembly
Notes
a
Be
sure
to
hoist
engine
and
jack
up
transmission
in
a
safe
manner
b
Use
fender
cove
to
protect
vehicle
body
1
Remove
battery
2
Scribe
hood
hinge
location
for
proper
reinstallation
and
remove
hood
Note
Have
an
assistant
help
you
so
as
to
prevent
damage
to
body
3
Drain
radiator
coolant
4
Disconnect
upper
and
lower
radiator
hoses
from
engine
5
Remove
two
oil
cooler
hoses
from
lower
end
of
radiator
Auto
ma
tic
transmission
models
only
6
Remove
radiator
shroud
7
Remove
four
bolts
securing
radia
tor
and
detach
radiator
Note
Always
tighten
securing
bolt
at
upper
right
hand
side
together
with
body
harness
terminal
8
Remove
carburetor
air
cleaner
as
follows
Remove
fresh
air
duct
Remove
hot
air
duct
Loosen
air
cleaner
band
bolt
and
air
cleaner
supporting
bolts
Disconnect
air
cleaner
ta
air
pump
hose
Disconnect
air
cleaner
to
rocker
cover
hose
at
rocker
cover
Disconnect
air
cleaner
to
air
control
valve
hose
California
models
only
CONTENTS
ER
2
ER
3
ER
3
FRONT
INSULATOR
REAR
INSULATOR
TIGHTENING
TORQUE
ER
4
ER
4
ER
4
Disconnect
air
deaner
to
A
B
valve
hose
Disconnect
air
cleaner
ta
vacuum
hoses
Note
Protect
carburetor
from
dust
and
foreign
matter
by
placing
cover
over
air
inlet
opening
9
Disconnect
fuel
pump
to
fuel
fdter
hose
and
return
hose
10
Disconnect
carbon
canister
hose
on
engine
side
II
Disconnect
air
pump
air
C1eaner
to
al
p
p
hose
12
Disconnect
following
cables
wires
and
hoses
Engine
ground
cable
Accelerator
wire
at
carburetor
High
tension
cable
between
ignition
coil
and
distributor
Wire
to
distributor
at
body
ter
minal
Wire
to
oil
pressure
switch
Wires
to
thermal
transmitter
Wires
to
B
C
p
D
cut
solenoid
Non
California
models
only
auto
choke
heater
and
anti
dieseling
solenoid
Wires
to
alternator
Wires
to
starter
motor
Heater
inlet
and
outlet
hoses
if
so
equipped
Vacuum
hose
of
Master
Vac
at
in
taJce
manifold
Wires
for
back
up
lamp
switch
Cable
to
speedometer
13
Remove
transmission
control
linkage
from
transmission
Manual
transmission
models
I
Detach
rubber
boot
2
Remove
E
ring
and
control
lever
pin
from
transmission
striking
rod
guide
and
remove
control
lever
ER
2
Fig
ER
l
Automatic
transmission
models
I
Disconnect
selector
range
lever
from
manual
shaft
2
Disconnect
wires
at
inhibitor
switch
and
down
shift
solenoid
14
Air
conditioner
equipped
models
need
following
procedures
1
After
removing
flexible
hose
support
remove
four
comi
ressor
se
curing
bolts
Then
move
the
com
pressor
to
battery
support
2
Remove
vacuum
hoses
of
F
LC
D
solenoid
valve
3
Remove
F
LC
D
actuator
15
Remove
two
bolts
securing
clutch
operating
cylinder
Then
dis
connect
operating
cylinder
and
flexi
ble
tube
as
an
assembly
Manual
transmission
models
only
16
Disconnect
front
exhaust
tube
from
exhaust
manifold
17
Remove
propeller
shaft
I
Disconnect
propeller
shaft
center
bearing
bracket
from
third
crossmember
2
Disconnect
propeller
shaft
from
companion
flange
of
differential
carrier
3
Remove
propeller
shaft
from
transmission
and
plug
up
rear
end
of
extension
housing
of
transmission
to
prevent
oil
leakage
18
Attach
a
suitable
wire
or
chain
to
lift
engine
19
Remove
front
engine
mounting
bolts
at
engine
mounting
front
sup
port

Manual
Transmission
I
TROUBLE
DIAGNOSES
AND
CORREGTIONS
Condition
Difficult
to
intel11lesh
gears
Causes
Jor
difficu
t
gear
shifting
are
classi
fied
to
troubles
concerning
control
system
and
transniissioo
When
gear
shift
lever
is
heavy
and
it
is
difficult
to
shift
gears
clutch
disengagement
may
also
be
unsmooth
First
make
sure
that
clutch
operates
correctly
and
inspect
transmissi
o
Gear
slips
out
of
mesh
In
most
cases
this
trouble
occurs
when
interlock
b
all
check
ball
and
or
spring
is
worn
or
weakened
or
when
control
system
is
faulty
In
this
case
the
trouble
cannot
be
corrected
by
replacing
gears
and
therefore
trouble
shooting
must
be
carried
out
care
fully
It
should
also
be
noted
that
gear
slips
out
of
mesh
due
to
vibration
generated
by
weakened
fron
t
and
rear
engine
mounts
Noise
When
noise
occurs
with
engine
idling
and
ceases
when
clutch
is
disengaged
or
when
noise
occurs
while
shifting
gears
it
is
an
indicati90
that
th
e
noise
is
from
transmis
sion
t
Transmission
may
fa
ule
during
engine
idling
Check
air
fuel
mixture
and
ignition
timing
After
above
procedure
readjust
engine
idling
Probable
cause
Worn
gear
shaft
and
or
bearing
Insufficient
operating
stroke
due
to
worn
or
loose
sliding
part
Faulty
or
damaged
synchronizer
Worn
interlock
ball
Worn
check
ball
and
or
weakened
or
broken
spring
Wom
fork
rod
ball
groove
Wom
or
damaged
bearing
Worn
or
damaged
gear
Insufficient
or
improper
lubricant
Oil
leaking
due
to
faulty
oil
seal
or
sealant
clogged
breather
etc
Worn
bearing
High
humming
occurs
at
a
high
speed
Damaged
bearing
Cyclic
knocking
sound
occurs
also
at
a
19W
speed
Worn
spline
Worn
bushing
j
MT
23
Corrective
action
Replace
pair
or
replace
Replace
Replace
Replace
Replace
Replace
Replace
Add
oil
or
replace
with
designated
oil
Clean
Of
replace
Replace
Replace
Replace
Replace