
PRECAUTIONSATC-3
< SERVICE INFORMATION >
C
DE
F
G H
I
K L
M A
B
AT C
N
O P
SERVICE INFORMATION
PRECAUTIONS
Precaution for Supplemental Restraint System (SRS) "AIR BAG" and "SEAT BELT
PRE-TENSIONER"
INFOID:0000000001612929
The Supplemental Restraint System such as “A IR BAG” and “SEAT BELT PRE-TENSIONER”, used along
with a front seat belt, helps to reduce the risk or severi ty of injury to the driver and front passenger for certain
types of collision. This system includes seat belt switch inputs and dual stage front air bag modules. The SRS
system uses the seat belt switches to determine the front air bag deployment, and may only deploy one front
air bag, depending on the severity of a collision and whether the front occupants are belted or unbelted.
Information necessary to service the system safely is included in the “SUPPLEMENTAL RESTRAINT SYS-
TEM” and “SEAT BELTS” of this Service Manual.
WARNING:
• To avoid rendering the SRS inoper ative, which could increase the risk of personal injury or death in
the event of a collision which would result in air bag inflation, all maintenance must be performed by
an authorized NISSAN/INFINITI dealer.
Improper maintenance, including in correct removal and installation of the SRS, can lead to personal
injury caused by unintentional act ivation of the system. For removal of Spiral Cable and Air Bag
Module, see the “SUPPLEMEN TAL RESTRAINT SYSTEM”.
Do not use electrical test equipm ent on any circuit related to the SRS unless instructed to in this
Service Manual. SRS wiring harnesses can be identi fied by yellow and/or orange harnesses or har-
ness connectors.
Precaution Necessary for Steering Wh eel Rotation After Battery Disconnect
INFOID:0000000001612931
NOTE:
This Procedure is applied only to models with Intell igent Key system and NVIS/IVIS (NISSAN/INFINITI
VEHICLE IMMOBILIZER SYSTEM - NATS).
Remove and install all control units after disconnecti ng both battery cables with the ignition knob in the
″ LOCK ″ position.
Always use CONSULT-III to perform self-diagnosis as a part of each function inspection after finishing work.
If DTC is detected, perform trouble diagnosis according to self-diagnostic results.
For models equipped with the Intelligent Key system and NVIS/IVIS, an electrically controlled steering lock
mechanism is adopted on the key cylinder.
For this reason, if the battery is disconnected or if the battery is discharged, the steering wheel will lock and
steering wheel rotation will become impossible.
If steering wheel rotation is required when battery pow er is interrupted, follow the procedure below before
starting the repair operation.
OPERATION PROCEDURE
1. Connect both battery cables. NOTE:
Supply power using jumper cables if battery is discharged.
2. Use the Intelligent Key or mechanical key to turn the ignition switch to the ″ACC ″ position. At this time, the
steering lock will be released.
3. Disconnect both battery cables. The steering lock will remain released and the steering wheel can be
rotated.
4. Perform the necessary repair operation.
5. When the repair work is completed, return the ignition switch to the ″LOCK ″ position before connecting
the battery cables. (At this time, the steering lock mechanism will engage.)
6. Perform a self-diagnosis check of all control units using CONSULT-III.
3AA93ABC3ACD3AC03ACA3AC03AC63AC53A913A773A893A873A873A8E3A773A983AC73AC93AC03AC3
3A893A873A873A8F3A773A9D3AAF3A8A3A8C3A863A9D3AAF3A8B3A8C

BL-3
C
DE
F
G H
J
K L
M A
B
BL
N
O P
Preliminary Check ...............................................
..
177
Trouble Diagnosis Symptom Chart .......................177
Diagnosis Procedure 1 ..........................................178
Diagnosis Procedure 2 ..........................................182
Diagnosis Procedure 3 ..........................................183
Diagnosis Procedure 4 ..........................................183
Diagnosis Procedure 5 ..........................................183
Diagnosis Procedure 6 ..........................................184
IVIS (INFINITI VEHICLE IMMOBILIZER SYS-
TEM-NATS) ......................................................
185
Component Parts and Harness Connector Loca-
tion ...................................................................... ..
185
System Description ...............................................185
System Composition .............................................186
ECM Re-Communicating Function ........................187
Wiring Diagram - NATS - ......................................188
Terminal and Reference Value for Steering Lock
Unit/with Intelligent Key System ............................
191
Terminal and Reference Value for Intelligent Key
Unit/with Intelligent Key System ............................
191
Terminal and Reference Value for BCM ............. ..192
CONSULT-III Function ..........................................192
Diagnosis Procedure .............................................194
Trouble Diagnosis Symptom Chart ...................... ..195
Security Indicator Inspection .................................195
Diagnosis Procedure 1 ..........................................195
Diagnosis Procedure 2 ..........................................197
Diagnosis Procedure 3 ..........................................197
Diagnosis Procedure 4 ..........................................197
Diagnosis Procedure 5 ..........................................198
Diagnosis Procedure 6 ..........................................200
Removal and Installation NATS Antenna Amp ......201
INTEGRATED HOMELINK TRANSMITTER ..202
Wiring Diagram - TRNSCV - ..................................202
Trouble Diagnosis ..................................................202
BODY REPAIR ................................................204
Body Exterior Paint Color ......................................204
Body Component Parts .........................................205
Corrosion Protection ..............................................208
Body Sealing .........................................................211
Body Construction .................................................215
Body Alignment .....................................................215
Handling Precaution for Plastics ............................225
Precaution in Repairing High Strength Steel .........228
Replacement Operation .........................................230
3AA93ABC3ACD3AC03ACA3AC03AC63AC53A913A773A893A873A873A8E3A773A983AC73AC93AC03AC3
3A893A873A873A8F3A773A9D3AAF3A8A3A8C3A863A9D3AAF3A8B3A8C

PRECAUTIONSBL-5
< SERVICE INFORMATION >
C
DE
F
G H
J
K L
M A
B
BL
N
O P
PRECAUTIONS
Precaution for Supplemental Restraint System (SRS) "AIR BAG" and "SEAT BELT
PRE-TENSIONER"
INFOID:0000000001612892
The Supplemental Restraint System such as “A IR BAG” and “SEAT BELT PRE-TENSIONER”, used along
with a front seat belt, helps to reduce the risk or severi ty of injury to the driver and front passenger for certain
types of collision. This system includes seat belt switch inputs and dual stage front air bag modules. The SRS
system uses the seat belt switches to determine the front air bag deployment, and may only deploy one front
air bag, depending on the severity of a collision and whether the front occupants are belted or unbelted.
Information necessary to service the system safely is included in the “SUPPLEMENTAL RESTRAINT SYS-
TEM” and “SEAT BELTS” of this Service Manual.
WARNING:
• To avoid rendering the SRS inoper ative, which could increase the risk of personal injury or death in
the event of a collision which would result in air bag inflation, all maintenance must be performed by
an authorized NISSAN/INFINITI dealer.
Improper maintenance, including in correct removal and installation of the SRS, can lead to personal
injury caused by unintentional act ivation of the system. For removal of Spiral Cable and Air Bag
Module, see the “SUPPLEMEN TAL RESTRAINT SYSTEM”.
Do not use electrical test equipm ent on any circuit related to the SRS unless instructed to in this
Service Manual. SRS wiring harnesses can be identi fied by yellow and/or orange harnesses or har-
ness connectors.
Precaution Necessary for Steering Wh eel Rotation After Battery Disconnect
INFOID:0000000001612889
NOTE:
This Procedure is applied only to models with Intell igent Key system and NVIS/IVIS (NISSAN/INFINITI
VEHICLE IMMOBILIZER SYSTEM - NATS).
Remove and install all control units after disconnecti ng both battery cables with the ignition knob in the
″ LOCK ″ position.
Always use CONSULT-III to perform self-diagnosis as a part of each function inspection after finishing work.
If DTC is detected, perform trouble diagnosis according to self-diagnostic results.
For models equipped with the Intelligent Key system and NVIS/IVIS, an electrically controlled steering lock
mechanism is adopted on the key cylinder.
For this reason, if the battery is disconnected or if the battery is discharged, the steering wheel will lock and
steering wheel rotation will become impossible.
If steering wheel rotation is required when battery pow er is interrupted, follow the procedure below before
starting the repair operation.
OPERATION PROCEDURE
1. Connect both battery cables. NOTE:
Supply power using jumper cables if battery is discharged.
2. Use the Intelligent Key or mechanical key to turn the ignition switch to the ″ACC ″ position. At this time, the
steering lock will be released.
3. Disconnect both battery cables. The steering lock will remain released and the steering wheel can be
rotated.
4. Perform the necessary repair operation.
5. When the repair work is completed, return the ignition switch to the ″LOCK ″ position before connecting
the battery cables. (At this time, the steering lock mechanism will engage.)
6. Perform a self-diagnosis check of all control units using CONSULT-III.
Precaution for WorkINFOID:0000000001327777
After removing and installing the opening/closing parts, be sure to carry out fitting adjustments to check their
operation.
Check the lubrication level, damage, and wear of each part. If necessary, grease or replace it.
3AA93ABC3ACD3AC03ACA3AC03AC63AC53A913A773A893A873A873A8E3A773A983AC73AC93AC03AC3
3A893A873A873A8F3A773A9D3AAF3A8A3A8C3A863A9D3AAF3A8B3A8C

IVIS (INFINITI VEHICLE IMMOBILIZER SYSTEM-NATS)
BL-185
< SERVICE INFORMATION >
C
D E
F
G H
J
K L
M A
B
BL
N
O P
IVIS (INFINITI VEHICLE IMMOBILIZER SYSTEM-NATS)
Component Parts and Har ness Connector LocationINFOID:0000000001327922
NOTE:
If customer reports a “NO START” condition, requ est ALL ignition key (without intelligent key system)
or mechanical key (with intelligent key system) to be brought to the dealer to check for a NATS mal-
function.
System DescriptionINFOID:0000000001327923
DESCRIPTION
IVIS (Infinity Vehicle Immobilizer System – NATS) has the following immobilizer functions:
Engine immobilizer shows high anti-theft performance to prevent engine start by other than the owner (regis-
tered key: ignition key, mechanical key and Intelligent Key).
Only a key with key ID registered in BCM and ECM can start engine, and shows high anti-theft performance
to prevent key from being copied or stolen.
In the vehicle without Intelligent Key system, security indicator always flashes with other than ignition switch
ON or START position.
PIIA6649E
3AA93ABC3ACD3AC03ACA3AC03AC63AC53A913A773A893A873A873A8E3A773A983AC73AC93AC03AC3
3A893A873A873A8F3A773A9D3AAF3A8A3A8C3A863A9D3AAF3A8B3A8C

BL-186
< SERVICE INFORMATION >
IVIS (INFINITI VEHICLE IMMOBILIZER SYSTEM-NATS)
In the vehicle with Intelligent Key system, security indicator always flashes with mechanical key removed
condition (key switch OFF) and ignition knob rel eased condition on LOCK position (ignition knob switch
OFF).
Therefore, IVIS (NATS) warns outsiders that t he vehicle is equipped with the anti-theft system.
If system detects malfunction, it turns on secu rity indicator in ignition switch ON position.
If the owner requires, mechanical key ID can be registered for up to 5 keys.
During trouble diagnosis or when the following parts have been replaced, and if ignition key or mechanical
key is added, registration* is required.
*: All keys kept by the owner of the vehicle s hould be registered with ignition key or mechanical key.
-ECM
-BCM
- Ignition key (models without Intelligent Key system)
- Mechanical key (models with Intelligent Key system)
IVIS (NATS) trouble diagnoses, system initialization and addi tional registration of other IVIS (NATS) ignition
key or mechanical key IDs must be carried out usi ng CONSULT-III hardware and CONSULT-III IVIS (NATS)
software. When IVIS (NATS) initialization has been comple ted, the ID of the inserted ignition key or mechan-
ical key or mechanical key IDs can be carried out.
Regarding the procedures of IVIS (NATS) initializati on and ignition key or mechanical key ID registration,
refer to CONSULT-III operat ion manual, NATS-IVIS/NVIS.
SECURITY INDICATOR
Warns that the vehicle has IVIS (NATS).
In the vehicle without Intelligent Key system, security indicator always flashes with other than ignition switch
ON or START position. In the vehicle with Intelligent Key system, security indicator always flashes with
mechanical key removed condition (key switch OFF) and ignition knob released condition on LOCK position
(ignition knob switch OFF).
NOTE:
Because security indicator is highly efficient, the battery is barely affected.
Condition of Security Indicator
WITHOUT INTELLIGENT KEY SYSTEM
WITH INTELLIGENT KEY SYSTEM
In ignition knob operation with Intelligent Key, it always turns on with pushing ignition knob, and always flashes with ignition knob released (ignition knob swit ch OFF) condition on ignition knob “LOCK” position.
In ignition knob operation with mechanical key, it turns off on the condition that mechanical key is inserted in
key cylinder, and always flashes with ignition knob released (ignition knob switch OFF) condition on
mechanical key removed condition.
System CompositionINFOID:0000000001327924
The immobilizer function of the IVIS (NATS) consists of the following:
Ignition key (models without Intelligent Key system)
Mechanical key (models with Intelligent Key system)
NATS antenna amp.
Steering lock unit. (models with Intelligent Key system)
BCM
Intelligent Key unit (models with Intelligent Key system)
Engine control module (ECM)
Security indicator
NOTE:
Security indicator
condition Ignition key
Operation or condition of ignition key
Ignition switch: ON position Ignition switch:
ACC position Ignition switch:
OFF position
(Key is inserted.) Ignition switch:
OFF position (Re- move key.)
Register key OFF Flashing Flashing Flashing
Ignition key not
registered ON Flashing Flashing Flashing
3AA93ABC3ACD3AC03ACA3AC03AC63AC53A913A773A893A873A873A8E3A773A983AC73AC93AC03AC3
3A893A873A873A8F3A773A9D3AAF3A8A3A8C3A863A9D3AAF3A8B3A8C

IVIS (INFINITI VEHICLE IMMOBILIZER SYSTEM-NATS)
BL-187
< SERVICE INFORMATION >
C
D E
F
G H
J
K L
M A
B
BL
N
O P
The communication between ECM, BCM and/or Intelligent K ey unit uses the CAN communication sys-
tem.
ECM Re-Communicating FunctionINFOID:0000000001327925
Performing following procedure can automatically per form re-communication of ECM and BCM or Intelligent
Key unit, but only when the ECM has been replaced with a new one (*1).
*1: New one means a virgin ECM which has never been energized on-board.
(In this step, initialization procedur e by CONSULT-III is not necessary)
NOTE:
When registering new Key IDs or replacing the ECM other than brand new, refer to CONSULT-III
Operation Manual NATS-IVIS/NVIS.
If multiple keys are attached to the key holder, separate them before work.
Distinguish keys with unregistered key ID from those with registered ID.
1. Install ECM.
2. Using a registered key (*2), turn ignition switch to “ON”. *2: To perform this step, use the key that has been used before performing ECM replacement.
3. Maintain ignition switch in “ON” position for at least 5 seconds.
4. Turn ignition switch to “OFF”.
5. Start engine. If engine can be started, procedure is completed.
If engine cannot be started, refer to CONSULT-III O peration Manual NATS-IVIS/NVIS and initialize control
unit.
PIIA6948E
3AA93ABC3ACD3AC03ACA3AC03AC63AC53A913A773A893A873A873A8E3A773A983AC73AC93AC03AC3
3A893A873A873A8F3A773A9D3AAF3A8A3A8C3A863A9D3AAF3A8B3A8C

BL-188
< SERVICE INFORMATION >
IVIS (INFINITI VEHICLE IMMOBILIZER SYSTEM-NATS)
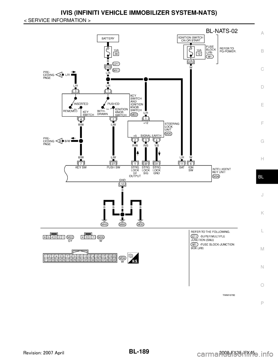
Wiring Diagram - NATS -
INFOID:0000000001327926
MODELS WITH INTELLIGENT KEY SYSTEM
TIWM1677E
3AA93ABC3ACD3AC03ACA3AC03AC63AC53A913A773A893A873A873A8E3A773A983AC73AC93AC03AC3
3A893A873A873A8F3A773A9D3AAF3A8A3A8C3A863A9D3AAF3A8B3A8C

IVIS (INFINITI VEHICLE IMMOBILIZER SYSTEM-NATS)
BL-189
< SERVICE INFORMATION >
C
D E
F
G H
J
K L
M A
B
BL
N
O P
TIWM1678E
3AA93ABC3ACD3AC03ACA3AC03AC63AC53A913A773A893A873A873A8E3A773A983AC73AC93AC03AC3
3A893A873A873A8F3A773A9D3AAF3A8A3A8C3A863A9D3AAF3A8B3A8C