Page 482 of 800

CENTRALIZED JUNCTION
CIRCUIT DIAGRAMS90-18
CENTRALIZED JUNCTION
M1901000301477
FUSIBLE LINK AND FUSE
ENGINE COMPARTMENT
No.Power supply circuitNameRated
capacity (A)Housing
colourLoad circuit
1Battery/ Alternator
(Fusible link No.26)Fusible
link60YellowFuse No.15, 16, 18, 19, 20 (in junction
block) circuit
250RedFan controller
360YellowABS-ECU
440GreenIgnition switch circuit
530PinkPower window main switch and power
window sub switch
6Fuse15BlueFront fog lamp, front fog lamp
indicator lamp, front fog lamp relay
and spare connector (for front fog
lamp)
710RedHorn relay and horn
820YellowAir cleaner air flow sensor, camshaft
position sensor, emission solenoid
valve (EGR system), emission
solenoid valve (purge control system),
engine-A/T-ECU, engine-ECU, engine
control oxygen sensor, engine control
relay, engine crank angle sensor, fan
control relay, fuel injector, ignition coil
relay, immobilizer-ECU and throttle
body idle speed control servo
910RedA/C compressor
1015BlueABS-ECU, engine-A/T-ECU, high
mount stop lamp and rear combination
lamp
1115BlueAccessory socket
127.5BrownAlternator
1310RedETACS-ECU, front turn signal lamp,
rear combination lamp, side turn
signal lamp and turn signal indicator
lamp
1420YellowA/T control solenoid valve assembly
and engine-A/T-ECU
1515BlueFuel pump
16Front-ECU
(Headlamp relay: HI)10RedHeadlamp (RH)
1710RedHeadlamp (LH) and high beam
indicator lamp
18Front-ECU
(Headlamp relay: LO)10RedHeadlamp (RH)
1910RedHeadlamp (LH), headlamp assembly
and headlamp levelling switch
Page 483 of 800

CENTRALIZED JUNCTION
CIRCUIT DIAGRAMS90-19
20Front-ECU (Tail lamp
relay)Fuse7.5BrownA/C-ECU, ashtray illumination lamp,
cigarette lighter illumination lamp,
combination meter, fog lamp switch,
front turn signal lamp, hazard warning
switch, headlamp assembly (RH),
headlamp levelling switch, heated
seat switch, heater control unit,
licence plate lamp, rear combination
lamp, rheostat, side turn signal lamp
and spare connector (for audio)
217.5BrownCombination meter, headlamp
assembly (LH), licence plate lamp,
position lamp (LH) and rear
combination lamp (LH)
22Battery/ Alternator
(Fusible link No.26)10RedCombination meter, column switch,
ETACS-ECU and front-ECU
23Ignition switch (ACC)10RedClock, ETACS-ECU and spare
connector (for audio)
24−−−−
25Battery/ Alternator
(Fusible link No.26)20YellowHeated seat assembly and heated
seat switch
26AlternatorFusible
link100 <4G1>
120 <4G6>−Battery, fusible link No.1, 2, 3, 4, 5,
fuse No.6, 7, 8, 9, 10, 11, 12, 13, 14,
15, 22 (relay box) and front-ECU
No. Power supply circuit Name Rated
capacity (A)Housing
colourLoad circuit
AC208462
Front of vehicle
(Relay box in engine compartment)
1
6
7 8 9 10 1112 13141524
4 25
2316
1718
1920
2123 225
AO
Page 488 of 800

POWER DISTRIBUTION SYSTEM
CIRCUIT DIAGRAMS90-24
POWER DISTRIBUTION SYSTEM
POWER DISTRIBUTION SYSTEM M1901000402002
·CENTRAL DOOR
LOCKING SYSTEM
·CLOCK
·FRONT FOG LAMP
·FUEL WARNING
LAMP
·HEADLAMP
·HEADLAMP
LEVELLING SYSTEM
·INVECS-II 4A/T
·KEY REMINDER
BUZZER
·METER AND GAUGE
·POWER WINDOWS
·REAR FOG LAMP
·REAR WIPER AND
WASHER·ROOM LAMP AND
LUGGAGE COM-
PARTMENT LAMP
·ROOM LAMP,
PERSONAL LAMP
AND LUGGAGE
ROOM LAMP
·SPARE CONNECTOR
(FOR AUDIO)
·TAIL LAMP, POSITION
LAMP, LICENCE PLATE
LAMP AND LIGHTING
MONITOR BUZZER
·TURN-SIGNAL LAMP
AND HAZARD
WARNING LAMP
·WINDSHIELD WIPER
AND WASHERENGINE
CONTROL
SYSTEM
INVECS-II
4A/TTURN-SIGNAL
LAMP AND
HAZARD
WARNING LAMP
CHARGING
SYSTEMACCESSORY
SOCKET
·ABS
·INVECS-II
4A/T
·STOP LAMP·AUTOMATIC AIR
CONDITIONER
·HEATER
·MANUAL AIR
CONDITIONER
·COOLING
SYSTEM
·ENGINE
CONTROL
SYSTEM
·IGNITION SYSTEM
·IMMOBILIZER
SYSTEM
·INVECS-II 4A/THORN ·AUTOMATIC AIR
CONDITIONER
·COOLING SYSTEM
·MANUAL AIR
CONDITIONERABS
·CENTRAL DOOR
LOCKING SYSTEM
·POWER WINDOWS CHARGING
SYSTEMSTARTING
SYSTEM
BATTERY
RELAY
BOX FUSIBLE
LINK
HEATED
SEAT
Page 489 of 800
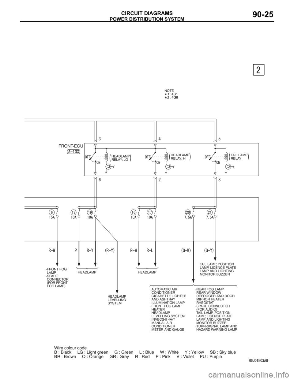
POWER DISTRIBUTION SYSTEM
CIRCUIT DIAGRAMS90-25
·REAR FOG LAMP
·REAR WINDOW
DEFOGGER AND DOOR
MIRROR HEATER
·RHEOSTAT
·SPARE CONNECTOR
(FOR AUDIO)
·TAIL LAMP, POSITION
LAMP, LICENCE PLATE
LAMP AND LIGHTING
MONITOR BUZZER
·TURN-SIGNAL LAMP AND
HAZARD WARNING LAMP ·AUTOMATIC AIR
CONDITIONER
·CIGARETTE LIGHTER
AND ASHTRAY
ILLUMINATION LAMP
·FRONT FOG LAMP
·HEATER
·HEADLAMP
LEVELLING SYSTEM
·INVECS-II 4A/T
·MANUAL AIR
CONDITIONER
·METER AND GAUGE HEADLAMP
LEVELLING
SYSTEMHEADLAMP ·FRONT FOG
LAMP
·SPARE
CONNECTOR
(FOR FRONT
FOG LAMP)
FRONT-ECU
HEADLAMP
RELAY: LOHEADLAMP
RELAY: HITAIL LAMP
RELAY
HEADLAMPTAIL LAMP, POSITION
LAMP, LICENCE PLATE
LAMP AND LIGHTING
MONITOR BUZZER : 4G1
: 4G6 NOTE
Wire colour code
B : Black LG : Light green G : Green L : Blue W : White Y : Yellow SB : Sky blue
BR : Brown O : Orange GR : Grey R : Red P : Pink V : Violet PU : Purple
Page 490 of 800

POWER DISTRIBUTION SYSTEM
CIRCUIT DIAGRAMS90-26
POWER DISTRIBUTION SYSTEM (CONTINUED)
RELAY BOX
IGNITION
SWITCHRELAY
BOX
·CLOCK
·ROOM LAMP AND LUGGAGE
COMPARTMENT LAMP
·ROOM LAMP
AND LUGGAGE
COMPARTMENT
LAMP·ROOM LAMP, PERSONAL LAMP
AND LUGGAGE ROOM LAMP
·ROOM LAMP,
PERSONAL LAMP
AND LUGGAGE
ROOM LAMP·SPARE CONNECTOR
(FOR AUDIO)
STARTING
SYSTEM
IGNITION
SYSTEM·ENGINE
CONTROL
SYSTEM ·ENGINE CONTROL
SYSTEM
·INVECS-II
4A/T ·INVECS-II 4A/T
·INVECS-II 4A/T·BACK-UP LAMP
·METER AND
GAUGE
·REAR WIPER AND
WASHER
·SUPPLEMENTAL
RESTRAINT SYSTEM
(SRS)
·SUPPLEMENTAL
RESTRAINT
SYSTEM (SRS)·WINDSHIELD
WIPER AND WASHER ·ABS
·BRAKE WARNING
LAMP
·CENTRAL DOOR
LOCKING SYSTEM
·CHARGING
SYSTEM
·ENGINE CONTROL
SYSTEM
·FRONT
FOG LAMP
·FUEL WARNING
LAMP
·HEADLAMP
·HEADLAMP
WASHER
·KEY REMINDER
BUZZER
·METER AND
GAUGE
·OIL PRESSURE
WARNING LAMP
·POWER WINDOWS·REAR FOG LAMP
·REAR WIPER
AND WASHER
·TAIL LAMP,
POSITION LAMP,
LICENCE PLATE
LAMP AND LIGHTING
MONITOR BUZZER
·TURN-SIGNAL LAMP
AND HAZARD
WARNING LAMP
·WINDSHIELD
WIPER AND WASHER
4FUSIBLE
LINK
Page 491 of 800
POWER DISTRIBUTION SYSTEM
CIRCUIT DIAGRAMS90-27
REAR WIPER
AND WASHER ·ACCESSORY
SOCKET
·REMOTE
CONTROLLED
MIRROR CIGARETTE
LIGHTER AND
ASHTRAY
ILLUMINATION
LAMP ABS WINDSHIELD
WIPER AND
WASHER
·FRONT
FOG LAMP
·HEADLAMP
·REAR
FOG LAMP
·TAIL LAMP,
POSITION LAMP,
LICENCE PLATE
LAMP AND LIGHTING
MONITOR BUZZER
·WINDSHIELD
WIPER AND WASHER ·HEADLAMP
LEVELLING
SYSTEM
·HEATED SEAT
·HEATER
·MANUAL AIR
CONDITIONER
Wire colour code
B : Black LG : Light green G : Green L : Blue W : White Y : Yellow SB : Sky blue
BR : Brown O : Orange GR : Grey R : Red P : Pink V : Violet PU : Purple
·AUTOMATIC AIR
CONDITIONER
Page 492 of 800
POWER DISTRIBUTION SYSTEM
CIRCUIT DIAGRAMS90-28
POWER DISTRIBUTION SYSTEM (CONTINUED)
REAR
WINDOW
DEFOGGER
RELAY
REAR FOG
LAMP·AUTOMATIC AIR
CONDITIONER
·HEATER
·MANUAL
AIR CONDITIONER AUTOMATIC AIR
CONDITIONER
(FUSIBLE LINK )1RELAY BOX
REAR WINDOW
DEFOGGER AND
DOOR MIRROR
HEATER ·ABS
·CENTRAL DOOR
LOCKING SYSTEM
·ENGINE CONTROL
SYSTEM
·FRONT FOG LAMP
·HEADLAMP
·HEADLAMP WASHER
·IMMOBILIZER SYSTEM
·INVECS-II 4A/T
·KEY REMINDER BUZZER
·POWER WINDOWS
·REAR FOG LAMP
·REAR WIPER AND
WASHER
·ROOM LAMP
AND LUGGAGE
COMPARTMENT LAMP
·ROOM LAMP,
PERSONAL LAMP AND
LUGGAGE ROOM LAMP
·SUPPLEMENTAL
RESTRAINT SYSTEM (SRS)
·TAIL LAMP,
POSITION LAMP,
LICENCE PLATE LAMP
AND LIGHTING
MONITOR BUZZER
·TURN-SIGNAL LAMP AND
HAZARD WARNING LAMP
·WINDSHIELD WIPER
AND WASHER
FUSE 5
Wire colour code
B : Black LG : Light green G : Green L : Blue W : White Y : Yellow SB : Sky blue
BR : Brown O : Orange GR : Grey R : Red P : Pink V : Violet PU : Purple
Page 494 of 800

POWER DISTRIBUTION SYSTEM
CIRCUIT DIAGRAMS90-30
POWER DISTRIBUTION SYSTEM
M1901000402013
·CENTRAL DOOR
LOCKING SYSTEM
·CLOCK
·FRONT FOG LAMP
·FUEL WARNING
LAMP
·HEADLAMP
·HEADLAMP
LEVELLING SYSTEM
·INVECS-II 4A/T
·KEY REMINDER
BUZZER
·METER AND GAUGE
·POWER WINDOWS
·REAR FOG LAMP
·REAR WIPER AND
WASHER·ROOM LAMP AND
LUGGAGE COM-
PARTMENT LAMP
·ROOM LAMP,
PERSONAL LAMP
AND LUGGAGE
ROOM LAMP
·SPARE CONNECTOR
(FOR AUDIO)
·TAIL LAMP, POSITION
LAMP, LICENCE PLATE
LAMP AND LIGHTING
MONITOR BUZZER
·TURN-SIGNAL LAMP
AND HAZARD
WARNING LAMP
·WINDSHIELD WIPER
AND WASHERENGINE
CONTROL
SYSTEM
INVECS-II
4A/TTURN-SIGNAL
LAMP AND
HAZARD
WARNING LAMP
CHARGING
SYSTEMACCESSORY
SOCKET
·ABS
·INVECS-II
4A/T
·STOP LAMP·AUTOMATIC AIR
CONDITIONER
·HEATER
·MANUAL AIR
CONDITIONER
·COOLING
SYSTEM
·ENGINE
CONTROL
SYSTEM
·IGNITION SYSTEM
·IMMOBILIZER
SYSTEM
·INVECS-II 4A/THORN ·AUTOMATIC AIR
CONDITIONER
·COOLING
SYSTEM
·MANUAL AIR
CONDITIONERABS
POWER
WINDOWS STARTING
SYSTEM
BATTERY
RELAY
BOX FUSIBLE
LINK
RELAY
BOX
CHARGING
SYSTEM