Page 75 of 800
CHARGING SYSTEM
ENGINE ELECTRICAL16-13
REMOVAL AND INSTALLATION <4G6>
M1161001401347
Pre-removal Operation
•Battery and Battery Tray Removal
•Under Cover Removal
•Strut Tower Bar Removal (Refer to GROUP 42 P.42-9).
•Drive Belt Removal (Refer to GROUP 11C - Crankshaft
Pulley P.11C-16).
•Air Cleaner Assembly Remo val (Refer to GROUP 15 P.15-3).
Post-installation Operation
•Air Cleaner Assembly Installation (Refer to GROUP 15 P.15-3).
•Drive Belt Installation (Refer to GROUP 11C - Crankshaft
Pulley P.11C-16).
•Strut Tower Bar Installation (Refer to GROUP 42 P.42-9).
•Drive Belt Tension Adjustment (Refer to GROUP 11C -
On-vehicle Service
P.11C-7).
•Under Cover Installation
•Battery and Battery Tray Installation
AC504936
1 1
2
3
18 ± 3 N·m 12 ± 2 N·m
AB
Removal steps
1.Shift cable connection<>2.Shift cable and shift cable bracket
assembly
3.Vehicle speed sensor connector
Removal steps (Continued)
Page 76 of 800
Page 77 of 800
Page 78 of 800
Page 79 of 800

CHARGING SYSTEM
ENGINE ELECTRICAL16-17
>>B<< ROTOR INSTALLATION
AK202779
Wire
AB
Remove the br ush holding wire af ter the rotor ha s
been inst
alled.
INSPECTION
M1161 0017 0015 2
ROTO R
AK202735
1. Measure th e resist a n ce b e tween the two slip rings
of the rot o r coil to check t he co ntinu i ty between
th em.
Repla c e th e r o to r if th e resist ance is no t within the
st
a ndard valu e range .
St andard va lue: 3 − 5 Ω
2.Check t he co ntinu i ty between the slip rings and
core.
AK202736
3. If cont inuity is pre s ent, repla c e th e rotor .
STA T OR
AK202716
1.Check t he co ntinu i ty between coil le ads.
If there is no con t inuity , replace the st a t or .
AK202717
2.Check t he co ntinu i ty between coil and core .
If there is no con t inuity , replace the st a t or .
RECTIFIER ASSEBMLY
AK202803
1.Check t he co ndition o f the (+) h eat sink by
checkin g contin uity be twe en t he (+) heat sink and
e a ch o f the st a t or coil lead conn ecting termina l s.
If cont inuity is pre s ent for both terminals, the
d
i ode is shorte d. Repla c e th e rectifie r assembly .
Page 80 of 800

AK202802
CHARGING SYSTEM
ENGINE ELECTRICAL16-18
2.Check t he co ndition of the (−) heat sink by
checkin
g
con
t
inuity b
e
tween th e (
−) he at sink and
ea
ch o
f
the st
a
t
or co
il lead conne
cting termina l s.
If con t inu i ty is p r ese n t in bot h d i re ctio ns, the dio de
is shorted.
Re place the rectifier assembly .
AK202804
3.Check t he co ndition of the diode t r io by testing
continuity of ea ch o f the th ree diodes using a
circuit tester con necte d to both sides of the dio de.
Co nnect in a p o la rity a nd then reverse the polarity
fo r each test.
If continuity exist s or no cont inuity exist s for bo th
po
larities, the d i ode is d e fective . Repla c e th e
rectifier assembly if a
n y o f the d i odes is defe c tive.
BRUSH
AK202808
Protrusion
length
AB
1.Measure the lengt h of the prot rusion o f the bru s h.
Replace the b r ush if the protrusion lengt h is
shorter than th e limit .
Limit: 2 mm mini mum
2.Unsolde r the lead o f the br ush. The bru s h will
come out, b e coming ready for removal.
AK202834
Solder
AB
3.I n st all a ne w b r ush b y pu sh in g it int o the h o lde r a s
shown in the d r awing a nd soldering th e lea d .
Page 81 of 800
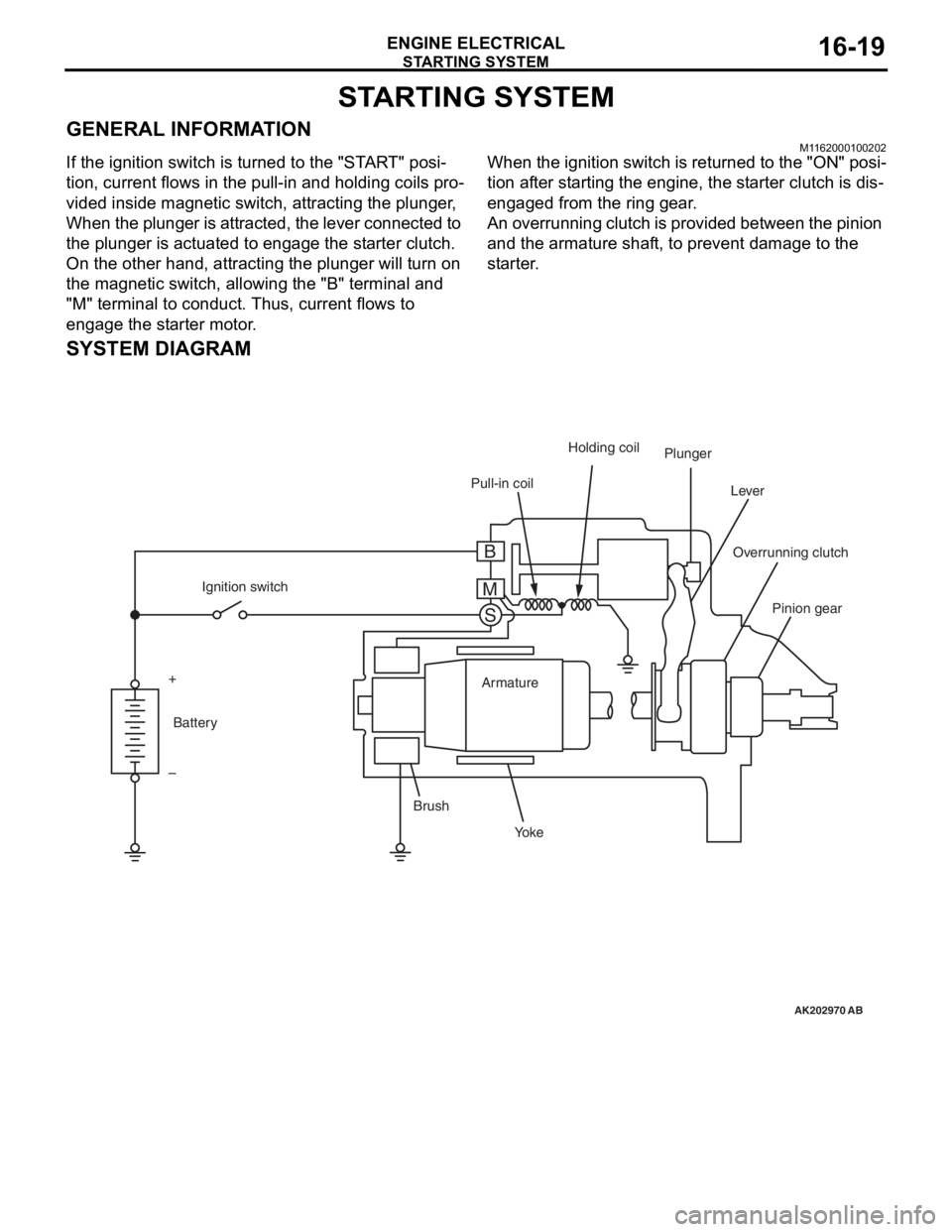
STARTING SYSTEM
ENGINE ELECTRICAL16-19
STARTING SYSTEM
GENERAL INFORMATIONM1162000100202
If the ignition switch is turned to the "START" posi-
tion, current flows in the pull-in and holding coils pro-
vided inside magnetic switch, attracting the plunger,
When the plunger is attracted, the lever connected to
the plunger is actuated to engage the starter clutch.
On the other hand, attracting the plunger will turn on
the magnetic switch, allowing the "B" terminal and
"M" terminal to conduct. Thus, current flows to
engage the starter motor.
When the ignition switch is returned to the "ON" posi-
tion after starting the engine, the starter clutch is dis-
engaged from the ring gear.
An overrunning clutch is provided between the pinion
and the armature shaft, to prevent damage to the
starter.
SYSTEM DIAGRAM
AK202970
Pull-in coilHolding coil
Plunger
Lever
Pinion gear
Overrunning clutch
Yo k e
Brush Armature
Ignition switch
Battery
+
–
AB
B
M S
Page 82 of 800
STARTING SYSTEM
ENGINE ELECTRICAL16-20
STARTER MOTOR SPECIFICATIONS
Item4G14G6
Ty p eReduction drive with planetary
gearReduction drive with planetary gear
Rated output kW/V1.2/121.4/12
Number of pinion teeth88
SERVICE SPECIFICATIONSM1162000300068
ItemStandard valueLimit
Pinion gap mm0.5 − 2.0−
Commutator run-out mm−0.05
Commutator diameter mm29.428.8
Undercut depth mm0.5 0.2