Page 2049 of 2189
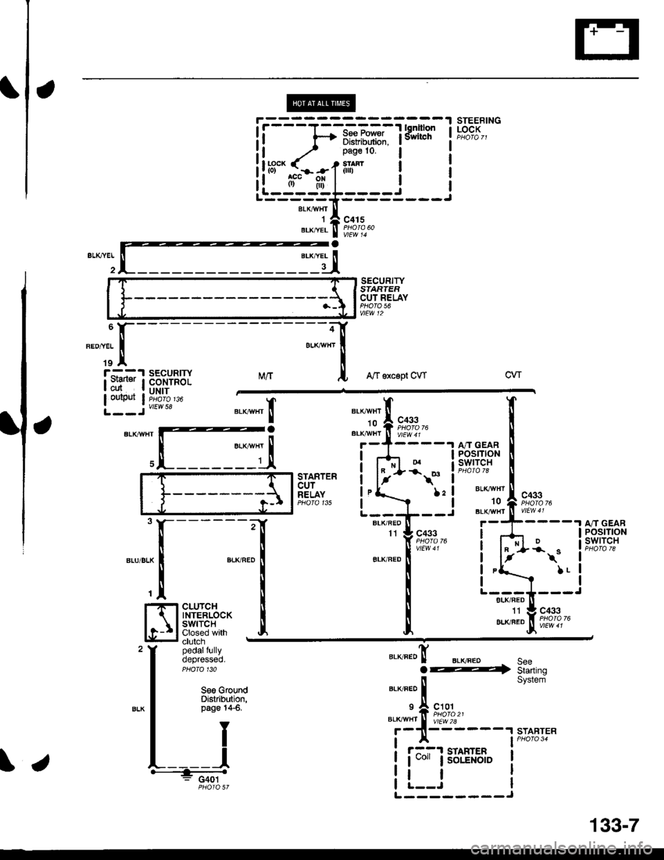
STEEBINGLOCK
SECURITYSIARTEFCUT RELAYPHO|O 56vtEw 12
MrtA/f sxcept CWcw
BLKAIIIfITIo
"'li'l
t**,"BLK,^,HI ll V/Ew 4 r
c433PHOIO 76
BLKr{VHT't0
BLK/IIT/HT
TXa.ta
t
II
,I
I
I
I
I
I
POSTTtONswrTcH
STARTERcurRELAYPHO|O 135
\*
l:l
I
------;r
I
",-o"ao IT
I
cLUrcH i
$fri*'fl:J Iclutch -
pedalfullyoepresseo.PHO|O 130
c433I
t-
BLK/FED
A/T GEARPOStTtONswtTcH*\"
LL
"."JJ"!F;?',?,-
".o"ro! BLKFEDo@SeeStarting
STARTER
Seo GfoundDistribution,page 14-6.)21I
c101
vtEw 2l2A
il
System
START
r::-1 STAHTER
I uo" lsoLENotD
tl
ii-=1;-i*r*iTfifil I
il.^-.. ./ _ r.n:'o ! r
!!r3"'.rhil.1ilr- i !--ii-;;;I'-----==----
**,^r..! i'i"i'
"-dI
iryissu'Y
\.
L--------J
34
133-7
Page 2050 of 2189
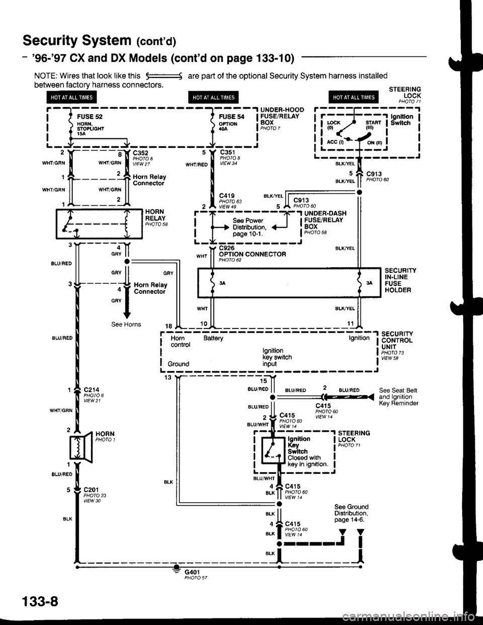
Security System (cont'd)
- '96-'97 CX and DX Models (cont'd on page 133-10)
NOTE: Wires that look like this e:=---{ are pan of the optional Security System harness installed
between factorv harness connectors.
@
FUSE 52toRr{,sTorlrotirt5a
STEERINGLOCK
c20'lPHO|O 23vtEw 3a
HORNRELAY
".,,".:J[--
'I
"""'
[*u""''"h
GAY
GRY
.--.tf
rv lla:
"ll
114 H(al c(.-t
+
)e florns
Horn RelayConnecto.
sEcuRrwIN.LINEFUSEHOLDER
ALK,YEL
11
Horn Batiary lgnitionSECURITYCONTROLUNIT
vtEw 58
c214
vtEw21
/1H?#,
See Seat BeltO ___________1F_( ano ronrl|on
".u "eo ll c415 KeY Reminder
" U c+ts 'i!,1fl0
eLu,,,viiY ll9,'9.60
BLU/FED
BLK
gd!ryi--],.,,.*,"o
ilnffi"* !"*"
I L+ kev In ignition. IL--ll------J"'utTf,
"o',uoLK ll PHofo46a
G401
"",,""i"1---"-",-,""rf &f,.f,,,
t A-----1.:A Ho'n Reray
ll ll Connector"""o"n
ll
*""T
ll1A-------/{
r-------'l lonltion I
iltr? _ili* !'"*' i
!i*.1-/*.,i !I L---*--J It--"-.*-*t------J
uAcgtar-x,ver" ll eroro oo
133-8
Page 2051 of 2189

V
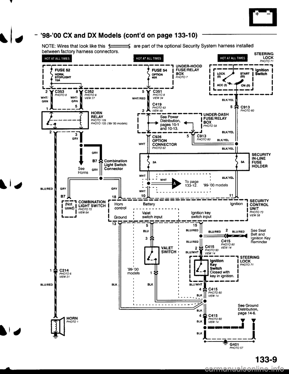
- '98-'00 CX and DX Models (cont'd on page 133-10)
NOTE: Wires that look like this e=-* are part of the optional Security System harness installed
between lactory harness connectors.STEERINGLOCK
UNOER-HOODFUSE/RELAYBOX
HORNRELAY
PHOIO t35 ( 99 0o models)
;.;l
HOBN
c926OPTION
i-t
t -fii;r,'im:";
9"" cnv llConnectorHorns ll
PHO|O 62
sEcuRrwIN.LINEFUSEHOLDER
,"" l-l--';] L ii+ TBriE:,, ;.'".*"' ll
'Jl '' lL--l[JL---:-----------C
i. rl::t ;;;[.?jsor+3r i
lff],
-,
;,:"1.
- . :-
- -
;_:
- - -
tt*
I ii}"*:*'t--J'''*uo lc,o,na i Y#,iln,"o* i 9JlflB'],iff, iw,E"L:;; -'- ---J ---.l.--- -J------- Jrs y- - -i'. - -s-J[- - - -
l-
- ]sf
ll ; eLu ll ' BLU REo | | ".r,".o 2 gLu neo see seat
i 'fi i ".,".oii----iiiu
-
[tJ.li'fll5"t
i r{i y*sr.. : z!9X;2""|"i!'}?.""
ll i l/rlu'-'u"i
"i-jttz---'rsrEER,
Fii;i," ll ;i'".'J^ ,# i iQffi*"it*"ll : ll L--IF-----J*-
ll
' BLK
ll i
"'u*TI
"o,u
' 11 ' --- --;' Bett and
SWITCH ' BLU^YHr f i;;;i;" l{ -l-'- ' -';r{iss"-
STEERTNG
, r atv r- lt PHofo 60. - - - -. _8!K ll v/Ew '4
: G401
fl
-1[::_5J*nt
s Y c3s1
,n"r,".o I i[o"to,'
, tr ft?;","
liuF;lt"ls'rs?rl
iL:"::Ifui i'--T'Il,].----r
Itr
133-9
Page 2052 of 2189
Security System
SECURITY
- AIICX and DX Models (cont'd)
NOTE: Wires that look like this -:= are part of the optional Security System harness installed
between factorv harness connactors.
LT GFN/BLK
Lf GRN/REO
2
LT GFN/BLK('99' 00 modsls LT GBN/RED)
14
LT GFN/REO
13
c407PHO|O 52Y/El4 ? ( 98' 00 mod€rs)
c41tPHO|O 6AvtEw 60'99-'00 models
(Notuseo)
c411
vtFw 20
LI GFN/BEO
a, o^n,"ao I
r-----{-
I asl
RIGHT :REABDOORswtTcHClosed with ;door open.- door open.
IT
REAR
SWITCH= Closed with
-----1
LT GBN/RED
LTGFN/FED
UNDER.OASHFUSE/RELAYBOX 11PHoro 5a (,99_,00 models 15)
LT GAN/BED
FRONTPASSENGER'SDOORswtTcHClosed withdoor open.
c40'r
rui=ifl
Sedan - - -
HH
l' il- - - -l.- 1 INTEGRAT€D
ififlLliF"#t::-
fTl33'J"*' '
lldi$"",""',:;ll
PHO|O96
133-10
I PHO|OqT PHO|A9T
Page 2053 of 2189
UNDER.HOODl t FUsE4s I FUSEiRELAY! xamucnr ! BoX
I I.A I PHoro 7
LJ,----Jc352
vtEw 27
Soe Pow€r Distdbulion,page 1&12,
Combination LightSwitch ConnectorE2
SeelndicatorsCOMBINATIONI I LIGHT SWITCH
| | v;iw; -
LIGHTFLASHERRELAY
4aLU or ALU/YEI
c503
iTFffiliBi+B,il:"'s#Ji"" I coNrRoL
i#$ iI input IL ----J3YBLU/BLK ll:aBrui 8rK ll
*,rlfr ftT-f.","
,^ftslllfl li^ir,, Ha,chback
vtEw 58
Coupa tndSedan
Combination LightSwitqh Connector
r = l\,lale - Femaletermrnals reversedlor'99-'00 models
See HeadlightSwiich,peg61(n.
EXTERIORLIGHTS
Seo GroundDistribution
"'u'"t*X
".u,"."aE,<
-*;"1
SeeTrunkLight
'9+ 97 models
aau,"a" fi
'*9#1",,,
BLU/BLKrf vEwe g8-,oo modets
l
qi*$qli-
TRUNKLATCHswrTcH
":^f se€ Ground
5--r< !#itl8".* I o"o'
or 14-11
.|- PHOIO ro2lorcoDr'99 oo sedan): PHofo 113
";-f "^'
FE
I-I-t HATCH LATCHI I I swtrcx
lljij::,:}#x""'*if
"tut
seecroundo tr
e.* | Page 14-12'
+ 9131",,,
133-11
Page 2054 of 2189

Security System
- All CX and DX Models (cont'd)
NOTE: Wires that look like this S--------S
are part ol the optional Security System
harness installed between lactory
harness connectors.Frompage j33_9.
@
aLI(AVHI
IAIKWHT
STEERINGLOCK
v
""'ll
'99198 models
(l or
1T
Jl.
'99100 models
sEcuRrwLEO
c415
vlEw 14
l-
SECURITYSTARTERCUT RELAYPHO|O 53vtEw 12
BLI(FEO't1
au(/FEo
c433
Aubrnatb Transmission
c4r 5PHOTO N
AU(WHT't0
BLXAVI{TBLKT'!VHT
2('98-'00 mod€ls 5)
('98100 models 3)4
A"IT GEARPOStTTONswtTcH
".**"rI
[ :,iSTARTERCUTRELAYPHO|O 54PHO|O 129( 9€ model)
( 9+ 00 models)
?
I
I
I
I
I
1-sel-oo rnJ"ls z1'[
".*"9tr
c433
CLUTCHINTERLOCK SWITCHClosed with clutchpedaltully depressed.
".o""0! ".o".0 seeaE4 Starting
ar-rvneo ll System
'f, "";%,,BLK TTBT I
vrEw28
r-11------.|STABTER
! r3r smnren I PHoro 34
| 1 coit ; SoLENOID I
i !.__J iL--------J
"===-F=F*F,Ff
Tfo?"
It -,/ Pase 10 l
!ltb3'-fi:-#-1iln i
ll .",;T; "":JI------;;lt
ll *"ll ll ELKBEDII
,JL----- 'dl*------ 'll t{
paso 14€. " y
I
*-l
L_______l.------+;_ -
PHO|OST
133-12
Page 2055 of 2189

How the Circuit Works
Arming the Security System
The security system can be armed:
r By pressing the remote control LOCK button
(if equipped)
. 20 seconds atter closing all doors (C)UDX only)
Arming with the Transmitter
The security system can be armed by removing the
ignition key from the ignition switch, closing all
doors and the trunk, and pressing the LOCK button
on the transmitter. When you arm the system in this
way, the remote control LED comes on, the status
LED flashes once per second, the parking lights
flash once. the doors lock. and the horn sounds
once if the beeo sound mode is on.
Passive Arming (CX and Dx only)
When you turn the ignition to OFF, remove the
ignition key from the ignition switch, and close all
the doors and the trunk; the system will
automatically arm itself 20 seconds after the trunk
or last door is closed. When you arm the system
this way, the status LED tlashes 4 times per second
during the exit delay time, and once per second
after the system is armed; the parking lights will
flash once to confirm that the system is armed.
Triggering the Alarm
Atter you've armed the system, it will trigger the
alarm if any door or the trunldhatch is opened. lf the
battery is disconnected when the system is armed or
in the alarm mode, reconnecting it will immediately
trigger the alarm. When the alarm is triggered, the
following will occur for 30 seconds:
. the horn sounds
o the parking lights flash once per second
. the status LED flashes hvice oer second
. the starter is disabled
After 30 seconds, the alarm will stop and the
system will rearm. Pressing the transmitter
UNLOCK button will disarm the svstem.
tlr
133-13
Disarming the System without the Remote
Transmitter (HX, LX, and EX)
You can disarm the system by turning the ignition
switch to ON (ll) and pressing the disarm/valet
switch on the right side ol the stereo tuner face. The
disarm switch will also disarm the svstem after the
system has been triggered.
Disarming the System with the Remote
Transmitter (Hx, Lx, Ex, DX-V, and Si)
Pressing the transmitter UNLOCK button will disarm
the system. The parking lights llash t\ivice if the
alarm has not been tnggered. The parking lights
flash three times if the alarm has been triggered.
The driver's door will unlock. lf you press the unlock
button twice, it will unlock all doors. lf a door is not
opened within 30 seconds, the system will lock all
doors and rearm.
Disarming the System (CX and DX only)
lf the system arms itself, there is a 20 second delay
after you open a door before the alarm will trigger.
To disarm the system in this mode, simply turn the
ignition switch to the ON position
ldentitying Tripped Sensors
The system identifies which sensor trips the alarm
by flashing the status LED. To display the trip
sensor flash code, press the disarm/valet switch 3
times within 5 seconds after the system has been
disarmed. The status sensor will blink according to
the followino codes:
SensorsNumber of Flashes
Door
TrunldHatch
System Switches
1 blink, pause, repeat
2 blinks, pause, repeat
3 blinks, pause, repeat
For further operating instructions, see the security
syslem owner's manual.
(cont'd)
Page 2056 of 2189

Security System (cont'd)
Security Control Unit Troubleshootlng
lf a faulty security system has one of the symptoms below, turn to the page listed and follow the appropriate
troubleshooting procedure. lf the symplom seems related to an input problem, or is not covered by the
troubleshooting procedures, do the Input Tests on page 133-15. Refer to the circuit schematic on pages 133
through 133-12 as needed.
Symptom lndex
Security Sysiem Does Not Work In Any Mode (HX, LX, EX)
Security System Does Not Work In Any Mode (CX, DX)
Security System Does Not Arm (CX, DX)
Security System Does Not Arm (HX, LX, EX, DX-V, SD
Security System Does Not Disarm With The Transmitler
(HX, LX, EX, DX-V, Si)
Security System Does Not Disarm (CX, DX) . . . .
Security System Does Not Disarm With The Valet Switch
c96-' 98 HX, LX, EX) .
Security System Does Not Disarm With The Valet Switch ('99 models) . . .
Security System Do€s Not Work In The Valet Mode
('96.,98 HX, LX, EX) .
Security System Does Not Work InTheValetMode ('99 models) ........
Security System Alaim Does Not Trigger When The System ls Armed
And The Trunk Or A Door ls Ooened
Security System Does Not'Beep" 3 Times When The System ls Armed
With The Trunk Or A Door Open (HX, LX, EX, DX-V Si)
Parking Lights Do Not Flash (CX, DX)
Parking Lights Do Not Flash (HX, LX, EX, DX-V Si)
Security System Status LED Stays On (HX, LX, EX, DX-V Si)
Security System Status LED Does Not Com€ On (HX, LX, EX, DX-V, Si) .
Starter Cut Does Not Work Properly ('96198 HX, LX, EX, DX-V, SD . . . . . .
Starter Cut Does Not Work Properly (CX, DX) . . . . .
Hom Does Not Sound When Alarm ls Triggered
Input Tests
Page 133-17
Page 133-18
Page 133-18
Page 133-19
Page 133-20
Page 133-20
Page 133-21
Page 133-22
Page 133-21
Page 133-22
Page 133-23
Page 133-23
Page 133-24
Page 133-25
Page 133-26
Page 133-26
Page 133-27
Page 133-28
Page 133-29
Page 133- l5
133-14