Page 1929 of 2189
A/T Gontrols ('96-'98 CVT) (conrd)
sfr
Dl0
YEUALU
@
I J
-'u-.'-.i - - -
I 3X3'5"
L]Sffiflulilir:
lLlftT:l,', "*,
3=:. fierminalslT-20)
*l
v56
r+
r andLights
"," I
;I
-JI!.
br
iee Dash
vtEw 56
IISs€ PowerDisfibution,page 10.6.Se€ PGIV-FI,page 23-12.See Dash arConsole Ligl
I FEo/ELK
lazIMANIFOLDABSOLUTEPRESSURE(MAP}
il'-
4o
(
REO/ELK-{ i["r.r,
RED/BLK
cl't5fferminals8n4)
wEw 3a
#.1 !3"" r,
c'l31PHOfO 85vtEw 59
1lc410
vtEw 35
Se€ GroundDistribution,page 1+7.
ORN/BLK
Dl1D12
a
-----1 ENGINE
I l-c_qllFgL
I l8l,:' ,T* lffiff" iF!&i:'
L_"S.f___ __y,' _j,ii!,J?"*
a
i
--r3 - -.
:F.
- - -.-o ,'i6i I rRANsMrssroN
I TP MAP
i iln'o, ;;;' iiaicato, i[f[!!! ftcM)
I input input conkol IVie-Jo:e'-L - - -- - - - - - - - - - - J
39-6
ir=l*--:*"ii*lF.?}t?''------JvtEwTa
\
Page 1930 of 2189
.I TRANSMISSION
I pa*l lcoNrRoLa noutral Reverso Driv€ inputs iMODULEI noutral Revelse lJriv€ inputi I MUuuLl-lilll'
! tarp pr) (aTpF) (Arp D) (ar" s) {ArP L) : Ploro^ t2'
;F"''^'*J l *l*|
.l
i{*m' vlEw 71
I
ll
,l
iatr=im*:l lJ l_L! !J
_____r| AJT G6ar
trJnl_
)a
\lseem l- caa,
I- Position
I I rrxrcaror
ll
tt
tlI .+----
3--{-----r----
" -T,[ i::I
"-1fi-*fiar+-!d
IFEOBII(BLU
r2A' ___ 14,{ ____134 _____Z_e______6i ____15"c_fJ^--oinir.-lf
i#fl''ucnNAVl{I ll GBN I GRN/REo ll GBN/ORN ll GBN/BLU lt GFNT'EL N rrtw.r,
{":-t{-8, 't'
I POSTTTONi swrTcHa PHO|O 78
r - - t- -- - - f -- - - - ? = - : - - - f - - - - -- r - - - - T - -t A,T GEaR
I
IJ
Page 1931 of 2189
A/T Controls (All GX and All '99-'00 Models except CVI)
a
i-l-;;;
-rffi;----t
H*B'""i
! l r*-* i iflsln- :eepower ii|iii '
L_l____ _-i"utuiF#'i8 Y 93-s_1 SY C3s2 :""'".u I i,i?lol *"'o"n I iffl,1of
ll see eower ll wxrcnl - see power :
@
c131
vlEw 59
See GroundDistribulion,page 14-5. 1
["*
t*,t*;,,
;ffi i-
iilnirir,
Distribution,page 10-5.
,D5
, ry8 SOr)I Power source
BLI(YEL
il
10
WHT/BLU
821
(VBU)
Banery input
Servicecheck Vehicls Linear sol€noidconneclor speednput
' for solenoid valve ; \
Lock-up controlsolenoid valve (valve control circuitShift lock \
c'124
a
inpulinput
{8KSW)Brake switchInput
Shilt control solenoidvalve control
:::l
",:::[""::
. | .ir:Til**'
''lizll:l,,' i*'";l'-.----.'
O rr<( !!e"A65,
""il
SERVICE CHECKCONNECTOR
c12A
LTGRN/
I
SH IFTCONTROLSOLENOIDVALVES
LOCK.UPCONTROLSOLENOIDVALVESL__l+: G402a
il*-
except GX
See Powerr?F.| BRAKE SWTTCH
| | Closed with brake
| 1-I | !;€ja oeo'"""o
39-8
Page 1932 of 2189
![HONDA CIVIC 1998 6.G Workshop Manual --1 UNDER.DASH TT---] UNDER.HOOD
ilryi.
i t !,1f:,1:FUSE 13 I FUSE/RELAY I , FUSE 44 I FUSE/RELAY4a!c!!q : Box !
reu : Box
I J ggr"ti R,ej.l?I:: liu-irouDislribution,
ih3:ili*:: i il"*L.,g-------- HONDA CIVIC 1998 6.G Workshop Manual --1 UNDER.DASH TT---] UNDER.HOOD
ilryi.
i t !,1f:,1:FUSE 13 I FUSE/RELAY I , FUSE 44 I FUSE/RELAY4a!c!!q : Box !
reu : Box
I J ggr"ti R,ej.l?I:: liu-irouDislribution,
ih3:ili*:: i il"*L.,g--------](/manual-img/13/6068/w960_6068-1931.png)
--1 UNDER.DASH TT---] UNDER.HOOD
ilryi'.
i t !,1f:,1:FUSE 13 I FUSE/RELAY I ,' FUSE 44 I FUSE/RELAY4a!c!!q : Box !
reu : Box
I J ggr'"ti R,ej.l?I:: liu-irouDislribution,
ih3:ili*:: i il"*L.,g---------J L
lFI'T
r- Dr6ys --r I L____ _l l;l,zs;", ensines :a f-------
---*l
lvi;iia-
i g4urse i ! .t s€€PGtr'tn <.-!__J
, CONTRC:_ ' LJ------==='--_-_-_-_-_=-_ _
rl..- -'l PGM.FII I MA|N
- in:HY.
._I I vtEw 1a
?
Prgyl/ --. I FsesPGM-Fr . l$f$"
, Unri"'-- | 3 f---- -----6-
', pxoto ss ' ar-x I vevglK l!
;5y'_- | zA sAcrori r--r ' 2 n----- -----+F":%"
i iffie! i-^l
soacround -''-'"1ff?*t''"..'''
: Lgg.i ' L=J"-,,.-t 8:ry#r ..-=t==-:
i "tf i
-J:
[i]i*"""'nf f===-=-a&l?$nasr+'rzr
i :l I
----Lffi=--r
;l
=-;tr ==
l'r';6=u''
I mA , E puoro ss Bl|| B9A
,.t-^-.Fl-.lT
-I$ir--,--r,u-*.i
lifffil;! , Cruseconuot | - : coNTRoLI , sbnatinput : .,-,*-_" Power input ! uooule. : -tpl:lyP$- -; Marnshar Power input luooule\:;;;-#-- ;&c r(PcM)
,pd sensd, 9ims9r Grcund 1",f3tr7"*i irprt inputf otct {trM) PGr) (PG4 rLGl' (LG2),a=----- -----_---J
SBNS.'_ fffi-l g$lh I fl:1T""'"'-'0, I f_i,;i,""'"
;ff$i" lj lf lii!}"g' |
'"'""
| 'f;r,"See GroundOistribution,page'14-2.
(cont'd)
I
t
,l
(.J
LI
")
Dt0
EIU
"":T ;I ABNSLK
;;;t ";;t
!- iG;f - - - - - - - -0il"": - 1 PoWERTRATN
i ;nri: fun lfratlte.-L------- J puoro aa
Ground
BAN/ELKBFN/BLK
39-9
Page 1933 of 2189
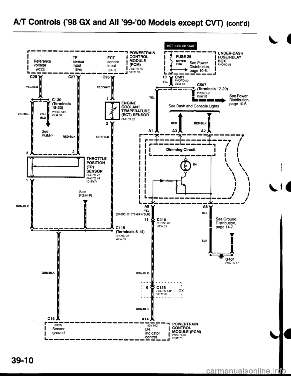
A/T Controls ('98 GX and All '99-'00 Models except CW) (cont'd)
(
\la
t
\
\
\
I
t
I
\
I
I
t
I
t
\
POWERTRAIN
! t*,*" ffi,v i"lll i[?Hl,1P.
L _gA _ _ _ _ _g'L _ _ _ _ yy _ j ii?i%'"
*:ll--
",."
-1
"-TX
YEL
.[-Qhuit"I
miftu.*
.Li--,1
""":l
iii
F=lm+';I ii,r-;.'_
I tiJ.l______
i 1",,'"'."."-*{
TfleolTla's8.14)
I
"""'"'.
f
""r.:
I
",,1 ;il
UNDER-DASHFUSE/RELAYBOXiT-*-.'-;---l
LJ5Effi$iJ
lL[9*?:{. csoT
See PowerDistribution,page 10-6.
===a oerm|nars 17-20)
lJ' lll"-+
See Dash and Console Lights
l*'r
L__l+: G40t
See GroundDistribution,c€lge 14-7.
J:I
I
c410
vlEW 35
c136
vtEw 20
r--,"";---- -----^-_=--r powERTRAtN
I s"""iy n'i'^- lcoNTRoL
i ;a; iiii"rto, i MoDULE (PcM)
L------- ----:Slgrol- -j ur-iic,
SeePGM-FI
39-10
Page 1934 of 2189
POWERTRAINCONTROLMODULE(PCM)
t1fo 85'59
36 GX) rfo 142'20
= lrale-Female)rminals are also)versed on GX
-I POWET
I Parrv I c-oNrF
i l"=9"' l?v.9rse gll[gR'Y'
L-g-g-- Jg:l----i'11---iltP. ---:y!iii:;?""
::: I ::I ::I :1I :]:I
.-*1,*,. ",il**'*, ";l-i$;'r,,,. ,"*,f r,h,h.r::lnfft
:l*r*;'"1
l#+u"1
g_'" 9?,o;1"",.r n"n I
u't"" caucEAssE
nro I PI
SeeA/T GearPositionlndicator
*,, I
-l
See A,/TGearPositionlndicator
,nrt I
-
See !y'TC*arhsitionIndicator
A/T GoarPositionIndicaior
c410
V|EW35 WHT
o
13
GBN12GFNAVHI.! AiT GEARPOSTTIONSWITCH
See Cruise Control
39-11
Page 1935 of 2189

A/T Controls ('99-'00 CVT)
l
i'TG;.----1313'5'.
im-i[[r:
| | Pase 1G5 lLJ-------J*"''n* tr' F&i'?;,,,,n^,oF---+**lI
UNDER-HOODFUSE/RELAYBOX
S€9 PowerOistribution,page 1G1 1.
S€e Pow€tOistribulion,page 1G13.
13 Y C421az a 4,PHOTO 63vlEw 5a
aLu
S€e PowerDislribution,pag€ t$s,
10 v cl31PHOTO A5vtEw 59
!'-*l---------A-*i-
---6''A)--
I Bstt€ry input Brake switch pow€r sourc€ |
.*l "i:1,""""'[ TI
;l
IJT."'(!) rlr iil
a
I .^-,1- ' inpr.,t for sotenoid tr U3|'.AI d;.i- vshicle Drive puttev Driven Dultev S€condaw vatue \
I connector slc€€d speed senior speed iens6r gearshaft -speed tI inpg! inp{ input input s€nsor input ,
LJTS---Sl----g?:t--__..it:t'__-__5'r___ _______J'
!:.:s iil Lti-(+'-l
,*[,*"-
*"=titt-""'[T*" [ 3
-[d
&Ier,"","CONNECTOR I''IF'I DFIVE F'FI DRIVEN F''iY"'i*,*
H#**HFIl*,:"-HFtrFiflf |
"-{jf*,
I Distribution, l-Jr
I oao"te's 'f 'f, 'f, ! !iireso:",
r D12 A D16 A 07 |' ll anN,r
J ig"*p
---s:m;---st'"",1[A{ffiil..
@
i#hff' s:ir"{ fi{t!fi?}.u8il;,;-=:.='= G402PHoro 125 L_______ _______jr't*ro + 9L0-]
39-12
3 ctor
Page 1936 of 2189
?uTi'i'------lUNDER.OASHFUSE/RELAYBOX
UNDER-HOODFUSE/RELAYBOXfI,€! PtfiP
f#rntt)See PowerDistribution,
iT;;*-l
rr:_i
y;lftr,.:{'
page 10-2.tJ---------J" Y 3,,t"?:"""""T
[']':.
i-?;;ffi;
i_f___
PGM-FIMAINRELAY
;;II
;;;I
c't0'l
vtEw 28
TI
":{
c130Oerminals l4-17)
vlEw 52
I . (rGP1) i 1rGP2) - I
Power input
..
SeePGM,FI
POWER.TRAINCONTROLMODULE(PcM)PHO|O 86
(cont'd)
\!
CW hansm|ssion_ control solonoids Ground I
t (HLC LS-) THLCLS+) (SCLS-) (SCLS'I iSH LS I rSHLS+j ISOLINHI lPGr) (PO2) (LG1) rLG2r IL-------i:---- ---------J
-T1
Tj
:1 ;
lruffil
GRNBLII
cl16(Terminals8-14)
vlEW 39BLK
CVTTRANS.MISSIONSOLENOID
See GroundDistribution,page 14-2.
BRN/BLK
PH.PL START SHtF'CONTROL CLUTCH CONTNOLUN€AR CONTNOL LINEARSOLENOID UI{EAR SOLENOIDsoLEltotD
:_-:_-___1
-t
1-! |
Ti11:a__J
BRN/BLK
39-13